| Autor |
|
|
|
BID = 555492
dl2jas Inventar
     
Beiträge: 9913 Wohnort: Kreis Siegburg
|
|
Zitat :
dahaack hat am 11 Okt 2008 23:50 geschrieben :
|
Kann ich aus deinem Post zusammenfassen, dass nach deiner Einschätzung das größte / einzige Manko die schlappen +/- 12 V sind? Wie macht man das denn in einem Autoradio? Wird da die Spannung hochgepumpt oder haben die Lautsprecher einfach nur besonders niedrige Impedanzen?
|
Alte Autoradios ohne Trickkiste brachten etwa 5 Watt am Ausgang bei den üblichen 4 Ohm.
Neuere Autoradios haben meist Schaltnetzteile eingebaut. Im einfachsten Fall eine Verdoppelung der Betriebsspannung mit -12 Volt, wie von Dir geplant, was real etwa 15 Watt Sinusleistung an 4 Ohm bedeutet. Das ist schon recht laut, normale gedämpfte Zimmerlautstärke bewegt sich in der Gegend um 0,1 Watt.
DL2JAS
|
|
BID = 555568
dahaack Gesprächig
  
Beiträge: 110 Wohnort: Hamburg
|
|
Okay, danke nochmal.
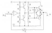
Wäre nett wenn mir jemand bei der Berechnung von RE helfen könnte (siehe Bild).
Der Basisstrom darf maximal 1,5 A betragen. Aus dieser Gleichung kommt man auf eine URE von mindestens 3,88 V. Um den Basisstrom nicht ganz in den roten Bereich zu bringen sagen wir URE soll bei Kurzschluss 4 V sein.
Das zurückgerechnet gibt einen Basisstrom von (12-4,7)/68+(10-4,7)/3,9 = 1,466 Ampere.
Dazu setze ich fest, dass IB+IC nicht größer als 3 A werden soll. Somit ist RE = 4V / 3A = 1,33 Ohm. Gewählt -> 1,5 Ohm
Dies würde bedeutet, dass der Widerstand über 10 Watt!!! aushalten müsste!
Mir ist bewusst, dass meine Rechnung ganz schön falsch gerechnet ist. In diesem Fall wäre nämlich IB = IC was ja... nicht so ganz hinkommen kann. Oder "zwinge" ich den Transistor in dieser Schaltung zu IB=IC? Ich glaube nicht. Ich schätze IC ist immer mindestens 10 mal größer wie IB (ist aus dem Datenblat bei so hohem IB leider nicht zu entnehmen).
Hieraus bin ich zu dem Entschluss gekommen, dass man nicht mit dem Basisstrom von max 1,5 A anfangen darf. Aus dem Datenblatt kan man entnehmen, dass IC=3A fließen, wenn IB bei etwa 18 mA ist.
Somit komm ich auf URE von 9,34 V. Bei 3 Ampere wäre das ein Widerstand von ca 3 Ohm und eine Leistung von ca 30 Watt. Hmm. So ganz zufrieden bin ich damit nicht. Brauch ich jetzt tatsächlich einen 30 Watt Widerstand? Kann mir jemand helfen? Vielleicht ist die Idee mit dem Emitterwiderstand doch nicht so eine gute Idee? |
|
BID = 555578
dahaack Gesprächig
  
Beiträge: 110 Wohnort: Hamburg
|
Kleiner Fehler. Bei IC=3A ist IB nicht ca 18 sonder ca 28 mA. Die übrige Rechnung wird dadurch aber nicht beeinflusst.
|
BID = 555586
dahaack Gesprächig
  
Beiträge: 110 Wohnort: Hamburg
|
Perfekt! Ich hab ne wunderbare Lösung! Mir ist gerade aufgefallen, dass das verwendete Netzteil sowohl bei -12V als auch bei +12V nur 3 A liefern / aufnehmen kann. Somit brauch ich nur den Basisstrom zu schützen. Mit einem 10 Ohm Widerstand vor die beiden Basen, kann der Basisstrom nicht größer als 1 A werden. Perfekt!
|
BID = 555611
dahaack Gesprächig
  
Beiträge: 110 Wohnort: Hamburg
|
Selbst der Basiswiderstand wird nicht gebraucht. Das NT liefert maximal 3 A. Da der Basisstrom immer kleiner ist als der Kollektorstrom, kann der Basisstrom wowieso nie über 1,5 A kommen.
|
BID = 555648
dl2jas Inventar
     
Beiträge: 9913 Wohnort: Kreis Siegburg
|
Wilde Rechnungen!
Man kann den Spannungsabfall über RE dazu benutzten, eine Schutzschaltung zu aktivieren. Im einfachsten Fall schaltet ein Transistor den Steuerstrom zum Endtransistor kurz. Damit ein gewöhnlicher Siliziumtransistor leitend wird, benötigst Du eine Spannung UBE von 0,7 Volt. Nehmen wir an, daß Ströme größer 2,5 A als Fehlerfall zu betrachten sind. Du kommst dann recht genau auf 0,27 Ohm, Normwert. Im Fehlerfall muß der Emitterwiderstand eine Leistung von 1,7 Watt umsetzen.
Kommen wir zur Ruhestromeinstellung.
Beide Endtransistoren haben jetzt einen Emitterwiderstand 0,27 Ohm spendiert bekommen. Schalte parallel zu R7 und R8 ein sinnvolles Potentiometer. Damit kannst Du dann den Ruhestrom einstellen. Legen wir als Beispiel einen Ruhestrom von 35 mA fest, praxisnaher Wert. Das Poti wird so eingestellt, daß über RE eine Spannung von 10 mV abfällt, also 35 mA Ruhestrom fließt.
DL2JAS
|
BID = 555667
dahaack Gesprächig
  
Beiträge: 110 Wohnort: Hamburg
|
Hast du dich verrechnet oder hab ich dich falsch verstanden? (Als Anhang der aktuelle Schaltplan)
Wenn U_RE über 0,7 V kommt, soll er doch kurzschließen. Wenn das bei 2,5 A sein soll komme ich auf 3,57 Ohm und nicht 0,27 Ohm.
Das mit dem Potentiometer und dem Ruhestrom ist eine gute Idee!
Was allerdings sehr ärgerlich ist: Wenn RE ungefähr so groß wie der Lautsprecher ist bekommt der Lautsprecher ja nurnoch ungefähr die Hälfte der möglichen Spannung ab (bei hoher Lautstärke).
Ansonsten ist das Prinzip wirklich gut!
PS: Morgen kann ich das Netzteil bei der Post abholen und dann werd ich das mal auf Herz und Nieren testen (soweit das mit meinen Mitteln hier möglich ist).
|
BID = 555680
dl2jas Inventar
     
Beiträge: 9913 Wohnort: Kreis Siegburg
|
Genau, so meinte ich es!
In der Schaltung ist ein kleiner Flüchtigkeitsfehler. Die Emitter der beiden zusätzlichen Transistoren werden mit dem Ausgang verbunden, nicht an R7 und R8 angeschlossen.
Deine Rechnung kann ich nicht ganz nachvollziehen. Mein fernöstlicher Taschenrechner meint:
0,27 Ohm mal 2,5 A = 0,675 Volt.
Das ist recht exakt die Spannung, ab der die beiden zusätzlichen Transistoren leitend werden.
Hast Du Interesse an einem Schaltungseditor?
Hier gibt es eine kostenlose Demoversion, mit der man auch Platinen erstellen kann:
http://www.cadsoft.de/
DL2JAS
|
BID = 555681
Kleinspannung Urgestein
     
Beiträge: 13386 Wohnort: Tal der Ahnungslosen
|
Zitat :
dahaack hat am 12 Okt 2008 18:00 geschrieben :
|
Wenn das bei 2,5 A sein soll komme ich auf 3,57 Ohm und nicht 0,27 Ohm.
|
Was auch immer du da gerechnet hast
Ich komme auf 0,28...
_________________
Manche Männer bemühen sich lebenslang, das Wesen einer Frau zu verstehen. Andere befassen sich mit weniger schwierigen Dingen z.B. der Relativitätstheorie.
(Albert Einstein)
|
BID = 555688
dahaack Gesprächig
  
Beiträge: 110 Wohnort: Hamburg
|
Super! Hört sich gut an! Danke!
Jaja, das ohmsche Gesetz ist R=U/I und nicht R=I/U. Sowas ist mir auch noch nie passiert.
Also nochmal vielen Dank für die ganze Hilfe!
|
BID = 555734
dahaack Gesprächig
  
Beiträge: 110 Wohnort: Hamburg
|
So, mein Schaltplan ist jetzt fast fertig dimensioniert. Hab noch eine Frage: Welcher Ruhestrom ist bei dem ersten Transistorpaar sinnvoll?
Auch 35 mA?
[ Diese Nachricht wurde geändert von: dahaack am 12 Okt 2008 21:44 ]
|
BID = 555766
dahaack Gesprächig
  
Beiträge: 110 Wohnort: Hamburg
|
Und noch eine Frage: Ich müsste noch wissen wie groß die Ausgangsspannung eines Line Out Ausgangs einer Soundkarte ist.
Bei google findet man alles zwischen 10 und 500 mV. Weiß da jemand was?
|
BID = 555767
dl2jas Inventar
     
Beiträge: 9913 Wohnort: Kreis Siegburg
|
Nehme 1/10, also 3,5 mA.
Das ist jetzt Pi mal Daumen ohne Formel.
Beim Ruhestrom geht es ja nur darum, daß schon Strom fließt. Damit vermeidet man Verzerrungen in der Nähe des Nulldurchgangs.
DL2JAS
|
BID = 555769
dahaack Gesprächig
  
Beiträge: 110 Wohnort: Hamburg
|
Danke, danke. 2 Minuten vor deiner Antwort noch ne Frage hinzugefügt. Vielleicht weißt du auch noch wie groß die Ausgangsspannung eines Line Out Ausgangs einer Soundkarte ist, wenn man in Windows alles auf ganz laut stellt?
Okay, 3.5 mA aber wieso nicht auch bei der Endstufe 3.5 mA?
Naja, wenn der Verstärker fertig ist werd ich berichten bei welchen Ruheströmen die Soundqualität am besten ist.
[ Diese Nachricht wurde geändert von: dahaack am 12 Okt 2008 23:26 ]
|
BID = 555770
dl2jas Inventar
     
Beiträge: 9913 Wohnort: Kreis Siegburg
|
Zitat :
dahaack hat am 12 Okt 2008 23:19 geschrieben :
|
Und noch eine Frage: Ich müsste noch wissen wie groß die Ausgangsspannung eines Line Out Ausgangs einer Soundkarte ist.
Bei google findet man alles zwischen 10 und 500 mV. Weiß da jemand was?
|
Das machen die Hersteller, wie sie lustig sind, ist nicht genormt.
Häufig kann man auch den Pegel Line Out in der Software selbst einstellen.
Nach alter DIN gibt es eine Beschreibung, daß 0 dB 775 mV bedeuten, Studiotechnik bei Leistungsanpassung. Gehe mal grob von 400 mV aus.
DL2JAS
|