| Autor |
|
|
|
BID = 555378
dahaack Gesprächig
  
Beiträge: 110 Wohnort: Hamburg
|
|
Der Shop scheint ziemlich lahm.....ig zu sein. Haben sich bis heute nicht bei mir gemeldet, Geld ist auch nicht abgebucht.... Mal schaun.
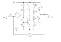
Ich hab mir hier ne Verstärker Schaltung ausgedacht. Da die Bauteile zusammen ziemlich teuer sind wollte ich mal eure Meinung hören bevor ich das alles zusammenlöte.
Hier der Schaltplan:
Keine Links zu Werbeschleudern - Um die Grafik passend zu verkleinern > paint verwenden! - imageshack.us
OP: OPA2134( http://www.schuro.de/ebay/daten/opa2134.pdf )
T1 = BD241
T2 = BD242 ( http://www2.produktinfo.conrad.com/.....M.pdf )
T3 = 2SC5200 ( http://www.schuro.de/ebay/daten/2SC5200.pdf )
T4 = 2SA1943 ( http://www.schuro.de/ebay/daten/2SA1943.pdf )
R1 = 1k
R2 = 680
R3 = 39
R4 = 39
R5 = 680
R6 = 68
R7 = 3,9
R8 = 3,9
R9 = 68
P1 = 10k
Hat jemand Verbesserungsvorschläge, Feedback?
Danke.
[ Diese Nachricht wurde geändert von: dahaack am 11 Okt 2008 16:41 ] |
|
BID = 555381
dahaack Gesprächig
  
Beiträge: 110 Wohnort: Hamburg
|
|
Vielleicht sollt ich ein paar Worte dazu sagen:
Ich habe die Endstufentransis nicht direkt an die erste Widerstandsreihe getan weil ich dachte, dass die 680 Ohm einen zu kleinen Basisstrom Liefern würden. Kleiner können die Widerstände nicht sein, da der OP dann nicht mitspielen würde (+/- 35 mA).
Die "Zwischentransis" können somit für die nächste Widerstandsreihe viel mehr Strom aufnehmen / abgeben sodass die Widerstandsreihe um den Faktor 10 kleier sein kann. Die 68 Ohm dürften dann genügen Basisstrom für die Endstufentransistoren liefern sodass die richtig Saft liefern können.
[ Diese Nachricht wurde geändert von: dahaack am 11 Okt 2008 16:52 ] |
|
BID = 555387
Mr.Ed Moderator
      
Beiträge: 36322 Wohnort: Recklinghausen
|
Zitat :
| | Hier der Schaltplan |
Bilder bitte auf den Forenserver hochladen, nicht auf so eine lahme Werbeschleuder.
_________________
-=MR.ED=-
Anfragen bitte ins Forum, nicht per PM, Mail ICQ o.ä. So haben alle was davon und alle können helfen. Entsprechende Anfragen werden ignoriert.
Für Schäden und Folgeschäden an Geräten und/oder Personen übernehme ich keine Haftung.
Die Sicherheits- sowie die VDE Vorschriften sind zu beachten, im Zweifelsfalle grundsätzlich einen Fachmann fragen bzw. die Arbeiten von einer Fachfirma ausführen lassen.
|
BID = 555389
dahaack Gesprächig
  
Beiträge: 110 Wohnort: Hamburg
|
Okidoki.
Also, hier nochmal der Schaltplan, werbefrei:
|
BID = 555399
dl2jas Inventar
     
Beiträge: 9913 Wohnort: Kreis Siegburg
|
Schießt da wer mit Kanonen auf Spatzen?
Bei einer Versorgungsspannung von +-12 Volt reichen schon BD241/242 als Endstufentransistoren. Berechne mal welcher Strom maximal fließen kann bei einer Last von 4 Ohm. Du wirst Schwierigkeiten mit dem Ruhestrom bekommen, ganz ohne Emitterwiderstände. Je wärmer die Transistoren werden, um so leitfreudiger werden sie.
DL2JAS
|
BID = 555404
dahaack Gesprächig
  
Beiträge: 110 Wohnort: Hamburg
|
Hallo und vielen Dank für deine Antwort!
Ich habe hier bereits einen Verstärker mit BD241/BD242. Also der gleiche Schaltplan nur ohne die 2te Widerstandsreihe und ohne die SC Transistoren. (Dabei ist R2=R5=1k und R3=R4=56 Ohm)
Der macht aber bei Zimmerlautstärke schlapp.
Dies könnte aber auch daran liegen, dass ich...
- einen viel schlechteren OP genommen habe (LM741)
- den Verstärker mit einem Netzteil betreibe das bei -12V nur 1 A aufnehmen kann.
Der OP kann ca +/-10 V ausgeben. Somit wäre der Strom bei 4 Ohm maximal 2,5 Ampere.
Allerdings verstehe ich nicht, warum der Ruhestrom zu hoch sein sollte. Die Widerstände sind so gewählt, dass die Basis-Emitter Spannung bei ca 0,65 Volt liegt.
Nehmen wir an eine Sinuswelle ist gerade bei +9 V. Somit würde der Strom durch R2 4,4 mA. Laut des Datenblattes der "starken Transistoren" wäre der Kollektorstrom ca 400mA (Vorrausgesetzt die ganzen 4,4 mA würden auch in die Basis fließen). Das nicht genug ist. Somit sehe ich erstmal keine andere Möglichkeit als 2 Stufen zu verwenden.
[ Diese Nachricht wurde geändert von: dahaack am 11 Okt 2008 18:56 ]
|
BID = 555417
dl2jas Inventar
     
Beiträge: 9913 Wohnort: Kreis Siegburg
|
Zitat :
dahaack hat am 11 Okt 2008 18:54 geschrieben :
|
Allerdings verstehe ich nicht, warum der Ruhestrom zu hoch sein sollte. Die Widerstände sind so gewählt, dass die Basis-Emitter Spannung bei ca 0,65 Volt liegt.
|
Ich schrieb nicht, daß der Ruhestrom zu hoch sei. Indirekt schrieb ich, daß U BE temperaturabhängig ist, der Ruhestrom somit bei höherer Temperatur steigt. Du bist im grünen Bereich, wenn der Ruhestrom so etwa in der Gegend 10 bis 100 mA liegt.
Das Netzteilproblem hast Du erkannt. Satte Zimmerlautstärke ist möglich. Welche NF-Leistung mono ist möglich, wenn der maximale Spitzenstrom nur 1 A mit angeschlossenem Lautsprecher 4 Ohm betragen kann?
DL2JAS
|
BID = 555423
dahaack Gesprächig
  
Beiträge: 110 Wohnort: Hamburg
|
Zitat :
dl2jas hat am 11 Okt 2008 19:49 geschrieben :
|
Zitat :
dahaack hat am 11 Okt 2008 18:54 geschrieben :
|
Allerdings verstehe ich nicht, warum der Ruhestrom zu hoch sein sollte. Die Widerstände sind so gewählt, dass die Basis-Emitter Spannung bei ca 0,65 Volt liegt.
|
Ich schrieb nicht, daß der Ruhestrom zu hoch sei. Indirekt schrieb ich, daß UBE temperaturabhängig ist, der Ruhestrom somit bei höherer Temperatur steigt. Du bist im grünen Bereich, wenn der Ruhestrom so etwa in der Gegend 10 bis 100 mA liegt.
Das Netzteilproblem hast Du erkannt. Satte Zimmerlautstärke ist möglich. Welche NF-Leistung mono ist möglich, wenn der maximale Spitzenstrom nur 1 A mit angeschlossenem Lautsprecher 4 Ohm betragen kann?
DL2JAS
|
Das ist nicht ganz richtig. In der Ruhephase ist U BE konstant (wegen dem Verhältnis der Widerstände unabhängig von der Temperatur des Transistors). Was du wahrscheinlich meintest ist, dass der Basis- und Somit auch der Kollektorstrom steigt, bei höherer Temperatur. Allerdings schätze ich 0,65 Volt gerade eben klein genug ein, dass der Kollektorstrom nicht immer weiter ansteigt.
Leistung: 4 V maximal -> 2,83 V Effektiv -> 2 W Leistung im Lautsprecher.
|
BID = 555433
dahaack Gesprächig
  
Beiträge: 110 Wohnort: Hamburg
|
Und ich hätte noch eine zusätzliche Frage:
Wie kann man den Verstärker (möglichst simpel) kurzschlusssicher machen?
Schon bei einem minimalem Eingangssignal würden die Transistoren bei einem Kurzschluss durchbrennen. Hat da jemand einen guten Indianertrick auf Lager?
|
BID = 555448
dl2jas Inventar
     
Beiträge: 9913 Wohnort: Kreis Siegburg
|
Kurz nachdenken.
Gehen wir davon aus, daß ein konstanter Ruhestrom fließen soll, möglichst temperaturunabhängig. Der Spannungsteiler ist praktisch temperaturunabhängig. Bei identischer U BE steigt der Basisstrom mit wachsender Temperatur und somit auch der Ruhestrom!
Wenn der Verstärker kurzschlußfest werden soll, mußt Du irgendwie den Strom messen können. Das geht mit den von mir vorgeschlagenen Emitterwiderständen, macht man auch so in der Praxis. Dimensioniere die Emitterwiderstände so, daß im Überlastfall eine Spannung von mindestens 0,7 Volt entsteht. Damit kann man einen Transistor ansteuern. Dieser Transistor schließt dann das Ansteuersignal zum Endstufentransistor kurz. Es ist praktisch die gleiche Schaltung zur Strombegrenzung, wie man sie in Labornetzteilen findet, nur halt aus gegebenem Anlass komplementär.
DL2JAS
|
BID = 555457
dahaack Gesprächig
  
Beiträge: 110 Wohnort: Hamburg
|
Hi und vielen Dank nochmal!
Nur damit ich dich richtig verstanden habe; zu jedem Endstufentransistor einfach einen Widerstand in Reihe?
Stimmt. Das dürfte gut funktionieren. Hab wieder viel zu kompliziert gedacht! Danke!
Aber: Was sagst du denn jetzt zu meiner allgemeinen Schaltung? Also mit den 2 Ebenen von Widerstandsreihe und Transistoren? Immernoch der Meinung mit Kanonen auf Spatzen zu schießen? Meiner Meinung nach könnten die BD241/BD242 kleiner/schwächer sein, aber schaden tuts doch auch nicht oder? Wie ich oben schon beschrieben habe reicht eine Ebene nicht aus um genügend Basisstrom zu liefern.
Danke nochmal für die Hilfe!
|
BID = 555460
dl2jas Inventar
     
Beiträge: 9913 Wohnort: Kreis Siegburg
|
Probiere die Schaltung aus, wenn Du gern möchtest.
Total verkehrt ist sie nicht. Allerdings habe ich nicht die Spannungsteiler durchgerechnet. Wie heißt es doch so schön, Probieren geht über Studieren, so lernt man meist.
Messe den Ruhestrom der aufgebauten Schaltung.
DL2JAS
|
BID = 555465
dahaack Gesprächig
  
Beiträge: 110 Wohnort: Hamburg
|
Ja, Spannungsteiler durchrechnen lass mal meine Sorge sein.
Leider hab ich hier kein Labor mit Steckbrett uns sonstigem Kram. Ich werd die Schaltung also direkt löten ohne sie vorher auszuprobieren.(Könnt aber ein paar Wochen dauern weil ich noch auf das Netzteil von dem Shop warten muss)
Ich werd selbstverständlich berichten wie sich die Schaltung macht.
Also, nochmal vielen Dank an alle!
[ Diese Nachricht wurde geändert von: dahaack am 11 Okt 2008 23:01 ]
|
BID = 555477
dl2jas Inventar
     
Beiträge: 9913 Wohnort: Kreis Siegburg
|
Ich wünsche viel Erfolg!
Die Schaltung wird schon halbwegs funktionieren, wenn der Ruhestrom nicht total daneben ist. Also bauen und ausprobieren.
Zu den Spatzen und den Kanonen.
Der 2SC5200 und Komplementärtyp ist in dem Fall etwas überdimensioniert bei den wenigen erreichbaren Watt. Der Vorteil, der Schaltungsaufbau ist nicht kritisch. Außer bei ganz groben Fehlern solltest Du das Transistorpaar bei +-12 Volt kaum himmeln können.
Bei mir dümpelt eine Schaltung mit recht ähnlichen Transistoren im Hinterkopf, mit der ich eine Sendeendstufe 1000 Watt für Kurzwelle realisieren will. Man benötigt keinen Porsche in der Zone Tempo 30.
DL2JAS
|
BID = 555483
dahaack Gesprächig
  
Beiträge: 110 Wohnort: Hamburg
|
Vielen Dank!
Du würdest  machen wenn du wüsstest was für überdimensionale Kühlkörper noch an die Transistoren ran kommen.
Ich werd also einen getunten Formel 1 Wagen in einer Spielstraße fahren.
Kann ich aus deinem Post zusammenfassen, dass nach deiner Einschätzung das größte / einzige Manko die schlappen +/- 12 V sind? Wie macht man das denn in einem Autoradio? Wird da die Spannung hochgepumpt oder haben die Lautsprecher einfach nur besonders niedrige Impedanzen?
Das ärgerliche ist, dass ich kein Oszilloskop habe. Damit könnte man so eine Schaltung natürlich viel besser analysieren und sehen warum er irgendwann nicht weiter will. Die Dinger sind nur leider so verdammt teuer!
|