| Autor |
Messfehler bei der Messung von DC Strömen Suche nach: messung (5347) |
|
|
|
|
BID = 87324
harzgeist Gerade angekommen
Beiträge: 12
|
|
Hallo zusammen.....
Ich habe ein Problem mit der Messung von DC Strömen.
Und zwar habe ich mir ein Prüfpult für die Prüfung von DC Motoren gebaut (P bis 150kW Umax=500V Imax=300A)
An dem Pult sollen Nebenschluß und Reihenschlußmotoren betrieben werden.
Die Ströme messe ich über Nebenwiderstände und die Spannung direkt an den Anschlußklemmen.
Die Nebenwiderstände haben die Werte 60mV/10A 4Stk. und 60mV/300A 2Stk.
Nun zu meinem Problem. Aus konstruktiven Gründen ist es mir nicht möglich die Shunts sehr nah am Messgerät zu positionieren, dementsprechend habe ich einen nicht gewünschten Spannungsabfall auf meinen Messleitungen.
Mir ist es auch nur sehr schlecht möglich größere Kabelquerschnitte für die Messleitungen zu verwenden.
Gibt es eine Möglichkeit das Messsignal am Messgerät zu verstärken, so daß ich dort wieder die tatsächlich am Shunt gemessene Spannung habe?
Da ich ja einen fest definierten Spannungsabfall auf meiner Messleitung habe, dachte ich mir das es ja eigentlich mit einer einstellbaren Verstärkerschaltung möglich sein müßte das Signal so aufzubereiten das am Messgerät die tatsächlich gemessene Spannung wieder auftaucht. Leider habe ich nicht so den Plan von Op´s und Elektronik. |
|
BID = 87349
alpha-ranger Schreibmaschine
    
Beiträge: 1517 Wohnort: Harz / Heide
|
|
Hallo,
eigentlich sehe ich da kein Problem.
Die Shunts sind mit 2 bzw. 6 mOhm sehr niederohmig.
Der Spannungsmesser hat auch im ungünstisten fall etwa 1MOhm. Da kann an den Leitungen, auch wenn sie aus Klingeldraht und fünf Meter lang sind, nichts abfallen, was die Messung verschlechtert.
Es sei denn, Du betreibst das Messgerät als Amperè Meter.(? )
Welches Meßgerät wird zur Anzeige benutzt ?
Wie lang sind die Leitungen exakt ?
Schöne Grüße in den Harz, und auch an die Brockenhexen ! |
|
BID = 87354
harzgeist Gerade angekommen
Beiträge: 12
|
Sorry.....
Also da hängt natürlich ein Amperemeter dran und die Meßleitungen sind ca. 2,5m lang.
Das Messgerät ist ein Müller+Ziegler DSM72 mit einem Gleichspannungseingang 0-100mV und arbeitet nach dem Dual Slope Prinzip.
|
BID = 87382
sam2 Urgestein
     
Beiträge: 35321 Wohnort: Franken (bairisch besetzte Zone)
|
Nimm also ein Spannungsmeßgerät zur Ermittlung der Ströme über die Meßwiderstände!
Ich frage mich sowieso, warum Du das nicht gleich getan hast...
Moment, also irgendwie komme ich jetzt nicht mehr mit:
Einerseits schreibst Du von "Amperemeter", andereseits von "Gleichspannungseingang 0-100mV". Was trifft nun zu? Oder ist das Spannungsmeßgerät für etwas anderes. Und was für ein Amperemeter wird verwendet?
_________________
"Das Gerät habe ich vor soundsoviel Jahren bei Ihnen gekauft! Immer ist es gegangen, immer. Aber seit gestern früh geht es plötzlich nicht mehr. Sagen Sie mal, DA STIMMT DOCH WAS NICHT???"
[ Diese Nachricht wurde geändert von: sam2 am 30 Jul 2004 21:39 ]
|
BID = 87397
harzgeist Gerade angekommen
Beiträge: 12
|
Also.... im eigentlichen Sinne hast du recht. Es ist im Grunde genommen ein digitales Millivoltmeter das mir auf der Anzeige einen zum Messsignal korrespondierenden Wert anzeigt.
Zum Beispiel mit einem Shunt 60mV/300A, bei einem 60mV Messignal am Eingang 300(A) auf der Anzeige. Wobei die Anzeige einen beliebigen Wert darstellen könnte (mit dem passenden Geber auch die Drehzahl).
Leider habe ich für den Bau des Pultes nur begrenzte finanzielle Mittel zur Verfügung gehabt und da war dies die einzig vernünftige Alternative für mich, hing auch damit zusammen das Messgeräte und Shunt´s vorrätig waren.
Mir geht es eigentlich auch nur darum ob es eine möglichkeit gibt das Signal vor dem Messgerät zu verstärken.
Beispiel: Spannungsabfall am oben genannten Shunt 60mV (entspricht einem Strom von 300A) durch Verluste auf der Messleitung kommen am Messgerät aber z.B. nur 40mV an (entspricht einer Anzeige von 200A). Nun suche ich eine Möglichkeit diese 40mV wieder auf 60mV zu verstärken. Das ganze sollte natürlich auch bei anderen Werten funktionieren.
[ Diese Nachricht wurde geändert von: harzgeist am 30 Jul 2004 23:30 ]
|
BID = 87398
alpha-ranger Schreibmaschine
    
Beiträge: 1517 Wohnort: Harz / Heide
|
Hallo,
bei [ http://www.mueller-ziegler.de/html/drehspul-messger_.html ] steht nicht viel Datenmaterial.
Nehme an , das es niederohmige Großinstrumente sind.
Aber die Klasse 1,5 sollte man für Meßaufgaben nicht nehmen. Deshalb mein Tip:
Standart DVM-Module nehmen, gibt es auch mit LCD oder LED, und über die Anpassung der Referenzspannung die Anzeige auf den jeweiligen Shunt justieren. Das ganze ist dann so genau , wie man es einstellen kann.
Wenn die großen Instrumente weiterhin verwendet werden sollen, Lautsprecherkabel mit großen Querschnitt nehmen. Gibt es als 4 oder 6 qmm² zu kaufen. Aber Du schreibst das es nicht möglich ist , schade.
Jeder Verstärker der eingefügt wird, verändert das Meßergebnis. Da würde als "Impedanzwandler" ein Operationsverstärker vom typ 741 reichen, der hat zum Glück auch einen extern einstellbaren Offset, und diesen mit Verstärkung 1 betreiben.
Ist aber mit Vorsicht aufzubauen und zu betreiben: ein Fehler in der Schaltung würde z.Bsp. die volle Betriebsspannung auf das Instrument geben , und das wäre dann kaputt.
Mess doch bitte den Widerstand des Anzeigeinstruments.
mfG.
Sorry, änderung da falsche Seite, digitale geräte sind bei [ http://www.mueller-ziegler.de/DSM_96_4st.pdf ] ersichtlich. leider nicht das DSM 72 .
[ Diese Nachricht wurde geändert von: alpha-ranger am 30 Jul 2004 23:52 ]
|
BID = 87402
harzgeist Gerade angekommen
Beiträge: 12
|
|
BID = 87407
sam2 Urgestein
     
Beiträge: 35321 Wohnort: Franken (bairisch besetzte Zone)
|
Also wenn das stimmt, hat das Instrument einen hervorragenden Innenwiderstand von >100MOhm.
Dann kann aber schwerlich 1/3 der zu messenden Spannung auf der Meßleitung abfallen! Oder?
Wie hast Du denn die genannten Werte (60mV am Shunt, gleichzeitig aber nur 40mV am Meßgerät) ermittelt?
Sind denn Nullpunkt und Anzeigebereich am Meßgerät korrekt einjustiert?
[ Diese Nachricht wurde geändert von: sam2 am 31 Jul 2004 0:48 ]
|
BID = 87412
alpha-ranger Schreibmaschine
    
Beiträge: 1517 Wohnort: Harz / Heide
|
Hallo,
da steht Offset und Skalierung sind über zwei Potis einzustellen.
Mach es bite.
mfG.
|
BID = 87437
sam2 Urgestein
     
Beiträge: 35321 Wohnort: Franken (bairisch besetzte Zone)
|
Danke, Alpha-Ranger,
daß Du meinen "Nullpunkt" und den "Anzeigebereich" noch ins Neudeutsche übersetzt hast...
Daß der Fragesteller aber das Handbuch lesen kann und daher die Stelle mit den Trimmern findet, hatte ich auch so gehofft.
Immerhin macht es diese Ursache wahrscheinlicher, nachdem jetzt schon wir beide dieser Meinung sind.
Gruß,
sam2
|
BID = 87440
harzgeist Gerade angekommen
Beiträge: 12
|
Das DSM72 hat leider nur ein Poti für den Offset, mit ihm kann ich die Anzeige zwar anpassen aber leider nicht weit genug, ein Problem ist auch das wenn ich den Offset verstelle, das das Instrument bei nicht anliegendem Messignal mir genau den Offset auf der Anzeige ausgibt.
|
BID = 87451
sam2 Urgestein
     
Beiträge: 35321 Wohnort: Franken (bairisch besetzte Zone)
|
Wenn Dein Gerät etwas anders ist, bist Du dann wirklich ganz sicher, daß der Innenwiderstand mit dem anderen Modell übereinstimmt?
Und hast Du die Spannungen an Shunt und Instrumenteneingang schonmal parallel mit einem Multimeter gemessen?
Wenn da kein Strom fließt (60mV an 100MOhm dürfte ja nicht besonders viel geben), dann KÖNNEN an den Leitungen eigentlich auch keine 20mV abfallen. Oder sind die aus Bindfaden???
|
BID = 87469
harzgeist Gerade angekommen
Beiträge: 12
|
Also ich habe jetzt nochmal in das Datenblatt des Gerätes gesehen, bei einem Messbereich von 0-100mV hat es einen Innenwiederstand von >100MOhm.
Und als Messleitung habe ich AWG 18 verlegt der Querschnitt entspricht ca. 0,8mm².
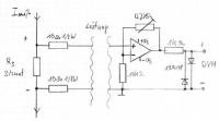
@alpha-ranger: Wie würde denn die Lösung mit dem Impedanzwandler aussehen.... könntest du vielleicht die ganze Sache mal für mich skizzieren?
|
BID = 87482
alpha-ranger Schreibmaschine
    
Beiträge: 1517 Wohnort: Harz / Heide
|
Hallo,
Du mußt aber für jeden Kanal und Verstärker eine vollkommen getrennte Stromversorgung haben.
Dann mußt du sicherstellen, das der Bitriebsstrom in der Anlage, bei Dir sind es mehr als 300 Ampere, nicht an den Leitungen zum Meßgerät schaden anrichten können. 300 Ampere an 0,8 mm² geben ein herrliches Feuerwerk.
Anbei eine Idee, wie Du es probieren könntest. Leider weiß ich nicht, was für Schaltvorgänge auf den Leitungen des Betriebsstrom vorgehen.Kann sein, das der OP schon beim ersten mal durch Spanungsspitzen im Common Mode verreckt.
Die Schaltung ist in der verstärkung einstellbar, von faktor 1 bis etwa 5 . Die 10 ohm widerstände sind zur Sicherheit. Können auch durch Sicherungen mit 32 mA ersetzt werden.
mfG.
_________________
Wie der alte Meister schon wußte: Der Fehler liegt meist zwischen Plus und Minus. :-)
Und wenn ich mir nicht mehr helfen kann, schließ ich Plus an Minus an.
|
BID = 87487
harzgeist Gerade angekommen
Beiträge: 12
|
Vielen Dank für deinen Lösungsansatz!!!!!
Wie gesagt es ist ein reines Gleichstromnetz, die 300 A fließen nur im Ankerkreis des Prüflings, die Spannungsversorgung für Anker und die bis zu 3 Erregerfelder kommen alle aus einem einzigen Gleichstromumformer. Die Pfade im Prüfpult sind aber von einander getrennt. Korrigier mich bitte wenn ich falsch liege aber ich sehe absolut kein Risiko das irgendwann einmal 300A auf den Messleitungen liegen könnten, da ich ja die ganze Geschichte über einen Nebenwiderstand messe und lediglich nur ein paar Millivolt in der Messleitung fließen.
Nun noch eine kleine Detailfrage..... wie meinst du das mit der Spannungsversorgung der Messkanäle? Meinst du damit die Spannungsquellen womit ich die Erregerfelder und den Anker speise????
|