| Autor |
Ich bin zu blöd, eine Platine zu zeichnen :( Suche nach: platine (27028) |
|
|
|
|
BID = 429147
Elementarteilchen Gelegenheitsposter
 
Beiträge: 62 Wohnort: Wiesbaden
|
|
Hallo...
mit tätiger Mithilfe einiger netter Leute dieses Forums habe ich eine kleine Schaltung entwickelt
Leider bin ich offensichtlich zu doof dafür, mit den üblichen Programmen (PCB123, Target3001 etc. pp) eine Platine, geschweige denn ein Layout zu zeichen... ich finde zwar 600 Versionen vom 4053er IC in den Bibliotheken aber nicht mal einen normalen 6,3mm Widerstand (???)...
HIerunter ist die (eigentlich nicht gerade aufwändige) Schaltung. Wie kriege ich denn ohne Physikstudium den Krempel so gemalt, dass mir da einer 'ne Platine bauen kann?
...das soll was für mich und einige Freunde werden - ein Umschalter für ein Autoradio...
Danke für Eure Hilfe!
Gruß,
et |
|
BID = 429151
Kleinspannung Urgestein
     
Beiträge: 13393 Wohnort: Tal der Ahnungslosen
|
|
Versuchs mal mit "Sprint-Layout"
Das haben sogar solch Minderbemittelte wie ich begriffen...
_________________
Manche Männer bemühen sich lebenslang, das Wesen einer Frau zu verstehen. Andere befassen sich mit weniger schwierigen Dingen z.B. der Relativitätstheorie.
(Albert Einstein) |
|
BID = 429157
elektroluchs Gesprächig
  
Beiträge: 194 Wohnort: Austria
|
Da du Target erwähnt hast: Die haben eine ausgezeichnete Hilfe dabei. Da wird u.a. auch erklärt wie man sich Gehäuse selber machen kann.
Was bereitet dir denn jetzt speziell Probleme beim Platinenzeichnen? Für Fragen zu Target kann ich helfen.
mfg
elektroluchs
|
BID = 429162
Ltof Inventar
     
Beiträge: 9386 Wohnort: Hommingberg
|
Zitat :
Elementarteilchen hat am 13 Mai 2007 01:50 geschrieben :
|
...mit den üblichen Programmen (PCB123, Target3001 etc. pp)...
|
Das ist der Fehler.
Jedes Programm hat seine Eigenheiten mit denen man sich - manchmal etwas nervig - vertraut machen muss. Statt frustriert das nächste Programm zu benutzen, solltest Du mit ein wenig Geduld bei einem bleiben.
Entscheide Dich erst mal für eines der Programme und bleibe dabei.
Gruß,
Ltof
_________________
„Schreibe nichts der Böswilligkeit zu, was durch Dummheit hinreichend erklärbar ist.“
(Hanlon’s Razor)
|
BID = 429164
BlackLight Inventar
      Beiträge: 5467
|
Zitat :
Elementarteilchen hat am 13 Mai 2007 01:50 geschrieben :
|
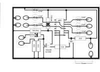
Wie kriege ich denn ohne Physikstudium den Krempel so gemalt, dass mir da einer 'ne Platine bauen kann? |
Also malen lernt man in einem Physikstudium eigentlich nicht.
P.S.
Hab mal was mit Eagle Light von http://www.cadsoft.de/ gemalt:
Fehlerfrei ist die Schaltung noch nicht, der Transistor hängt z.B. nicht richtig dran und bei den Ein/-Ausgängen vom 4053 hab ich mir auch nicht angeschaut, ob es so richtig ist.
|
BID = 429168
high_speed Schreibmaschine
    
Beiträge: 2073
|
Hallo BlackLight
Achte mal besser auf die Messefläche, da kann man noch einiges
optimieren. Im Audiobereich wird man noch nicht so viel
merken.
An den Versorgungsanschlüssen der beiden ICs gehört noch ein
100nF Keramikkondensator.
MfG
Holger
_________________
George Orwell 1984 ist nichts gegen heute.
Der Überwachungsstaat ist schon da!
Leider lernen die Menschen nicht aus der Geschichte,
ansonsten würde sie sich nicht andauernd wiederholen.
|
BID = 429186
Racingsascha Schreibmaschine
    
Beiträge: 2247 Wohnort: Gundelsheim
|
ich kenne mich zwar mit deinem Layoutprogramm nicht aus (ich hab Eagle), aber das was du gezeichnet hast ist falsch  du hast offensichtlich den Schaltplan als Layout gezeichnet  in dem Modus ist es erstmal egal wie die ICs, Widerstände etc angeordnet sind, Nur die Verbindungen müssen stimmen. Dann klickst du auf "Layout" (oder so ähnlich) und dann müssten deine Bauteile kreuz und quer rumliegen, mit Linien zwischen den Pins, die verbunden sind. Jetzt ordnest du sie so an wie du sie haben willst und ziehst die Leiterbahnen. In Eagle sieht das dann so aus (ist ein kleines Netzteil):
Schaltplan:
Layout:
_________________
Fnord ist die Quelle aller Nullbits in deinem Computer.
Fnord ist die Angst, die Erleichterung, und ist die Angst.
Fnord schläft nie.
[ Diese Nachricht wurde geändert von: Racingsascha am 13 Mai 2007 11:36 ]
|
BID = 429197
GR-V Gerade angekommen
Beiträge: 14 Wohnort: Kiefersfelden
|
Hallo!
Im Netzteilschaltplan ist die Diode über dem LM 317 verpolt eingezeichnet und setzt den Regler außer Betrieb.
MfG V.
|
BID = 429202
Racingsascha Schreibmaschine
    
Beiträge: 2247 Wohnort: Gundelsheim
|
also ich hab gelesen dass die Diode den LM317 vor Überspannungen am Eingang schützt Kuckst du hier Aber du hast Recht, die Diode ist tatsächlich falschrum  zum Glück war das nur ein Enwurf
_________________
Fnord ist die Quelle aller Nullbits in deinem Computer.
Fnord ist die Angst, die Erleichterung, und ist die Angst.
Fnord schläft nie.
[ Diese Nachricht wurde geändert von: Racingsascha am 13 Mai 2007 13:02 ]
|
BID = 429256
Elementarteilchen Gelegenheitsposter
 
Beiträge: 62 Wohnort: Wiesbaden
|
Hallo,
erstmal vielen Dank für die Ratschläge und Hilfen!
Ich werde mir das nun nochmal in Ruhe ansehen...
Gruß,
ET
|
BID = 429270
Elementarteilchen Gelegenheitsposter
 
Beiträge: 62 Wohnort: Wiesbaden
|
Zitat :
BlackLight hat am 13 Mai 2007 09:30 geschrieben :
|
Fehlerfrei ist die Schaltung noch nicht, der Transistor hängt z.B. nicht richtig dran und bei den Ein/-Ausgängen vom 4053 hab ich mir auch nicht angeschaut, ob es so richtig ist.
|
Meinst Du mit "nicht fehlerfrei" mein "Gemälde" (mit öhm... "Paint" erstellt  ) oder Dein Layout (schon mal danke, übrigens!)...?
Der Transistor soll den 4053 "runterschalten" (also am 4053 auf X0 und Y0 bzw. X und Y), in dem er auf einen Schaltimpuls hin den Eingang an Pin 10 und 11 auf Masse legt...
Gruß,
et
[ Diese Nachricht wurde geändert von: Elementarteilchen am 13 Mai 2007 18:56 ]
|
BID = 429272
Elementarteilchen Gelegenheitsposter
 
Beiträge: 62 Wohnort: Wiesbaden
|
Zitat :
high_speed hat am 13 Mai 2007 09:45 geschrieben :
|
An den Versorgungsanschlüssen der beiden ICs gehört noch ein
100nF Keramikkondensator.
MfG
Holger
|
Hallo Holger,
für die Versorgung wollte ich direkt aus dem Radio bereits spannungsgeregelte 12 Volt abgreifen. Sollte ich da trotzdem 100nF Kondensatoren vorschalten  ? Ich habe eine (allerdings ziemlich chaotische) Probeschaltung gemacht (ohne diese Kondensatoren) - und es geht eigentlich problemlos...
Gruß,
et
|
BID = 429279
Sascha G Schriftsteller
    
Beiträge: 502 Wohnort: Kreis Aachen
|
der 100nF Kondensator ist ja nur da zum Filtern er wird normalerweise an jedes IC geklemmt, gibts auch direkt im Sockel
Gruß
Sascha
_________________
Wer Rechtschreibfehler findet darf sie behalten ;-)
|
BID = 429317
Esko Stammposter
   
Beiträge: 465 Wohnort: Cadolzburg
|
ICs verursachen hohe Stromspitzen die zwar nur sehr kurz sind, aber dennoch die Spannung einbrechen lassen, da es eine gewisse Zeit braucht bis der Strom durch die lange Leitung (Induktivität!) ankommt.
Daher möglichst nah am IC immer 100nF anbringen.
|
BID = 429354
Elementarteilchen Gelegenheitsposter
 
Beiträge: 62 Wohnort: Wiesbaden
|
Okay - gut zu wissen!
Dann werde ich das natürlich noch nachrüsten!
THX!
Gruß.
ET
|