| Autor |
Schaltung (Mit taster an, und auschalten) Suche nach: schaltung (31745) taster (7733) |
|
|
|
|
BID = 353274
ZeRo-Cool Gesprächig
  
Beiträge: 179 Wohnort: Kreßberg
|
|
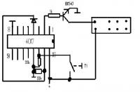
Du kannst auch nen 4017 dazu missbrauchen, is zwar nicht das anwendungsgebiet, aber wenn du nur ausgang 1 für aus und ausgang 2 für an nimmst und an den ausgang 2 das ganze mit nem BC547 verstärkst, kannst damit dann dein relais schalten...
Den ausgang drei musst dann auf den reset legen, dass er wieder auf ausgang 1 springt
Das ganze sieht dann in etwa so aus:
|
|
BID = 353278
DonComi Inventar
     
Beiträge: 8604 Wohnort: Amerika
|
|
Es fehlt die Freilaufdiode, ohne die der Transistor durch entgegengesetzte Spannungen, die in der Spule des Relais induziert werden, sterben würde.
Außerdem, und das schrieb ich oben auch, und ich schreibe nie mehr als nötig ist ( ), fehlt auch hier die Entprellung. Wenn man sich wenigstens die kleine Mühe machen würde, Hinweise ernst zu nehmen, wäre vieles einfacher.
Man kann, bevor man einen Schmitttrigger nimmt, auch versuchen, den Taster mit einem RC-Filter zu entprellen, aber da ist dann nicht garantiert, dass der Takteingang noch richtig reagiert. Der sollte ne steile Flnake bekommen, der RC-Pass verkümmert den Impuls. Deswegen, sollte es so nicht gehen, einfach einen Schmitttrigger hinter den RC-Pass, dann geht die Laube.
Man kann auch prellfreie Taster nehmen, sind aber teuer.
_________________
|
|
BID = 353329
Mitruel Stammposter
    Beiträge: 404 Wohnort: Memmingen
|
Hallo. Das ist schon ein Problem, merke ich.
Ich habe die Schaltung mal so umgearbeitet, wie ich sie dann löten würde. Passt das so? Ist die Freilaufdiode auch richtig?
|
BID = 353341
Ltof Inventar
     
Beiträge: 9386 Wohnort: Hommingberg
|
Zitat : Mitruel hat am 24 Jul 2006 19:43 geschrieben :
|
Die Schaltung soll aus so wenig bauteilen wie möchlich sein.
|
Wie wäre es mit nur einem Bauteil?
Das nennt sich dann Stromstoß-Schalter.
Gruß,
Ltof
_________________
„Schreibe nichts der Böswilligkeit zu, was durch Dummheit hinreichend erklärbar ist.“
(Hanlon’s Razor)
|
BID = 353367
tsaphiel Inventar
     
Beiträge: 3493 Wohnort: Unterfranken (frei statt Bayern!)
|
Volksmündlich auch Eltako (nach einem Hersteller) genannt!
_________________
Druff un D'widd!!!
|
BID = 353372
Mitruel Stammposter
    Beiträge: 404 Wohnort: Memmingen
|
Stimmmt. Mit nem Eltaco geht es....ist aber langweilig. Da lerne ich nix. Möchte es schon elektronisch mit so wenig bauteilen wie möglich lösen.
Geht die Schaltung die ich da geändert habe?! Könnt ihr mir das sagen?
[ Diese Nachricht wurde geändert von: Mitruel am 25 Jul 2006 12:27 ]
|
BID = 353463
Mitruel Stammposter
    Beiträge: 404 Wohnort: Memmingen
|
Hab hier nochwas gefunden. Jetzt dürfte es für euch doch keine Schwierigkeit mehr darstellen mir zu sagen, ob das auch funzt. Das Relais und die Freilaufdiode habe ich selber eingezeichnet. Kann ich dann auch ein relais mit 6 oder mit 12 V dranhängen? oder wie mache ich das dann. Bitte helft mir.
Wenn was nicht stimmt, bitte verbessern.
[ Diese Nachricht wurde geändert von: Mitruel am 25 Jul 2006 17:23 ]
|
BID = 353472
DonComi Inventar
     
Beiträge: 8604 Wohnort: Amerika
|
Entprellt wird hier immerhin mit einem Kondensator. Sowas geht, aber evtl. ist, wie ich oben schon schrieb ( ) die Flankensteilheit nicht ausreichend.
Ich würde die Schaltung stecken, aber meine Bretter sind momentan alle voll, bis ich die Platinen für die Teile fertig habe.
Du solltest das Relais nicht direkt an den Ausgang hängen, aber warum rede ich eigentlich, wurde alles schon gesagt und ich bin es leid, immer wieder alles neuzuschreiben.
DAS MACHT MAN NICHT OHNE TREIBER (FET ODER BIP. TRANSISTOR!)
_________________
|
BID = 353474
Mitruel Stammposter
    Beiträge: 404 Wohnort: Memmingen
|
Es ist ja echt nett , aber mit einer praktischen Lösung wäre mir mehr geholfen. und "Flankensteilheit"hilft mir leider auch nicht weiter. Kannst du mir eine Lösung zeichen? Du mußt sie nicht probieren
[ Diese Nachricht wurde geändert von: Mitruel am 25 Jul 2006 17:46 ]
|
BID = 353475
Mitruel Stammposter
    Beiträge: 404 Wohnort: Memmingen
|
Also. Geht das jetzt so? WEnn ja, was für ein Transistor müßte das dann sein? Kannst du mir noch den Taster entprellen? DAs geht doch mit nem 1mOhm und nem Kondensator. Weiß nur nicht wie....
|
BID = 353477
DonComi Inventar
     
Beiträge: 8604 Wohnort: Amerika
|
Zitat :
|
Wenn du soviel kannst wie du dich aufregst, ...
|
Ich rege mich nicht auf, ich rede aber anscheinend gegen Wände. Oben habe ich dir einen Schaltplan rausgesucht, wo nur eine LED gegen ein Relais getauscht werden müsste. Aber nein, du willst mehr und immer mehr, scheints Kommentare nicht richtig zu lesen.
Aber um den Weltfrieden nicht zu gefährden, werde ich dir deinen Plan verbessern. Ich sage mal, lass es mit dem Kondensator erstmal so, es wird vermutlich sogar klappen. sollte es nicht gehen, dann reg dich nicht auf, sondern nimm einen S-Trigger zum Impulsformen.
So, zur Schaltung:
Der Transistor ist ein NPN-Typ, besser wäre ein FET, aber das ist jetzt egal. Am besten nimmste sowas wie den BC547B oder so. Die Diode ist eine 1N4148. Der Basisvorwiderstand ist 1kΩ-2,2kΩ groß. Die LED parallel zum Relais ist eine Low-Current-LED, durch die 2mA fließen sollten, das reicht als Kontrolle. Achte darauf, dass durch den Transistor nicht mehr als 50mA fließen, sonst musste einen etwas stärkeren nehmen (BD135 z.b.).
Wenn du mit dem Relais 230V schalten willst, dann nicht auf meine Verantwortung, weil ich dir hier den Plan geändert habe!
Edit: OK, du hast dein Post geändert. Ist in Ordnung, bin nicht nachtragend
Also, Friede und ich finds gut, dass du es selbst versucht hast, wie ich eben gesehen habe.
Also, komm, hier ein virtuelles Bierchen:
_________________
|
BID = 353480
DonComi Inventar
     
Beiträge: 8604 Wohnort: Amerika
|
PS: Der Taster wird ein bisschen gepuffert durch den kleinen Kondensator. Allerdings muss der gegen Masse, in diesem Fall der Minus, geschaltet werden. Der Speichert kurze Zeit das 1-Potential und überbrückt damit die Schwingungen des Tasters.
Was ich mit Flankensteilheit meine: Sequentielle Logikschaltungen, z.b. Zähler, brauchen eine gewisse Flanke, um zu triggern (auslösen). Meist muss sich der Pegel innerhalb soundsovielen ns bzw. µs ändern, damit der, in diesem Fall Takteingang richtig handelt. In unserem Fall verhunzt der Kondensator das Signal. Sollte so aber dennoch gehen.
_________________
|
BID = 353487
Mitruel Stammposter
    Beiträge: 404 Wohnort: Memmingen
|
Du hast recht, daß mit "Relais mit LED" austauschen hab ich wirklich überlesen....Sorrry vielmals
Aber jetzt habe ich ja die Lösung. Werde es dann mal probieren. Vielen dank für deine Mühe und..... prost.
|
BID = 353492
DonComi Inventar
     
Beiträge: 8604 Wohnort: Amerika
|
Prost
_________________
|
BID = 353542
Mitruel Stammposter
    Beiträge: 404 Wohnort: Memmingen
|
Hey. ho. Ich hab das layout fertig. Ist ein Sprint layout
Ist es richtig gemacht?
|