| Autor |
Welcher OPV für diese Schaltung Suche nach: opv (1519) schaltung (31744) |
|
|
|
|
BID = 162558
Martin272 Gerade angekommen
Beiträge: 3
|
|
HI
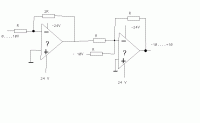
Welchen OPV kann ich für diese Schaltung einsetzen ? |
|
BID = 162663
Ltof Inventar
     
Beiträge: 9386 Wohnort: Hommingberg
|
|
Da wird Dir wohl nichts anderes übrig bleiben als Datenblätter zu studieren. Empfehlenswert ist z.B. die Seite von Reichelt. Da findest Du die Datenblätter der OPs und weisst gleich, was die kosten.
Leichter wird es , wenn Du die +-24V auf +-15V stabilisierst. Da wird die Auswahl an geeigneten OPs wesentlich größer und die Funktion lässt sich damt auch realisieren.
Gruß,
Ltof
_________________
„Schreibe nichts der Böswilligkeit zu, was durch Dummheit hinreichend erklärbar ist.“
(Hanlon’s Razor) |
|
BID = 162676
2SJ200 Schreibmaschine
     Beiträge: 1942 Wohnort: Österreich
|
würde ebefalls auf ±15V gehen, dann passen auch die absoluten standard OPVs wie zb ein LM358 der gleich beide OPVs in einem DIL8 gehäuse enthält.
|
BID = 162738
Martin272 Gerade angekommen
Beiträge: 3
|
Ich bin mir ja nicht sicher aber, wenn ich beim ersten OPV 10V anlege, verstärkt dieser auf -20V. Somit wäre die Spannung höher als die Versorgungsspannung -15V. DAs funktioniert dann ja nicht oder ?
|
BID = 162745
Ltof Inventar
     
Beiträge: 9386 Wohnort: Hommingberg
|
Stimmt!
Das ist mir nicht gleich aufgefallen. Da war noch ein Fehler.
Aber so gehts auch mit 15V:
_________________
„Schreibe nichts der Böswilligkeit zu, was durch Dummheit hinreichend erklärbar ist.“
(Hanlon’s Razor)
[ Diese Nachricht wurde geändert von: ltof am 14 Feb 2005 15:25 ]
|
BID = 162753
Flying Dutchman gesperrt
|
Warum so ein Aufwand?
Ein OpAmp und 2 Widerstände erfüllen zusammen mit der hier verwendeten +10V Referenz die gleiche Funktion. Und das Problem mit der +/-24V Versorgung für einen +/-10V Ausgangsspannungsbereicht tritt nichtmal annähernd auf.
|
BID = 162952
Derk Neu hier

Beiträge: 37
|
ne5532
das sind rauscharme opamps zur audioanwendung. ich nehme an dafür ist deine schaltung gedacht oder?
ansonsten billigdinger wie den lm358
|
BID = 163050
2SJ200 Schreibmaschine
     Beiträge: 1942 Wohnort: Österreich
|
wieso soll eine schaltung die 0...+10V auf -10V...+10V umsetzt für audioanwendungen gedacht sein ?
|
BID = 163060
Ltof Inventar
     
Beiträge: 9386 Wohnort: Hommingberg
|
Das hatte ich mich auch gerade gefragt.
Unten nochmal die Variante mit nur einem OP und 2 Widerständen. Unterschied zur Schaltung oben: Die Quelle wird nicht belastet. Bei der anderen Variante wird sie mit "R" belastet. Den kann man notfalls an den Eingang dazuklemmen, falls der erwünscht sein sollte.
_________________
„Schreibe nichts der Böswilligkeit zu, was durch Dummheit hinreichend erklärbar ist.“
(Hanlon’s Razor)
|
BID = 163085
Derk Neu hier

Beiträge: 37
|
Zitat :
2SJ200 hat am 15 Feb 2005 15:42 geschrieben :
|
wieso soll eine schaltung die 0...+10V auf -10V...+10V umsetzt für audioanwendungen gedacht sein ?
|
z.b. als lieferant für eine symetrische betriebsspannung in vorverstärkern.
|
BID = 163102
psiefke Schreibmaschine
     Beiträge: 2636
|
..... das kann man aber auch einfacher haben. symetrisches netzteil benutzen.
NE5532 sind mir übrigens als billig op's bekannt... ;-)
_________________
phil
PS:
Ein Millimeter ist so klein, daß tausend übereinandergestapelt nur einen Meter hoch wären.
|
BID = 163104
2SJ200 Schreibmaschine
     Beiträge: 1942 Wohnort: Österreich
|
Zitat :
Derk hat am 15 Feb 2005 17:00 geschrieben :
|
Zitat :
2SJ200 hat am 15 Feb 2005 15:42 geschrieben :
|
wieso soll eine schaltung die 0...+10V auf -10V...+10V umsetzt für audioanwendungen gedacht sein ?
|
z.b. als lieferant für eine symetrische betriebsspannung in vorverstärkern.
|
will ja nicht streiten, aber des is jetz nicht dein ernst ?
wieso sollte ich ein netzteil aufbaun des mit eine symmetrische spannung liefert zum versorgen dieser spannung um dann eine niedrigere hochohmige spannung zu bekommen?
zudem wär dafür ein LM358 bestens geeignet - des is dan keine audioanwendung und verlangt nicht nach NE5532 qualitäten
Zitat :
psiefke hat am 15 Feb 2005 17:53 geschrieben :
|
..... das kann man aber auch einfacher haben. symetrisches netzteil benutzen.
NE5532 sind mir übrigens als billig op's bekannt...
|
wie mans nimmt... wald & wiesen würde ich auch behaupte, siemens oder genelc haben die teile aber gaz gern in ihren professionellen studiogeräten verbaut...
|
BID = 163109
psiefke Schreibmaschine
     Beiträge: 2636
|
studiogeräte von siemens sind mir unbekannt...
ich habe grad nen recht großen haufen NE5532in nem großen tascam pult verbaut. (asl ersatz für abgekündigte NJM OPs)
die Teile spielen, klingen nicht schlimm und sind halt billig, im vergleich zu einigen BB op amps......
_________________
phil
PS:
Ein Millimeter ist so klein, daß tausend übereinandergestapelt nur einen Meter hoch wären.
|
BID = 163187
2SJ200 Schreibmaschine
     Beiträge: 1942 Wohnort: Österreich
|
nujo, siemens tische gabs zB beim ORF...
NEVE sagt dir was? - hat glaub ich auch irgendwie mit siemens zu tun...
|