| Autor |
|
|
|
BID = 1005751
der mit den kurzen Armen Urgestein
     
Beiträge: 17437
|
|
Hallo eine verpennte Installation sollte umgehend modernisiert werden. Ohne Wenn und aber!
Wenn es dir nur darum geht einzelne Stromkreise mit Notstrom zu versorgen denke mal über eine USV nach !
Wie ich schon sagte Im TN-C-Netz wird irgendwo der PEN in PE und N aufgeteilt. So entsteht ein TN-C-S-Netz . Nach der Aufteilung hast du einen N und einen PE! Wenn da L1,L2,L3 und N geschaltet wird ist das Zulässig und allpolig! Der PE läuft weiter als PE zum PEN und von da zum Fundamenterder. Dieser wird damit zu deinem lokalen PE auch mit Verbindung zum PEN des EVU. So dein Generator liefert normal ein TN-S-Netz. Damit ist der PE und der N am Generator geerdet und hat da lokal auch seinen Betriebserder ! Fehlerströme fließen dann durch den PE des Generators und über den PE und die Erde zurück zum Generator. Bei allpoliger Umschaltung ist der Betriebserder des Generators aber auch im Netzbetrieb ein zusätzlicher Erder!
so und nun gehen wir mal davon aus das du den N netzseitig nicht trennst. Dann hast du den klassischen Fehler das PE und N wieder zum PEN werden und das ist klar verboten! Weiter im Text der FI wird ab einem bestimmten Strom dann auslösen!!!
_________________
Tippfehler sind vom Umtausch ausgeschlossen.
Arbeiten an Verteilern gehören in fachkundige Hände!
Sei Dir immer bewusst, dass von Deiner Arbeit das Leben und die Gesundheit anderer abhängen! |
|
BID = 1005755
FaTappsi Neu hier

Beiträge: 45 Wohnort: Rudolstadt
|
|
Das Aggregat arbeitet isoliert, da ohne Überwachung sogar sogar nur wie ein Trenntrafo!
Der FI wird nicht auslösen, da kein Sternpunkt vorhanden ist über den ein Fehlerstrom am FI vorbei abfließen kann!
Und da ist meine Frage wieder!
Wir lassen es dabei! Schönen Abend noch! |
|
BID = 1005757
der mit den kurzen Armen Urgestein
     
Beiträge: 17437
|
So dann mal Grundlagen: Ein PEN ist die Vereinigung des Neutralleiters mit dem Schutzleiter
Ein PEL ist eine Vereinigung eines Leiters mit dem Schutzleiter. Ob da nun bei einem Wechselstromerzeuger ein Außenleiter geerdet wird oder wie bei Drehstrom der Mittelpunktleiter (neudeutsch Neutralleiter) spielt da gar keine Rolle. Der Fehlerstromschutzschalter überwacht nur ob die Summe der hinein und heraus fließenden Ströme < Delta In ist. So gehen wir weiter vom PEL aus und der L hat eine Verbindung zur Erde also einen Erdschluss dann löst auch der FI aus, den an ihm fließt ein Teil des Stromes vorbei und zwar über den Schutzleiter.
Und da sind wir wieder bei Schutztrennung den ohne den ersten Fehler kann kein Stromkreis über die Erde entstehen. Erst der Zweite Fehler erzeugt den geschlossenen Stromkreis! Das Netz hinter einem Trenntrafo ist ein IT-Netz! den kein aktiver Leiter (L1 L2,L3 und N) sind geerdet.
Bei einem Trenntrafo hast du da eben nur L1 und L2 ! Der erste Fehler macht aus L1 oder L2 dann einen PEL.
_________________
Tippfehler sind vom Umtausch ausgeschlossen.
Arbeiten an Verteilern gehören in fachkundige Hände!
Sei Dir immer bewusst, dass von Deiner Arbeit das Leben und die Gesundheit anderer abhängen!
|
BID = 1005760
FaTappsi Neu hier

Beiträge: 45 Wohnort: Rudolstadt
|
Du ziehst ganz schön vom Leder!
Genau das habe ich im Vortext schon geschrieben und damit begründet das Dein Text "Weiter im Text der FI wird ab einem bestimmten Strom dann auslösen!!" nicht stimmt!
Deine Umwelt ist nicht so dumm, wie Du es sie glauben lassen möchtest!
|
BID = 1005762
der mit den kurzen Armen Urgestein
     
Beiträge: 17437
|
Himmel Herr Gott nochmal wenn du nach einem FI den N und den PE verbindest was passiert dann ? Und in Deinem Fall tust du genau das, denn Original ist der N und der PE vor dem FI verbunden und wenn du den FI rum drehst in der Stromflußrichtung ist er das nach dem FI!
TN-C >>>> FI >>> TN-S so und anders rum in Stromflußrichtung TN-S >>>> FI >>> TN-C
_________________
Tippfehler sind vom Umtausch ausgeschlossen.
Arbeiten an Verteilern gehören in fachkundige Hände!
Sei Dir immer bewusst, dass von Deiner Arbeit das Leben und die Gesundheit anderer abhängen!
|
BID = 1005765
FaTappsi Neu hier

Beiträge: 45 Wohnort: Rudolstadt
|
Ja, aber er wird nicht auslösen! Es wird nur der "erste PEL" gebildet!!
Wo soll der Strom denn hin fließen? Die Summe bleibt 0!!
|
BID = 1005767
der mit den kurzen Armen Urgestein
     
Beiträge: 17437
|
Lass es sein und kaufe dir Stricknadeln und lerne Stricken! Das Schaltverbot für den Schutzleiter betrifft auch den PEL !
_________________
Tippfehler sind vom Umtausch ausgeschlossen.
Arbeiten an Verteilern gehören in fachkundige Hände!
Sei Dir immer bewusst, dass von Deiner Arbeit das Leben und die Gesundheit anderer abhängen!
|
BID = 1005768
Elektro Freak Inventar
     
Beiträge: 3470 Wohnort: Mutter Erde
|
Zitat :
FaTappsi hat am 15 Nov 2016 16:06 geschrieben :
|
Kann ich einen Außenleiter beim Inverter erden oder nimmt dieser Schaden dabei?
|
Sofern das Gerät komplett isoliert arbeitet: Nein!
Garantieverlust: Ja, da du das Gerät öffnen musst und, gemäß VDE, die Nullungsbrücke dort setzen musst....
Warum schreibst du eigentlich "einen Aussenleiter"? Ist das kein Gerät, welches Drehstrom produzieren kann?
In den USA und Kanada ist, gemäß UL, sogar eine Nullung des Aggregates bei Einspeisung in Gebäudeinstallationen notwendig! Dort erfolgt die Brücke zwischen N und PE der Einspeisung in der UV!
Du kannst dich ja mal hier durchlesen, dort ist beschrieben, dass eine Nullung selbst NACH dem Ausgang des Generators auch Invertergeräte nicht beschädigt:
http://forum.solar-electric.com/dis.....-bond
_________________
Edith:
Nach deutschen Vorschriften wird der PEN gar nicht geschalten, sondern durchverbunden.
Siehe hier: http://www.diesteckdose.net/forum/showthread.php?t=11931
Und im Elektropraktiker: http://www.elektropraktiker.de/nc/f.....81196
[ Diese Nachricht wurde geändert von: Elektro Freak am 16 Nov 2016 22:12 ]
|
BID = 1005769
der mit den kurzen Armen Urgestein
     
Beiträge: 17437
|
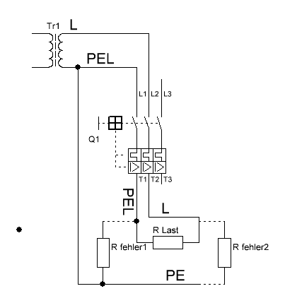
So und nun schau dir mal das Bild genau an und überlege was passiert wenn Rfehler 1 deine Brücke zwischen N (PEL) und PE ist
Den Trafo hab ich nur als Ersatz für deinen Generator genommen ! Genau genommen erfolgt vor dem FI die Trennung des PEL in geerdeten L und PE und nach dem FI hast du dann einen geerdeteten L !
Edit und ja ich weiß das Q1 ein Motorschutzschalter ist hier betrachte diesen mal als FI !
_________________
Tippfehler sind vom Umtausch ausgeschlossen.
Arbeiten an Verteilern gehören in fachkundige Hände!
Sei Dir immer bewusst, dass von Deiner Arbeit das Leben und die Gesundheit anderer abhängen!
[ Diese Nachricht wurde geändert von: der mit den kurzen Armen am 16 Nov 2016 22:17 ]
|
BID = 1005770
Elektro Freak Inventar
     
Beiträge: 3470 Wohnort: Mutter Erde
|
Bernd, du hast einen Denkfehler! Du kannst kein TN-C Netz als IT-Netz einspeisen, dass ist potentiell tödlich.
Warum? Du hast L1 und PEN. Im IT-Betrieb bleibt L1 der L1 aus dem PEN wird allerdings ein L2!
So, jetzt stelle dir mal vor, L1 des Generators bekommt irgendwo im Leitungsverlauf Erdkontakt. Aus L1 wird der PEN und aus dem L2 des Generators ein L1, der 230V gegen Erde führt.
Somit stehen sämtliche Geräte und Erdkontakte der klassisch genullten Steckdose unter Spannung!
So ein tödlicher Fehler kann nur durch ein definiertes Erdpotential des PEN bzw. des Netzes verhindert werden!
_________________
|
BID = 1005773
der mit den kurzen Armen Urgestein
     
Beiträge: 17437
|
Freak erst Hirn einschalten ! Warum schreibe ich wohl bei IT ISOwächter !
Und im Obigen Bild ist der Erste Fehler schon eingebaut. Aus dem L2 wird ein PEL ! Damit entspricht dieses Netz genau einem TN-C-Netz !
So und nun Nochmal extra für dich: Bei einem IT-Netz ist kein aktiver Leiter geerdet ! Der Erste Fehler macht daraus ein TN-System (Erdschluss des N >>> PEN) oder auch ein "TL-System" . Erdschluss eines L >>>> PEL Der zweite Fehler wird gefährlich !
_________________
Tippfehler sind vom Umtausch ausgeschlossen.
Arbeiten an Verteilern gehören in fachkundige Hände!
Sei Dir immer bewusst, dass von Deiner Arbeit das Leben und die Gesundheit anderer abhängen!
|
BID = 1005776
der mit den kurzen Armen Urgestein
     
Beiträge: 17437
|
Schau dir das Bild an und Überlege warum erst beim 2 ten Fehler eine Gefährdung eintritt!!
_________________
Tippfehler sind vom Umtausch ausgeschlossen.
Arbeiten an Verteilern gehören in fachkundige Hände!
Sei Dir immer bewusst, dass von Deiner Arbeit das Leben und die Gesundheit anderer abhängen!
|
BID = 1005779
Elektro Freak Inventar
     
Beiträge: 3470 Wohnort: Mutter Erde
|
IT geht aber nicht beim TN-C Netz, weil der separate PE-Leiter für die Isolationsüberwachung fehlt...
Sobald du aus dem L2 einen PEL machst, ist es kein IT-Netz mehr
_________________
|
BID = 1005781
der mit den kurzen Armen Urgestein
     
Beiträge: 17437
|
Wer sagt den das im TN-C der PE fehlt ? Ein richtig errichtetes TN-C hat einen lokalen Erder , der sogar mit dem PEN des Netzes verbunden ist ( PEN-Stützung im HAK) Und Nach der Trennung des PEN in PE und N hast du deinen erforderlichen PE ohne den PEN des EVU zu benutzen! Die gesamte PEN Problematik umgehst du aber mit dem Aufbau eines TT-Netzes , denn dann nutzt du den PEN des TN-C nur als reinen N!
Da ja das TN-C-S-Netz dann allpolig also L1,L2,L3 und N getrennt ist kannst du auch das IT-Netz inklusive ISOwächter einspeisen! Im anderem Fall ist das IT-Netz allpolig getrennt !
Und wenn du wie schon gesagt wurde einen Aktiven Leiter des IT-Netzes erdest wird daraus ein TN-C-Netz oder ein TL-C-Netz ! Für einen FI in solch einem Netz muss aber der PEN bzw der PEL vor dem FI getrennt werden! Deshalb ja auch die Forderung Allpolige Trennung aller aktiven Leiter! Und wegem dem Schaltverbot für PE muss ein PEN oder ein PEL vorher getrennt werden!
_________________
Tippfehler sind vom Umtausch ausgeschlossen.
Arbeiten an Verteilern gehören in fachkundige Hände!
Sei Dir immer bewusst, dass von Deiner Arbeit das Leben und die Gesundheit anderer abhängen!
|
BID = 1005803
FaTappsi Neu hier

Beiträge: 45 Wohnort: Rudolstadt
|
Hallo Elektro Freak,
gib Dir keine Mühe. Der mit dem kurzen Armen kommt von einem ins andere und weiß Alles besser.
Immerhin, er macht tolle Zeichnungen (ID = 1005769). Aber auch die entsprechen ja nicht unserer Diskussion. Denn der Trafo ist ja nicht geerdet, nur der Fehler nach dem FI geht gegen Erde. Darum löst dieser ja auch nicht Aus!!!!
Schätze das hat er schon längst erkannt, nur eingestehen wird er es nie! Den Doppelfehler im isolierten Netz braucht er uns sicher auch nicht weiter zu erklären?
Dein Link zum Forum ist super. Werde wohl doch das Geld ausgeben und praktisch testen!
Ja, der Inverter ist nur ein Lichtstromgerät und hat zwei Außenleiter ohne Bezug zur Erde.
|