| Autor |
30 A Festspannungs Netzteil erweitern Suche nach: netzteil (26457) |
|
|
|
|
BID = 528864
FSchulz Gerade angekommen
Beiträge: 8 Wohnort: Lehre Kreis Helmstedt
|
|
Hallo,
Ich habe hier ein Festspannungs- Netzteil Welches Konstant 13,8V Liefert auch bei Dauerbelastung von 30 A.
Bisher haben mir Ströme bis 15 A gereicht aber jetzt muss es doch mehr sein.
Nun meine Frage ( Idee) :
Da Ich nur Spannungen von 0.01V bis 12V benötige Würde ich das Netzteil um einen Spannungsregler und Strombegrenzer erweitern wollen.
Da dieses ja nicht mehr mit einfachen Poti`s Realisiert werden kann und auch nicht mit der herkömmlichen Regeltechnik (Linearregler) muss wohl eine andere Lösung her.
Vielleicht habt ihr ja ein paar Anregungen, oder sogar Pläne parat
Danke schon im Voraus
MFG Frederick
|
|
BID = 528866
Otiffany Urgestein
     
Beiträge: 13779 Wohnort: 37081 Göttingen
|
|
So einfach ist das nicht, besonders wenn es sich, wie ich vermute, um ein Schaltnetzteil handelt.
Gruß
Peter |
|
BID = 528878
FSchulz Gerade angekommen
Beiträge: 8 Wohnort: Lehre Kreis Helmstedt
|
Das es nicht einfach ist sagt ja auch keiner, ja es ist ein schaltnetzteil
MFG Frederick
|
BID = 528888
Racingsascha Schreibmaschine
    
Beiträge: 2247 Wohnort: Gundelsheim
|
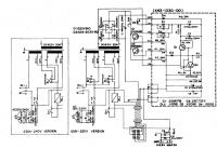
Für mich ist das kein Schaltnetzteil. Dafür ist der Trafo viel zu groß und zuviel Verkabelung drin. Außerdem ist ziemlich sicher auf Bild 3 die Verschraubung und Pins eines TO3-Wasauchimmers zu sehen (rechts neben dem Brückengleichrichter).
_________________
Fnord ist die Quelle aller Nullbits in deinem Computer.
Fnord ist die Angst, die Erleichterung, und ist die Angst.
Fnord schläft nie.
|
BID = 528931
FSchulz Gerade angekommen
Beiträge: 8 Wohnort: Lehre Kreis Helmstedt
|
jau okay stimmt ist ein geregeltes hab den schaltplan nochmal angeschaut
Okay habt ihr denn ideen dazu ?
MFG Frederick
|
BID = 528933
powersupply Schreibmaschine
    
Beiträge: 2920 Wohnort: Schwobaländle
|
Schaltnetzteile sind im normalfall auch geregelt
Deines ist jedoch LÄNGSgeregelt oder manche sagen auch linear geregelt.
Du wirst alledings beim Spannungsreduzieren unter Last mit massiven Temperaturproblemen zu kämpfen haben da die überschüssige Spannung(multipliziert mit dem Strom) in Wärme umgesetzt wird...
Der Schaltplan wäre, so Du ihn einscannen kannst, nicht schlecht als Grundlage für eine weitere Diskussion.
Gruß powersupply
|
BID = 528942
FSchulz Gerade angekommen
Beiträge: 8 Wohnort: Lehre Kreis Helmstedt
|
Ja das mit der Wärme ableitung habe ich mir auch schon durch den kopf gehen lassen aber das müsste zu machen sein denke ich und wenn dann eben ein paar kilo kühl rippen sein müssen dann ist es eben so
Gruß Frederick
|
BID = 528961
pcprofi Gesprächig
  
Beiträge: 134 Wohnort: Düren
|
Ich hab dir ja im anderen Forum auch bereits dazu geschrieben:
Du wirst mehrere Kilo Kühlrippen benötigen.  Zumindest wenn du ein Längsgeregeltes Netzteil so aufbauen willst in dieser Leistungsklasse.
Würdest du es als SNT bauen, hast du vermutlihc in dieser Leistungsklasse einen erstklassigen Radiosender - wenn es ´überhaupt funktioniert, den SNTs sind auch relativ Layout-Kritisch...
Und die Bauteile sind auch nciht gerade günstig - zumal du mit Sicherheit bei den ersten Tests was kaputt machen wirst...
Falls du damit ernsthaft arbeiten willst, dann solltest du dir imho ein fertiges Gerät dafür kaufen, vor allem wegen der Sicherheit.
Gruß Rainer
|
BID = 528965
Makersting Schriftsteller
    
Beiträge: 612 Wohnort: Ostfriesland
|
Ich würde die Flinte nicht so schnell ins Korn werfen. Wenn du sich auf 20A beschränkst, wäre das machbar. Denn die Schaltung ist für 20A ausgelegt (Trafo zB). Die beiden 2N5885 können zusammen 400W verlustleisten. Wenn du nicht gerade geringe Spannungen unter 5V mit 20A brauchst, dann wäre das schon machbar mit den beiden. Erforderlich wäre dann aber eine Temperaturüberwachung der Kühlkörper.
Neu entworfen werden müsste dann auf alle Fälle die Platine X43-... Dafür habe ich leider gerade nichts zur Hand.
_________________
Gruß
Martin
|
BID = 528984
FSchulz Gerade angekommen
Beiträge: 8 Wohnort: Lehre Kreis Helmstedt
|
Auha okay ja jetzt wo du es sagst sehe ich das auch auf dem Datenblatt das es 20A bringt, mhhhh 30A waren auch kein Problem komisch das die Sicherung nicht ausgelöst hatt...oder sonst irgendwas abgeraucht ist.
Dann muss wohl alles auf 20A ausgelegt werden. Und nein unter 5 V brauche ich keine 20 / 30A.
Muss denn die Platine neu entworfen werden ? Würde es nicht gehen das Mann
eine *Externe* Regelung an den vorhandenen Ausgang setzt? nur so ein Gedanke von mir.
Gruß Frederick
[ Diese Nachricht wurde geändert von: FSchulz am 19 Jun 2008 12:19 ]
|
BID = 529009
pcprofi Gesprächig
  
Beiträge: 134 Wohnort: Düren
|
Könnte schwierig werden... Du hast bei allen Regelschaltungen eine Drop-Out-Spannung... und du hättest 1,8V zum Verbraten, das könnte etwas wenig sein...
Ich denke auch, dass du dann die komplette Regelung des NTs verändern müsstest...
|
BID = 529067
Makersting Schriftsteller
    
Beiträge: 612 Wohnort: Ostfriesland
|
Der Trafo hat 16,5V. Nach der Gleichrichtung hat man mehr als 20V. Damit sind 12V für Umax zunächst mal locker machbar. Von einer externen Regelung würde ich absehen, weil du doch alles schon fein im Gehäuse hast.
Schaltungen für Labornetzteile gibt es zu Hauf. Die Schaltung müsste nur etwas angepasst werden, damit sie die dicken Leistungstransistoren treiben kann (ggf. eine Transistorstufe mehr).
_________________
Gruß
Martin
|
BID = 529219
FSchulz Gerade angekommen
Beiträge: 8 Wohnort: Lehre Kreis Helmstedt
|
Danke schon mal für die Beiträge!
Okay ja gut in dem Gehäuse ist ja auch noch nen bisl platz für eventuelle Veränderungen
Wenn es diese Schaltungen zu hauf gibt werde ich mal schauen, aber vielleicht habt ihr ja auch Vorschläge wie es zu realisieren ist.
Sicher gibt es auch Netzteile die diese Leistungen schon mit sich bringen aber das macht ja keinen spaß wenn man gleich alles kauft was man so brauch
Gruß Frederick
|
BID = 529262
Makersting Schriftsteller
    
Beiträge: 612 Wohnort: Ostfriesland
|
Hier werden mehrere Labornetzteilschaltungen diskutiert.
_________________
Gruß
Martin
|