| Autor |
|
elek. Außenspiegel |
|
|
|
|
BID = 366141
rhophi Stammposter
   
Beiträge: 288 Wohnort: Wetzlar
|
|
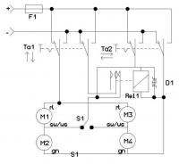
So, wie versprochen jetzt die überarbeitete Version der Schaltung von Electronicfox.
Die Taster Ta1 und Ta2 sind zweipolige Wipptaster mit Mittelstellung aus, Ta1 ist für die vertikale, Ta2 für die horizontale Einstellung.
Der Schalter S1 ist ein einpoliger Wippschalter (auf Wunsch ebenfalls mit Mittelstellung aus), er dient zur Anwahl des linken oder rechten Spiegels.
Das Relais ist ein einpoliges Umschalt- (oder Einschalt-) Relais, es darf aber kein polarisiertes Relais sein, da die Spannung mal so rum mal andersrum anliegen kann.
Als Diode D1 würde ich eine Bidirektionale Suppressordiode mit 18 (oder notfalls auch 15) Volt vorsehen. Eine normale Freilaufdiode ist hier wegen der Umpolung der Relaisspannung ja nicht möglich. (Ich weiß, im Kfz wird auf so "unwichtige" Dinge wie Freilaufdioden gerne verzichtet).
Die ganze Schaltung muß natürlich mit der Betriebsspannung der Motoren (wahrscheinlich direkt 12V) versorgt werden.
Die Sicherung F1 ist auf den Motorstrom eines Motors plus dem Relaisstrom auszulegen. |
|
BID = 366218
Esko Stammposter
   
Beiträge: 465 Wohnort: Cadolzburg
|
|
Hallo,
finde das ganze Thema sehr interessant, auch mit dem zweiseitigen Auto-Unfall. Und Relais-Logik finde ich auch ganz witzig.
Die Lösung von Electronicfox/rhophi versteh ich aber nicht ganz. Wenn beide Taster gleichzeitig gedrückt werden gibt es einen Kurzschluss, den das Relais scheinbar verhindern soll, es in diesem Schaltplan aber nicht tut.
Die Frage ist also, wofür ist das Relais da? sollte man nicht lieber eine Rückstellende Überstromsicherung einbauen?
mfg
Esko |
|
BID = 366515
Gilb Urgestein
     
Beiträge: 16259 Wohnort: Gardine (Gardinenhof)
|
Diese Ansteuerung von 2 verschiedenen Motoren (auf/ab, links/rechts), mit evtl. gegenläufigen Drehrichtungen, über nur 3 Drähte (also einem gemeinsamen), kann nicht funktionieren!
Da ist wohl noch die Masse mit im Spiel, und selbst dann wirds noch schwierig.
Ich, als Elektroinstallateur in Klappertechnik (Schütze/Relais) recht fit, kriege das nicht hin.
Ein Draht mehr, und kein gemeinsamer beider Motoren, und meine Welt wäre wieder in Ordnung.
Deprimiert
der Gilb
|
BID = 366605
Esko Stammposter
   
Beiträge: 465 Wohnort: Cadolzburg
|
Was mir gerade noch auffällt: Wenn sich ein Motor dreht, drehen sich alle anderen 1/3 so schnell mit.
|
BID = 366811
analog Gerade angekommen
Beiträge: 11
|
Also ja es ist tatsächlich so das der Spiegel nur 5 Anschlüsse hat.
2 für Die Heizung
3 für die 2 Motoren.
Jedoch wird einer von den 3 Anschlüssen ( die Masse wohl ) im Spiegel kurz nochmal geteilt damit jeder Motor seinen eigenen Anschluss hat.
Nun zu meinem gestrigem Tag.
15 Telefonate
9 x ausgelachten worden und das Telefonat wurde mit " Viel Glück bei der Suche, probieren sie es in Afrika" beendet.
2 x gefragt ob ich das Auto nicht gleich verkaufen will
3 x Angeboten die elektrischen in mechanische umzutauschen ( wobei die in grün, schwarzmetallic, bronze ( ?) aber nicht in meinem rot wären )
1 x ERFOLG. --> 80 km weit weg von zu Hause habe ich dann das erste mal den Schalter in der Hand gehalten.
Bild eingefügt
Schön oder ?
Herzlichen Dank für die Mithilfe, ich hätte "freiwillig" keinen Schrotthändler mehr angerufen.
Ich werde, wenn ich das Auto wieder habe, berichten ob es funktioniert
|
BID = 366873
tsaphiel Inventar
     
Beiträge: 3493 Wohnort: Unterfranken (frei statt Bayern!)
|
es is aber auch ein Bild von einem Schalter.
mmmmh
_________________
Druff un D'widd!!!
|
BID = 366883
Otiffany Urgestein
     
Beiträge: 13779 Wohnort: 37081 Göttingen
|
Mit einem Umschalter für rechten oder linken Außenspiegel, vier Relais und einem Joystick mit vier Tastern, geht es auch in Klappertechnik.
Gruß
Peter
|
BID = 366900
Electronicfox Schreibmaschine
    
Beiträge: 1634 Wohnort: hamburg
|
So schaltet VW und Skoda
Die Umschalter sind in einem Steuerkreuz, ähnlich wie bei Pad vom Super-NES. zusammen gefasst.
_________________
Es ist nicht mein Ziel mit dem Kopf durch die Wand zu gehen, sondern mit den Augen eine Tür zu finden. Also warum kompliziert, wenn’s einfach geht.
|
BID = 366963
Gilb Urgestein
     
Beiträge: 16259 Wohnort: Gardine (Gardinenhof)
|
hmmm,
also das durchschaue ich nicht.
Kann das bitte jemand mal in eine Spice-Simulation (Switcher Cad III, scad3) umwandeln?
Damit ich es mir "in Bewegung" ansehen kann.
MfG
der Gilb
|
BID = 367281
Gilb Urgestein
     
Beiträge: 16259 Wohnort: Gardine (Gardinenhof)
|
Kann das denn keiner mal dem Gilb erklären?
(Wie eine gegenläufige Ansteuerung klappt, bei nur 3 Anschlüssen für 2 Motoren)
 der Gilb
|
BID = 367398
Gilb Urgestein
     
Beiträge: 16259 Wohnort: Gardine (Gardinenhof)
|
Na ja, Ihr seid ja wenig hilfreich
Jetzt habe ich das doch mal "quick & dirty" skizziert:
Umschalter steht auf "Spiegel Fahrerseite", also linker Spiegel;
der "Joystick" wird betätigt für "Drehen nach links" und
zugleich "Schwenken nach unten".
(Rot ist blau und plus ist minus kennen wir ja.)
Was passiert aber?
der linke und der rechte Spiegel schwenken beide nach links.
Die anderen beiden Motoren haben keine Spannung (beidseitig minus).
|
BID = 367436
2N3055 Schreibmaschine
    
Beiträge: 1384 Wohnort: Sulzbach (Ts.)
|
Hallo Gilb  ,
hab´s gerade ausprobiert (Skoda Fabia):
1. "Joystick" ist mechanisch blockiert, in die Ecken zu fahren, also nur rauf, runter, hin oder her einzeln möglich.
2. Bei Schalterstellung "Linker Spiegel" fahren beide gleichzeitig rauf, runter, hin oder weg zum/vom Auto.
3. Bei Schalterstellung "Rechter Spiegel" fährt nur der rechte Spiegel.
Prost!
_________________
Wo kommt nur dieses "eingeschalten" her, aus Neufünfland?
Entweder "einschalt en" oder "ein geschalte t"!
[ Diese Nachricht wurde geändert von: Gilb am 7 Sep 2006 17:46 ]
|
BID = 367444
Gilb Urgestein
     
Beiträge: 16259 Wohnort: Gardine (Gardinenhof)
|
Ja, danke, 2N3055, (Vornamen lassen wir doch hier weg)
dann sind bei deinem Skoda wohl noch mehr Bugs drin.
Das mit dem mechanisch blockierten Steuerkreuz kenne ich,
dann wäre es ja auch alles nicht der Rede wert.
Ich weiß aber, dass mein Toyota 8 Richtungen zulässt und auch richtig ausführt.
Also sowohl + als auch x (nein, nicht plus und mal).
Leider habe ich keinen Schaltplan vom Toyota Previa,
den gibt es auch nur für richtig Bares.
Und die Türverkleidung mache ich deswegen jetzt auch nicht ab.
Aber dass 2 Motoren mit nur 3 Drähten (selbst wenn die Masse
übers Gehäuse käme, gings nicht) gesteuert werden, kriege ich
nicht in die Birne.
(Ausser, wenn der Joystick (das Steuerkreuz) blockiert.)
Schöne Grüße
der Gilb
|
BID = 367527
Lötfix Schreibmaschine
    
Beiträge: 2328 Wohnort: Wien
|
Kann es sein, daß die gemeinsame Motorleitung irgendwie auf +6V gelegt wird, dann wären alle Bewegungen gleichzeitig ausführbar, aber mit halber Spannung an den Motoren.
mfg lötfix
_________________
Haftungsausschluß:
Bei obigem Beitrag handelt es sich um meine private Meinung. Rechtsansprüche dürfen daraus nicht abgeleitet werden. Sicherheitsvorschriften beachten!
|
BID = 367581
2N3055 Schreibmaschine
    
Beiträge: 1384 Wohnort: Sulzbach (Ts.)
|
Zitat :
| | dann sind bei deinem Skoda wohl noch mehr Bugs drin. |
Nee, das ist Absicht! Ist beim Golf IV eines Kollegen und unserem Firmen-Passat genauso. Weil man bei Fahrerwechsel sowieso beide Spiegel in etwa gleich verstellt, soll es dadurch erleichtert werden.
Zitat :
| Aber dass 2 Motoren mit nur 3 Drähten (selbst wenn die Masse übers Gehäuse käme, gings nicht) gesteuert werden, kriege ich nicht in die Birne.
|
Vielleicht ist es eine serielle Datenübertragung?
Ich kann´s mir auch nur mit +/- 6 Volt-Betrieb erklären. Was für ein Aufwand, um eine Ader zu sparen, für eine an und für sich wenig nützliche Funktion.
Ich hatte früher vieradrige  Spiegel, vermißt habe ich die fehlende X-Verstellung nie, eigentlich noch nicht einmal bemerkt.
Zitat :
| | Vornamen lassen wir doch hier weg |
 Mea culpa, mea culpa, mea maxima culpa!
_________________
Wo kommt nur dieses "eingeschalten" her, aus Neufünfland?
Entweder "einschalt en" oder "ein geschalte t"!
|