Komponent-Tester

Im Unterforum Messgeräte - auch im Selbstbau - Beschreibung: Vorstellung und Diskussion über Meßgeräte, die auch für Hobby noch erschwinglich sind.

Elektronik Forum Nicht eingeloggt       Einloggen       Registrieren




[Registrieren]      --     [FAQ]      --     [ Einen Link auf Ihrer Homepage zum Forum]      --     [ Themen kostenlos per RSS in ihre Homepage einbauen]      --     [Einloggen]

Suchen


Serverzeit: 25 10 2025  16:55:48      TV   VCR Aufnahme   TFT   CRT-Monitor   Netzteile   LED-FAQ   Oszilloskop-Schirmbilder            


Elektronik- und Elektroforum Forum Index   >>   Messgeräte - auch im Selbstbau        Messgeräte - auch im Selbstbau : Vorstellung und Diskussion über Meßgeräte, die auch für Hobby noch erschwinglich sind.


Autor
Komponent-Tester
Suche nach: tester (756)

    







BID = 158751

Hannes

Gelegenheitsposter

Beiträge: 53
 

  


Hallo,

würde gerne den Component-Tester von Hameg HZ65-3 nachbauen.
Hat da irgendjemand einen Schaltplan?

Vielen Dank
Gruß
hannes

BID = 159075

Fi

Gelegenheitsposter

Beiträge: 66
Wohnort: Taufkirchen

 

  

Hallo zuerst
Die Schaltung ist zwar nicht die Hameg, funktioniert aber genau so.

Schöne Grüße aus Bayern.



BID = 163402

ronki1

Schriftsteller



Beiträge: 689
Wohnort: Halle / Saale

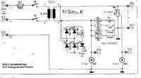
Hallo,

von ELV ist diese Schaltung, hat den Vorteil, dass man mit unterschiedlichen Strömen messen kann.

MfG,
ronki1

Hochgeladene Datei ist grösser als 300000 . Deswegen nicht hochgeladen

BID = 163407

ronki1

Schriftsteller



Beiträge: 689
Wohnort: Halle / Saale

OK 2. Versuch!




Zurück zur Seite 1 im Unterforum          Vorheriges Thema Nächstes Thema 


Zum Ersatzteileshop


Bezeichnungen von Produkten, Abbildungen und Logos , die in diesem Forum oder im Shop verwendet werden, sind Eigentum des entsprechenden Herstellers oder Besitzers. Diese dienen lediglich zur Identifikation!
Impressum       Datenschutz       Copyright © Baldur Brock Fernsehtechnik und Versand Ersatzteile in Heilbronn Deutschland       

gerechnet auf die letzten 30 Tage haben wir 12 Beiträge im Durchschnitt pro Tag       heute wurden bisher 8 Beiträge verfasst
© x sparkkelsputz        Besucher : 186002710   Heute : 9946    Gestern : 12637    Online : 279        25.10.2025    16:55
9 Besucher in den letzten 60 Sekunden        alle 6.67 Sekunden ein neuer Besucher ---- logout ----viewtopic ---- logout ----
xcvb ycvb
0.0271990299225