AND OR Schaltung; Warneinrichtung bzgl falschen Bedienens eines Heizkessels

Im Unterforum Projekte im Selbstbau - Beschreibung: Selbstbau von Elektronik und Elektro

Elektronik Forum Nicht eingeloggt       Einloggen       Registrieren




[Registrieren]      --     [FAQ]      --     [ Einen Link auf Ihrer Homepage zum Forum]      --     [ Themen kostenlos per RSS in ihre Homepage einbauen]      --     [Einloggen]

Suchen


Serverzeit: 26 11 2025  11:57:39      TV   VCR Aufnahme   TFT   CRT-Monitor   Netzteile   LED-FAQ   Oszilloskop-Schirmbilder            


Elektronik- und Elektroforum Forum Index   >>   Projekte im Selbstbau        Projekte im Selbstbau : Selbstbau von Elektronik und Elektro


Autor
AND OR Schaltung; Warneinrichtung bzgl falschen Bedienens eines Heizkessels

    







BID = 1009404

regenschauer

Gerade angekommen


Beiträge: 2
 

  


Guten Abend liebe Forenmitglieder. Ich hoffe hier bei einer Umsetzung meiner Idee hilfe zu Finden.


Problemstellung: Ich habe für ein Gästehaus einen Holzvergaserkessel.
Bei richtiger Bedienung wird dieser nach erreichen von 40 °C
Durch insgesamt 2 Türen und eine Klappe verschlossen.

Viele Gäste vergessen jedoch nach dem Anheizen diese Türen und Klappe
zu verschließen und das gesamte Brenngut flammt in den Schornstein und die Energie somit ins Freie.

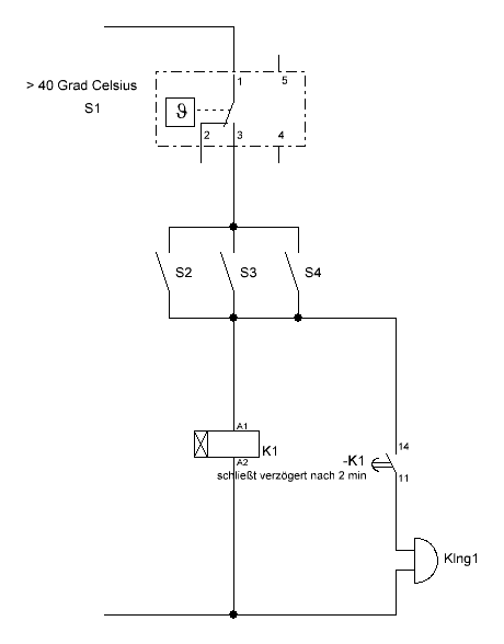
Hier meine Idee: Die beiden Türen und die eine Klappe kann ich sehr leicht mechanisch mit Tastöffner bzw Endschalter(öffner) versehen.
also wenn Türe/Klappe zu dann öffnen die Taster. Auf meinem Plan ist diese Gruppe mit "A" markiert und stellt ja automatisch ein OR Gitter da.

Zu "B": Das müsste ein Thermoschalter sein, welcher immer Spannung am Eingang hat aber erst bei Überschreiten von 40°C schließt. wichtig bei unterschreiten selbstständig wieder öffnet !

Zu "C": Dies müsste ein Verzögerungs schalter sein ca eine Minute
Sinn: wenn man Holz Nachlegt soll ja der Summer nicht schreien. dafür hat man dann eben ca eine Minute Zeit, daher der Verz. Schalter nach dem AND Gitter. Wichtig: er muss selbstständig wieder auf Reset gehen wenn keine Spannung am Eingang!


Ich denke das Logik-Schema müsste doch passen??
Ich hab mir gedacht 12V da der Summer auch mit 12 V funktioniert.
Wüsste nicht wie man das am besten realisiert: Transistor, CMOS, Relais.
Hab vor 20 Jahren ein bisschen mit Elektronik in der Schule gespielt also hab ich nur eine sehr dünne Ahnung.


Ich hab mal für die B, C Module folgendes herausgesucht:

Verzzögerungsschalter (C):
https://www.conrad.at/de/timer-baus......html

Thermo Schalter (B):
http://de-de.wika.de/tfs35_de_de.WIKA oder
https://www.kemo-electronic.de/de/W.....C.php


zu dem AND Gitter sind mir nur 2 einfache 12V Relais eingefallen.
oder wäre das viel einfacher mit Transistoren ev CMOS zu lösen ???

Skizze im Anhang, und bitte verzeiht die sehr unprofessionelle Darstellung


VIELEN DANK für eure Hilfe
Sebastian











BID = 1009406

der mit den kurzen Armen

Urgestein



Beiträge: 17437

 

  

Käse: Denk mal darüber nach. Und deine Verzögerung erreichst du mit einem Anzugsverzögertem Relais.



Edit: s2 bis s5 sind deine Öffner an der Klappe und den Türen.
das Thermostat kann auch dein Kemo-Baustein sein und das Anzugsverzögerte Relais dein Verzögerungsbaustein!

_________________
Tippfehler sind vom Umtausch ausgeschlossen.
Arbeiten an Verteilern gehören in fachkundige Hände!
Sei Dir immer bewusst, dass von Deiner Arbeit das Leben und die Gesundheit anderer abhängen!



[ Diese Nachricht wurde geändert von: der mit den kurzen Armen am 30 Dez 2016 22:28 ]

BID = 1009429

regenschauer

Gerade angekommen


Beiträge: 2

Vielen Dank für die rasche Antwort!

Ich bin ja echt blöd, hab zu komlpiziert gedacht. Klar das Thermo-Relais und meine Taster Gruppe in Serie ist ja schon eine AND logik

Danke nochmals und guten Rutsch ins neue JAhr



Zurück zur Seite 1 im Unterforum          Vorheriges Thema Nächstes Thema 


Zum Ersatzteileshop


Bezeichnungen von Produkten, Abbildungen und Logos , die in diesem Forum oder im Shop verwendet werden, sind Eigentum des entsprechenden Herstellers oder Besitzers. Diese dienen lediglich zur Identifikation!
Impressum       Datenschutz       Copyright © Baldur Brock Fernsehtechnik und Versand Ersatzteile in Heilbronn Deutschland       

gerechnet auf die letzten 30 Tage haben wir 16 Beiträge im Durchschnitt pro Tag       heute wurden bisher 4 Beiträge verfasst
© x sparkkelsputz        Besucher : 186820242   Heute : 17843    Gestern : 47700    Online : 482        26.11.2025    11:57
8 Besucher in den letzten 60 Sekunden        alle 7.50 Sekunden ein neuer Besucher ---- logout ----viewtopic ---- logout ----
xcvb ycvb
0.0967259407043