| Autor |
|
|
|
BID = 935740
error6 Neu hier

Beiträge: 22
|
|
Geräteart : Verstärker
Defekt : Transistor abgebrochen
Hersteller : Technics
Gerätetyp : SA-Ax-540
Messgeräte : Multimeter
______________________
Hallo, ich habe ein hausgemachtes Problem. Ich habe an den IC`s die
Wärmeleitpaste erneuert. Um die IC`s an das Kühlblech zu befestigen,
habe ich für eine Schraube eine Flachzange benutzt, das ich sonst
nicht bei kam. Dabei wurde ein Transistor abgerissen, habe ich nicht bemerkt. Nun versuche ich einen Ersatztype zu bekommen, bisher ohne Erfolg. Auf dem Transistor selbst steht
A 113
Z.SE
Im Schaltplan hat er folgende Bezeichnung:
RVTDTA143XST
Kann jemand helfen?
Meinem Electronic Händler wäre schon gedient, wenn er die Daten von dem Teil hätte, dann würde er mir einen Ersatz anbieten können.
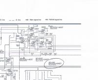
Es ist auf dem Bild Q651
Schaltbild
[img]
[ Diese Nachricht wurde geändert von: error6 am 25 Aug 2014 21:48 ] |
Erklärung von Abkürzungen |
BID = 935744
Mr.Ed Moderator
      
Beiträge: 36327 Wohnort: Recklinghausen
|
|
Zitat :
| | Ich habe an den IC`s die Wärmeleitpaste erneuert. |
Wie kommt man auf so eine schräge und unnütze Idee?
Zitat :
| | Kann jemand helfen? |
Ist wohl eine Eigenfertigung gewesen und nicht mehr verfügbar.
_________________
-=MR.ED=-
Anfragen bitte ins Forum, nicht per PM, Mail ICQ o.ä. So haben alle was davon und alle können helfen. Entsprechende Anfragen werden ignoriert.
Für Schäden und Folgeschäden an Geräten und/oder Personen übernehme ich keine Haftung.
Die Sicherheits- sowie die VDE Vorschriften sind zu beachten, im Zweifelsfalle grundsätzlich einen Fachmann fragen bzw. die Arbeiten von einer Fachfirma ausführen lassen. |
Erklärung von Abkürzungen |
BID = 935747
perl Ehrenmitglied
       
Beiträge: 11110,1 Wohnort: Rheinbach
|
Ein pnp-Digitaltransistor oder RET.
Meist kommen die im SOT-23 Gehäuse.
Welches hatte deiner?
Erklärung von Abkürzungen |
BID = 935748
der mit den kurzen Armen Urgestein
     
Beiträge: 17437
|
im Notfall durch PNP -Transistor mit externen R ersetzen!
_________________
Tippfehler sind vom Umtausch ausgeschlossen.
Arbeiten an Verteilern gehören in fachkundige Hände!
Sei Dir immer bewusst, dass von Deiner Arbeit das Leben und die Gesundheit anderer abhängen!
Erklärung von Abkürzungen |
BID = 935750
admin Administrator
       
Beiträge: 5034 Wohnort: Heilbronn
|
Erklärung von Abkürzungen |
BID = 935752
perl Ehrenmitglied
       
Beiträge: 11110,1 Wohnort: Rheinbach
|
Erklärung von Abkürzungen |
BID = 935759
error6 Neu hier

Beiträge: 22
|
Transistor
IC
Das Gerät gab die Fehlermeldung OVERLOAD aus, besonders an warmen Tagen. Da der Lüfter in Ordnung ist, habe ich dieKühlung der IC`s in Verdacht gehabt. Die Wärmeleitpaste war nur noch ein krümeliger Rest an den Kühlblechen.
Ja, der Transistor sieht so aus, Admin!
Beim Chinamann gefunden:
das sind sie!
[ Diese Nachricht wurde geändert von: error6 am 25 Aug 2014 23:06 ]
Erklärung von Abkürzungen |
BID = 935886
error6 Neu hier

Beiträge: 22
|
Zitat :
Mr.Ed hat am 25 Aug 2014 22:00 geschrieben :
|
Wie kommt man auf so eine schräge und unnütze Idee?
Ist wohl eine Eigenfertigung gewesen und nicht mehr verfügbar.
|
Danke, war sehr hilfreich.
Erklärung von Abkürzungen |