Adapter Im Unterforum Off-Topic - Beschreibung: Alles andere was nirgendwo reinpasst
| Autor |
|
|
|
BID = 15712
Electronicfox Schreibmaschine
    
Beiträge: 1634 Wohnort: hamburg
|
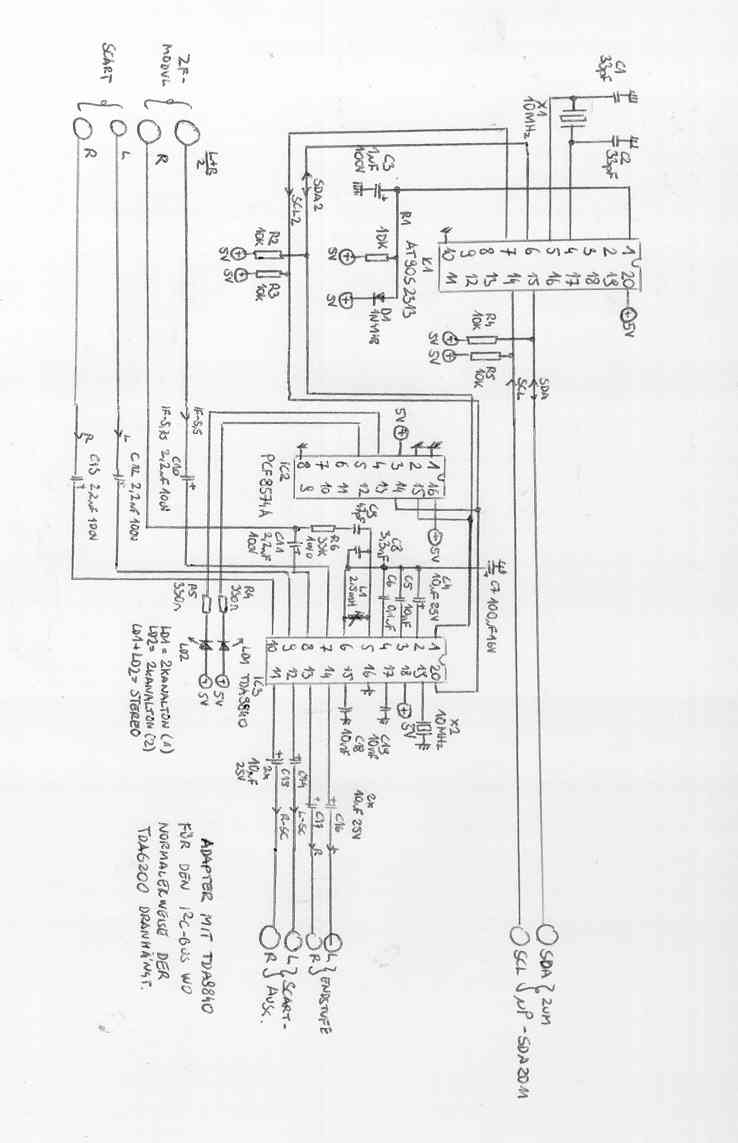
Hallo Jornbyte. Hier ist die Skizze wie ich mir das vorstelle.
Uploaded Image: Adapter.jpg
_________________
Es ist nicht mein Ziel mit dem Kopf durch die Wand zu gehen, sondern mit den Augen eine Tür zu finden. Also warum kompliziert, wenn’s einfach geht.
|
BID = 15715
Electronicfox Schreibmaschine
    
Beiträge: 1634 Wohnort: hamburg
|
Datenblatt: SDA2010
Uploaded file: SDA2010.PDF
_________________
Es ist nicht mein Ziel mit dem Kopf durch die Wand zu gehen, sondern mit den Augen eine Tür zu finden. Also warum kompliziert, wenn’s einfach geht.
|
|
Zum Ersatzteileshop
Bezeichnungen von Produkten, Abbildungen und Logos , die in diesem Forum oder im Shop verwendet werden, sind Eigentum des entsprechenden Herstellers oder Besitzers. Diese dienen lediglich zur Identifikation!
Impressum
Datenschutz
Copyright © Baldur Brock Fernsehtechnik und Versand Ersatzteile in Heilbronn Deutschland
gerechnet auf die letzten 30 Tage haben wir 17 Beiträge im Durchschnitt pro Tag heute wurden bisher 2 Beiträge verfasst © x sparkkelsputz Besucher : 187999721 Heute : 3737 Gestern : 15227 Online : 376 29.12.2025 12:38 5 Besucher in den letzten 60 Sekunden alle 12.00 Sekunden ein neuer Besucher ---- logout ----viewtopic ---- logout ----
|
xcvb
ycvb
0.0249288082123
|