| Autor |
Digitales Voltmeter mit 7107 Suche nach: voltmeter (1075) |
|
|
|
|
BID = 88531
avusgalaxy Gesprächig
  
Beiträge: 130
|
|
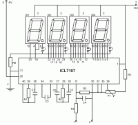
Hi. Hab folgende Schaltung gefunden und auf meinem Steckboard aufgebaut.
http://www.electronics-lab.com/projects/test/007/index.html
Habe aber folgendes Problem.
Theoretisch müßte ja die 7-Segmentanzeige auf null sein, wenn bei Pin 30 und 31 keine Spannung anliegt. Bei mir hüpft sie aber von 10 auf 87 und auf 21 und auf 0 ...usw. Manchmal erlischt sie sogar ganz, nur auf 0 bleibt sie nie.
Ich habe ein 12V Netzgerät mit einem 7805 und einem 7905 genommen.
Hab sie jetzt zum viertenmal neu aufgebaut, aber es funktioniert nicht.
Weiß jemand, was ich falsch gemacht habe, oder ist das normal bei der Anzeige?
Ach ja... sobald ich an 30 und 31 Spannung anlege, erlischt die Anzeige auch.
|
|
BID = 88537
alpha-ranger Schreibmaschine
    
Beiträge: 1517 Wohnort: Harz / Heide
|
|
Hallo,
Deine Schaltung hat einen Nachteil, die benötigte Referenz ist nicht beschaltet. PIN 36 und 35 müssen auch mit einer Spannung, abgeleitet aus der internen Referenzspannungsquelle, beschaltet sein.
Das Datenblatt für das IC findest Du auch hier im Forum.
Im diesem Aufbau kann die Schaltung nur Zufallswerte anzeigen. Der angezeigte Wert ist ein Verhältnis zwischen der Spannung an Pin 35/ 36 und 30 /31.
mfg.
_________________
Wie der alte Meister schon wußte: Der Fehler liegt meist zwischen Plus und Minus. :-)
Und wenn ich mir nicht mehr helfen kann, schließ ich Plus an Minus an. |
|
BID = 88548
avusgalaxy Gesprächig
  
Beiträge: 130
|
Vielen Dank für die rasche Antwort. Also müßte dann folgende Schaltung funktioniernen...:
Danke AVUS
|
BID = 88554
Benedikt Inventar
      Beiträge: 6241
|
Oder das IC ist hinüber.
Ich habe einige DVM die haben genaudaselbe Problem, kam einfach so. (naja OK, vielleicht waren da auch ein paar kV im Spiel...)
|
BID = 88574
Henne02 Stammposter
    Beiträge: 493 Wohnort: Aachen
|
|
BID = 88583
Benedikt Inventar
      Beiträge: 6241
|
Hab mir von den Billigdingern (haben damals so um die 5DM gekostet) glaub ich 10 Stück gekauft. Die Hälfte davon hat diese Probleme. Ebenso ein teures von Conrad...
Alle Überspannungsschaden.
Die Billigdinger sind auch extrem emfpfindlich: Liegt irgendwo in der Nähe eine Leitung, auf der mehr als 5kV sind erscheint im Display -1, obwohl die Eingänge Kurzgeschlossen sind !
Jetzt habe ich ein PM2518X Multimeter von Philips, ist zwar 5cm dick, wiegt ne Menge (4x 1,5V Mono Zellen !) und ist uralt, aber laut Produkbeschreibung kann man 30kV von einem Zeilentrafo egal in welchem Messbereich anlegen, das Messgerät überlebts. Es gab sogar eine Werbeaktion von Philips, die das Messgerät kostenlos ausgetauscht haben, wenn man es schafft dieses beim Messen an einem TV zu beschädigen.
Außerdem ist es True RMS und zeigt Wechselspannungen bis 1MHz richtig an (die normalen gehen bis 1kHz !)
|
BID = 88678
:andi: Inventar
     
Beiträge: 3224 Wohnort: Bayern
|
Was hast für das Philips hingelegt?
habe vor ein paar tagen ein 7107 LED Panelmeter gekillt indem ich nur die Versorgungsspannung kurz zusammengebracht habe. HAt dem Chip anscheinend so einen spike mitgegeben, dass jetzt garnix mehr angezeint wird :(
|
BID = 88737
avusgalaxy Gesprächig
  
Beiträge: 130
|
Habe die Schaltung noch mal neu aufgebaut, funktioniert leider nicht. Sind die IC`s hinüber.....so wie ihr geschrieben habt.
Habe 2 Stück gekauft, keiner geht.
Danke für die Hilfe
|
BID = 88765
Benedikt Inventar
      Beiträge: 6241
|
Das Messgerät hat mich nichts gekostet (würd mich aber mal interessieren was das noch wert ist, nur so aus Interesse).
Das Gehäuse besteht zur Hälfte aus Klebeband, ist anscheinend irgenwann mal runtergefallen.
Ebenso habe ich ein 200MHz Philips Oszilloskop. Der Strahl ist kosntant oberhalb des Schirmes. Ist auch mal runtergefallen...
|