Tandberg Receiver Tuner Verstärker Radio 2040 Reparaturtipps und Ersatzteile zum Fehler: Im Unterforum Reparatur - HIFI-Geräte - Beschreibung: Reparaturen an Stereoanlagen, CD-Player, Tuner, Verstärker, Car-HIFI
| Autor |
|
|
|
BID = 577209
erba57 Gelegenheitsposter
 
Beiträge: 72 Wohnort: Bayern
|
|
Geräteart : Receiver
Hersteller : Tandberg
Gerätetyp : 2040
Messgeräte : Multimeter, Oszilloskop
______________________
hallo,
hab einen Tandberg 2040,
ohne ton,
wer hat einen schaltplan?
mfg
erba57 |
Erklärung von Abkürzungen |
BID = 581701
Geriwood Neu hier

Beiträge: 38 Wohnort: Wien
|
|
Hallo,
Schaltplan hab ich schon, aber was hast du schon alles ausprobiert/gemessen ???
-Schaltet das Lautsprecherrelais ein ?
-Funktioniert der Tuner (Stereo-Lämpchen...) ?
geriwood
|
Erklärung von Abkürzungen |
BID = 581937
erba57 Gelegenheitsposter
 
Beiträge: 72 Wohnort: Bayern
|
hallo geriwood ,
vielen dank für deine antwort,
das lautsprecherrelais schaltet nicht, messe an beiden kanälen bei den Endstufen Trans. mit dem Oszi NF.Hab jetzt einen Kanal am relais gebrückt den anderen Kanal mit einen Elko. Ein Kanal geht nun super, beim anderen kommt ein Rauschen auch bei zugedrehter Lautstärke.
Kannst du mir den Schaltplan zukommen lassen?
mfg
erba57
Erklärung von Abkürzungen |
BID = 582482
Geriwood Neu hier

Beiträge: 38 Wohnort: Wien
|
Hallo Erba57,
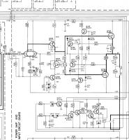
vergiss einmal das Oszi, wichtig wäre ob die Gleichspannung am Knotenpunkt der Emitterwiderstände (R749, /751) bei abgedrehter Lautstärke auch 0 Volt ist. Falls bei einer der Endstufen eine Gleichspannung anliegt dann hast du eine defekte Endstufe. Falls die 0 Volt bei beiden Endstufen vorhanden sind dann ist der Fehler in der Schutzschaltung zu suchen...
Anbei die Schaltung von einer Endstufe und der Schutzschaltung.
Viel Spaß beim Suchen!
Erklärung von Abkürzungen |
BID = 583212
erba57 Gelegenheitsposter
 
Beiträge: 72 Wohnort: Bayern
|
hallo geriwood ,
vielen dank für deine antwort und schaltplan.
Plan hätte ich schon vorher benötigt, hab gerät meinen Kollegen mit der kunstschaltung übergeben.
mfg
erba57
Erklärung von Abkürzungen |
|
Zum Ersatzteileshop
Bezeichnungen von Produkten, Abbildungen und Logos , die in diesem Forum oder im Shop verwendet werden, sind Eigentum des entsprechenden Herstellers oder Besitzers. Diese dienen lediglich zur Identifikation!
Impressum
Datenschutz
Copyright © Baldur Brock Fernsehtechnik und Versand Ersatzteile in Heilbronn Deutschland
gerechnet auf die letzten 30 Tage haben wir 12 Beiträge im Durchschnitt pro Tag heute wurden bisher 13 Beiträge verfasst © x sparkkelsputz Besucher : 191778969 Heute : 27800 Gestern : 24922 Online : 482 8.5.2026 23:01 43 Besucher in den letzten 60 Sekunden alle 1.40 Sekunden ein neuer Besucher ---- logout ----viewtopic ---- logout ----
|
xcvb
ycvb
0.0325350761414
|