Miele Waschmaschine W715 Reparaturtipps und Ersatzteile zum Fehler: Im Unterforum Waschmaschine - Beschreibung: Service für Waschmaschine und Waschautomat - Toplader und Frontlader.
| Autor |
|
|
|
BID = 517792
dlchnr Neu hier

Beiträge: 24 Wohnort: Aalen
|
|
Geräteart : Waschmaschine
Hersteller : Miele
Gerätetyp : W715
S - Nummer : 10/10810293
FD - Nummer : ???
Typenschild Zeile 1 : 220-230V ~50Hz
Typenschild Zeile 2 : 3200-3480W
Typenschild Zeile 3 : 16A
Kenntnis : Artverwandter Beruf
Messgeräte : Multimeter
______________________
Hallo,
unser Miele W715 leitet seit Monaten unter einem
verminderten Wasserzulauf. Nach Reinigung von Schubkasten
und allen erreichbaren Teilen hatten wir uns zunächst
damit beholfen, insbesonder beim Spülen zusätzlich
per Gießkanne via Schubkasten Wasser zuzugeben.
Heute habe ich nun Zeit gefunden, mich mal intensiv
mit der Maschine zu beschäftigen und zunächst entdeckt,
dass sich der Hahn nicht mehr schließen/öffnen läßt.
Ich habe dann das Absperrventil im Hahn ausgetauscht.
Der Ventilteller war in komplett oder fast komplett
ausgefahrener Stellung, wenn ich es richtig verstanden
habe, also in geschlossener Stellung festgefressen.
(wie das in dieser Stellung passieren konnte, ist mir
schleierhaft, da wir wohl ein Jahrzehnt an diesem Hahn
nicht gedreht haben, jedoch ohne Probleme Waschen konnten).
Der "Eimertest" direkt am Hahn sah danach ordentlich aus
(sicherlich weit über 10l/min), beim Eimertest unter
Einbeziehung des WPS-Ventils kam so gut wie nichts.
Ich habe nun zunächst folgende zwei Fragen:
1. Beim Eimertest unter Einbeziehung des WPS-Ventils sollte
doch spätestens, wenn ich den Stecker einstecke, die Maschine
einschalte und auf 60 Grad Kochwäsche einstelle, das Wasser
loslaufen? Oder was muss ich tun, damit das WPS-Ventil aufmacht?
2. Wenn das WPS-Ventil tatsächlich defekt ist und getauscht werden
muss: Wo sitzen die elektrischen Anschlüsse für das
WPS-Ventil und wie komm ich da ran, um die Anschlüsse abziehen,
so dass ich das WPS-Ventil samt Schlauch komplett tauschen kann
(nachdem ich getestet habe, ob überhaupt Spannung auf die
Anschlüsse kommt).
Schon im Voraus Danke für Eure Antwort. |
|
BID = 517949
Jürgen288 Inventar
     
Beiträge: 5121
|
|
Hallo dlchnr,
Zitat :
| auf 60 Grad Kochwäsche einstelle, das Wasser
loslaufen? |
Ja, vorausgesetzt das Aquastopventil bekommt seine Spannung.
Läuft beim Einschalten der WaMa die Ablaufpumpe?
Zitat :
| Wo sitzen die elektrischen Anschlüsse für das
WPS-Ventil und wie komm ich da ran, um die Anschlüsse abziehen |
Der Wasserzulaufschlauch führt an den 3er-MV-Block, im Zwischenschlauch sind die beiden Anschlussdrähte vom Aquastop mitgeführt.
Nimm mal die Abdeckplatte der WaMa ab, dann kommst Du dran.
Gib uns noch die TI.- u. Teile/Material-Nr. vom Schaltplan hier rein.
Gruß Jürgen
_________________
Alle meine Tipps sind nicht rechtsverbindlich und für Schäden und Folgeschäden übernehme ich keinerlei Haftung.
Ausführung immer auf eigene Gefahr !!
Immer die Sicherheitsvorschriften VDE beachten. |
|
BID = 517976
dlchnr Neu hier

Beiträge: 24 Wohnort: Aalen
|
Hallo Jürgen
Zitat :
|
Ja, vorausgesetzt das Aquastopventil bekommt seine Spannung.
Läuft beim Einschalten der WaMa die Ablaufpumpe?
|
Weshalb soll beim Einschalten der WaMa die Ablaufpumpe laufen?
Würde für mich bestenfalls Sinn machen, falls sich "Altwasser"
in der WaMa befindet.
Generell funktioniert diese Pumpe - wenn ich das WPS-Ventil
umgehe (Schlauch direkt vom Wasserhahn den 3er-MV-Block
geführt), funktioniert die WaMa, soweit ich das beurteilen
kann, ohne Probleme.
Ob die Ablaufpumpe beim Einschalten aktiviert wird, müsste
ich morgen ausprobieren, falls das wichitg ist.
Zitat :
|
Der Wasserzulaufschlauch führt an den 3er-MV-Block, im Zwischenschlauch sind die beiden Anschlussdrähte vom Aquastop mitgeführt.
Nimm mal die Abdeckplatte der WaMa ab, dann kommst Du dran.
Gib uns noch die TI.- u. Teile/Material-Nr. vom Schaltplan hier rein.
|
Wie oben schon vermerkt, ist die Abdeckplatte schon unten und
Wasserzulaufschlauch/3er-MV-Block bzw. Anschlussdrähte/Zwischenschlauch
bekannt. Die Anschlussdrähte verschwinden nach der Gehäusedurchführung
unter der Waschtrommel und Frage ist, wo und wie man "Aufmachen" muss,
um an die Stecker der Anschlussdrähte für eine Spannungsmessung
bzw. für den Ausbau des ganzen Aquastops ranzukommen?
Was ist die TI.-Nr. und wo finde ich die?
Einen Schaltplan zur WaMa und dessen Nr. habe ich nicht -
sollte dessen Nr. auch irgendwo an der WaMa angebracht sein?
Falls das WPS-Ventil getauscht werden muss, würde ich gern die
WaMa vorübergehend nur mit einem normalen Schlauch betreiben.
In einem anderen Thread wurde erwähnt, das der Aquastop in Serie
zu einem Ventil geschaltet ist - wie kann die WaMa ohne
Aquastop betrieben werden?
Gruß Udo
|
BID = 518022
dlchnr Neu hier

Beiträge: 24 Wohnort: Aalen
|
Hallo Jürgen,
Zitat :
|
Gib uns noch die TI.- u. Teile/Material-Nr. vom Schaltplan hier rein.
|
im Deckel der WaMa ist noch
"Miele T-Nr 1207845"
eingeprägt - ich hatte das als Teile-Nr. des Deckels
interpretiert - ist das vielleicht die gesuchte TI.-Nr.?
Gruss Udo
|
BID = 518224
dlchnr Neu hier

Beiträge: 24 Wohnort: Aalen
|
Hallo Jürgen,
Zitat :
|
Läuft beim Einschalten der WaMa die Ablaufpumpe?
|
Hab' mal mit der Gießkanne Wasser in die Trommel gegeben
und eingeschaltet - das Wasser wird nicht abgepumpt -
auch nicht, wenn ich dann auf 60 Grad Kochwäsche stelle.
Stelle ich auf "Pumpen", wird das Wasser ohne Probleme
abgepumpt.
Deine Frage, so wie ich sie verstanden habe, müsste ich
also mit "nein" beantworten.
Gruss Udo
[ Diese Nachricht wurde geändert von: dlchnr am 25 Apr 2008 11:39 ]
|
BID = 518262
Jürgen288 Inventar
     
Beiträge: 5121
|
Hallo Udo,
Zitat :
| | Weshalb soll beim Einschalten der WaMa die Ablaufpumpe laufen? |
Die Frage war ja, ob die AP beim Einschalten läuft, dass sie Laufen muss, war keine Rede.
Mit der Frage wollte ich nur sicherstellen, dass nicht der Aquastop ausgelöst hat und dann als Folge ja kein Wasser zuläuft.
Zitat :
| Die Anschlussdrähte verschwinden nach der Gehäusedurchführung
unter der Waschtrommel |
Die beiden Anschlussdrähte -vom "Aquastopventil Y40" kommend- sind doch sicher am 3er-Block angesteckt.
Hast Du von dort schon das Y40 auf Widerstand gemessen u. sind da 115V für das Y40 zu messen?
Sind die Spulen vom 3er-Block noch i.O., welche Widerstandswerte sind da zu messen?
Besteht das Problem -dass kein Wasser zuläuft- bei den Programmen Vorwäsche u. der Hauptwäsche?
Wenn kein Wasser zuläuft zeigt die maschine "blinkende LED`s" an?
Zitat :
| | Was ist die TI.-Nr. und wo finde ich die? |
Die TI. u. Teile/Materialnr. steht auf dem Schaltplan, der normal in der Maschine hinter der Front steckt.
Wie die Front aufgeht, findest Du hier:
https://forum.electronicwerkstatt.d......html
Gruß Jürgen
_________________
Alle meine Tipps sind nicht rechtsverbindlich und für Schäden und Folgeschäden übernehme ich keinerlei Haftung.
Ausführung immer auf eigene Gefahr !!
Immer die Sicherheitsvorschriften VDE beachten.
|
BID = 518279
dlchnr Neu hier

Beiträge: 24 Wohnort: Aalen
|
Hallo Jürgen,
Zitat :
|
Die TI. u. Teile/Materialnr. steht auf dem Schaltplan, der normal in der Maschine hinter der Front steckt.
|
ich hatte schon, ohne Deine Antwort abzuwarten, auf Verdacht,
wie bei Euch beschrieben, die Front geöffnet und in dieser
tatsächlich den Schaltplan (T.Nr. 3407700) und die "Legende WA"
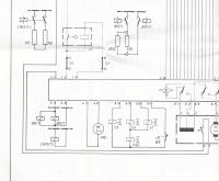
(T-Nr.: 2030280) gefunden. Auf beiden ist die TI.-Nr. 11-07 13-9.3.1
vermerkt.
Zitat :
|
Besteht das Problem -dass kein Wasser zuläuft- bei den Programmen Vorwäsche u. der Hauptwäsche?
Wenn kein Wasser zuläuft zeigt die maschine "blinkende LED`s" an?
|
Ja, das Problem besteht bei Vor- und Hauptwäsche, die entprechenden
LEDs für Vor- bzw. Hauptwäsche leuchten normal.
Zitat :
|
Die beiden Anschlussdrähte -vom "Aquastopventil Y40" kommend- sind doch sicher am 3er-Block angesteckt
|
Nein, die beiden Anschlussdräht sind unten/vorne bei einem
Schwimmer/Schalter eingesteckt (siehe Foto, die beiden blauen
Drähte die nach links oben weggehen). Dort kann ich, wenn ich
auf Hauptwäsche schalte, die 115V messen (da ich am WPS-Ventil
ein deutliches Knacken vernehmen kann, habe ich darauf verzichtet,
dort die Drähte abzuisolieren, um zu messen, ob die Spannung dort
auch ankommt). Da ich nur 115V messen kann, scheint auch bei meiner
Maschine etwas in Reihe geschalten zu sein. Werde mal den Schaltplan
daraufhin studieren, auch wenn er mir als Elektronik-Ingenieur
doch ziemlich "unvertraut" vorkommt (vielleicht genügt bei einem
von Euch da ein einfacher Blick, um diesbezüglich Klarheit zu schaffen).
Da mittlerweile eigentlich klar ist, dass durch das WPS-Ventil + Zulaufschlauch zu wenig Wasser durchkommt (vergleichbar mit dem,
was aus meinem Piphahn kommt, wenn ich beim Urologen eine Urinprobe
abgeben soll :-), könnt Ihr mir im Moment eigentlich nur noch bei
der Frage, ob und wie die WaMa ohne Aquastop zu betreiben ist
(wg. der Serien-Schaltung), weiterhelfen.
Ich selber werde mal versuchen, ob sich das WPS-Ventil vielleicht
"entkalken" lässt, da ich wg. entsprechender Geräusche den Eindruck
habe, dass das Ventil tatsächlich bei Spannung an/aus versucht
auf/zu zu machen.
Gruss Udo
|
BID = 518291
dlchnr Neu hier

Beiträge: 24 Wohnort: Aalen
|
Zitat :
|
Werde mal den Schaltplan
daraufhin studieren, auch wenn er mir als Elektronik-Ingenieur
doch ziemlich "unvertraut" vorkommt (vielleicht genügt bei einem
von Euch da ein einfacher Blick, um diesbezüglich Klarheit zu schaffen).
|
Ok, laut Legende WA ist auch bei mir Y40 das "Ventil Wasserzulaufschlauch".
Y1, Y2 und Y3 sind "Vetile Wassereinlauf" - unser "3er-Block".
Dann ist auch bei mir Y40 in Reihe zu den parallel geschalteten
Ventile Y1 und Y2 geschaltet (siehe Foto).
Aquastop einfach durch einen normalen Zulaufschlauch ersetzen,
is' also nicht! Zumindest müßte Y40 durch einen passenden Widerstand
ersetzt werden. Hat schon mal jemand den notwendigen Wert
(Widerstandswert und Wattanzahl) ermittelt - dann bitte durchgeben
(als Elektroniker fühl' ich mich wohler, wenn bei einer "Hochspannung/
Hochstrom"-Angelegenheit meine Messungen/Berechnungen von jemanden
bestätigt wird
Gruss Udo
[ Diese Nachricht wurde geändert von: dlchnr am 25 Apr 2008 18:54 ]
|
BID = 518337
Jürgen288 Inventar
     
Beiträge: 5121
|
Hallo Udo,
die Ansteuerung mit 115V für das Y40-MV ist ok.
Das Y40 ist ein doppeltes Magnetventil, mit zwei hydraulisch in Reihe und elektrisch parallel geschaltete Zulaufventilen.
Ich gehe davon aus, dass das Sieb am Y40-Zulauf sauber ist.
Hast Du mal den Zulauf ohne die kleine schwarze Druckreglerscheibe -unter dem Sieb- getestet?
Zitat :
| | Aquastop einfach durch einen normalen Zulaufschlauch ersetzen |
Ein kompl.Zulaufschlauch hat die Miele-Teile-Nr.4623454 und kostet ca. 145€.
http://www.map.miele.de/mgweb/index.asp
Vielleicht kannst Du hier Ersatz finden:
http://www.Verwendungszentrum.de
Bitte hab Verständnis, dass wir keine Bastelanleitungen für die Außerbetriebnahme von Sicherheitseinrichtungen -wie WPS- geben.
Gruß Jürgen
_________________
Alle meine Tipps sind nicht rechtsverbindlich und für Schäden und Folgeschäden übernehme ich keinerlei Haftung.
Ausführung immer auf eigene Gefahr !!
Immer die Sicherheitsvorschriften VDE beachten.
|
Liste 1 MIELE |
|
Zum Ersatzteileshop
Bezeichnungen von Produkten, Abbildungen und Logos , die in diesem Forum oder im Shop verwendet werden, sind Eigentum des entsprechenden Herstellers oder Besitzers. Diese dienen lediglich zur Identifikation!
Impressum
Datenschutz
Copyright © Baldur Brock Fernsehtechnik und Versand Ersatzteile in Heilbronn Deutschland
gerechnet auf die letzten 30 Tage haben wir 17 Beiträge im Durchschnitt pro Tag heute wurden bisher 1 Beiträge verfasst © x sparkkelsputz Besucher : 187985955 Heute : 5171 Gestern : 11123 Online : 213 28.12.2025 9:24 7 Besucher in den letzten 60 Sekunden alle 8,57 Sekunden ein neuer Besucher ---- logout ----viewtopic ---- logout ----
|
xcvb
ycvb
0,0905120372772
|