Schrittmotorsteuerung für Teleskop Im Unterforum Projekte im Selbstbau - Beschreibung: Selbstbau von Elektronik und Elektro
| Autor |
|
Schrittmotorsteuerung für Teleskop |
|
|
|
|
BID = 33942
maltejahn Gelegenheitsposter
 
Beiträge: 66
|
Ich habe vor einiger Zeit hier einen Beitrag zum Thema Bipolare Schrittmtorsteuerung geschrieben(Teleskopsteuerung).
Jetzt habe ich eine Schaltung gefunden die von den Daten her für mich passen würde. Es wird angegeben, das man damit einen Schrittmotor mit 6A und bis 35V betreiben kann.
Jetzt sind mir aber ein paar sachen nicht klar.
Beim Spannungsregler steht 2-mal 100k. Widerstände dürften es doch nicht sein, oder? Sind das 0,1µ Kondensatoren?
Welche Dioden gibt es mit den Daten 3A/400V - Wie heißt der Typ?
Rechts oben haben die eine Sicherung eingebaut. Was wählt man hier(was der Motor hat=Sicherung, träge, flink oder was?).
Es wird zwar geschrieben das man an die Eingänge den parallel Port anschließt, sollte man ihn aber trotzdem absichern, wen ja, wie? Reicht ein Kühlkörper aus? Oder besser Lüfter?
Bisher habe ich sehr kleine Schrittmotoren(gab es mal als Restposten von Conrad - glaube 500mA). Wo bekomme ich ganz billig Schrittmotoren(am besten mit Studentenrabatt :-). Am besten mit Vorsatzgetriebe.
Habe bei Farnell Schrittmotoren gefunden(ab 60EUR aufwärts, aber gut). Alles Bipolare, aber wo ist der Unterschied zwischen 2 - Phasen und 4 - Phasen Motoren.
Es werden wohl keine 6A Motoren angeschlossen, aber 3A werden es wohl werden.
Hochgeladenes Bild : l298n.gif
[ Diese Nachricht wurde geändert von: perl am 3 Okt 2003 23:11 ]
|
BID = 33943
maltejahn Gelegenheitsposter
 
Beiträge: 66
|
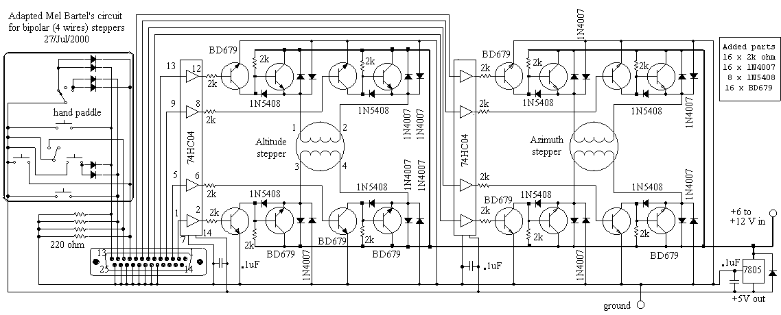
Anbei die Schaltung die ich bisher benutze. Diese bin ich gerade dabei als gedruckte Schaltung zu Entwickeln.
Weiß jemand bis zu einem Strom ich einen Motor hier anschließen kann(BD679). Falls ich richtig gelesen habe kann er zeitweise bis maximal 6 A belastet werden.
Diesbezüglich bin ich ein bisschen skeptisch. Wenn ich die Kaufschaltungen z.B. von Conrad betrachte sind das riesige Geräte(für nur 1,5A) und ich will das "nur" mit Transistoren bewerkstelligen. Oder habe ich da einiges übersehen?
Ein Thema zur Leiterbahnbreite. Ich habe alle Masse und Motorströme 1mm breit gemacht. Die 5V Leitungen 0,3mm. Reicht dies?(35µ Basismaterial). Wie berechne ich die notwendige Leiterbahnbreite?
Kann mit geringem Aufwand die Leistung ausgebaut werden?
Vielleicht nur die Transistoren ersetzen?!?
Hochgeladenes Bild : c_adapted.gif
|
BID = 33946
perl Ehrenmitglied
       
Beiträge: 11110,1 Wohnort: Rheinbach
|
Zitat :
| | Es werden wohl keine 6A Motoren angeschlossen, aber 3A werden es wohl werden. |
Bei 35V wären das über 100W !
Dazu kommt doch noch ein gewaltige Untersetzung.
Soll das das Teleskop aus den Angeln reißen ?
Ich denke, bevor Du daran gehst die Endstufe zu verstärken, solltest Du mal ein paar Abschätzungen bezüglich des Schrittwinkels, des benötigten Drehmoments, und der maximalen Schrittgeschwindigkeit machen.
Ich habe hier noch etliche Motore liegen, für einige gibts sogar Datenblätter, aber mehr als ein paar Watt Speiseleistung brauchen die alle nicht.
Bezüglich Deiner Leiterbahnen: Alles viel zu schmal.
_________________
Haftungsausschluß:
Bei obigem Beitrag handelt es sich um meine private Meinung.
Rechtsansprüche dürfen aus deren Anwendung nicht abgeleitet werden.
Besonders VDE0100; VDE0550/0551; VDE0700; VDE0711; VDE0860 beachten !
[ Diese Nachricht wurde geändert von: perl am 3 Okt 2003 21:32 ]
|
BID = 33949
FatalError Stammposter
   
Beiträge: 498 Wohnort: Berga /Elster
|
Jetzt muss ich mal dazwischenfragen:
Selbst wenn ihr die Hardwarekomponente fertig habt, was für ein Programm willst du zum Ansteuern verwenden?
|
BID = 33950
maltejahn Gelegenheitsposter
 
Beiträge: 66
|
Am Teleskop selbst ist ein Scheckentrieb mit 1 :144. Relativ schwergängig. Damit eine gute Auflösung am Sternhimmel errecht werden kann, sollte mindestens eine 1 : 10 Untersetzung noch dran. Laut Datenblatt wäre der Wikungsgrad des Getriebes um 70%, dazu noch das Schneckengetriebe. Würde deshalb lieber auf einen etwas kraftvolleren Motor zurückgreifen. Aber habe bisher nur Erfahrung mit dem kleinen Motor der vor mir liegt(Japan Servo KP4M2-203; Was ich weiß, 200 Schritte).Glaube der hatte 500mA könnte mich vielleicht auch irren.. Vielleicht tut es auch ein 1A Motor, doch nicht das aufgrund mangelnder Leistung der Motor unterwegs Schritte verliert. Und dann noch einen Winkel Enkoder oder ähnliches anzubauen wäre mir vom Aufwand zu viel.
Die Geschwindigkeit ist nicht unbedingt entscheiden, aber schnell ist immer gut.
Es geht darum das Teleskop per Software auf einen Stern ausrichten und Nachführen zu können.
Schnelle Motoren zum Positionieren sind gut, aber darunter sollte die Nachführgenauigkeit nicht leiden(Ruckeln beim Fotografieren wäre natürlich schlecht).
Was schlägst Du bzgl. der Leiterbahnbreiten vor?
|
BID = 33952
maltejahn Gelegenheitsposter
 
Beiträge: 66
|
Die Frage vzum Thema Software habe ich zu spät gesehen.
Mel Bartel bietet kostenlos ein Programm zum auffinden von Sternen an, samt Nächführung. Unter Google scope.exe eingeben.
Teleskop Referenzieren und Objekt auswählen. Das Programm bietet auch die möglichkeit per Variable das Getriebespiel auszugleichen. Wenn man daran denkt, das Firmen solche Systeme nicht für unter 1000EUR anbieten, dann bin ich mit dieser einfachen Schaltung besten bedient.
Ansonsten werde ich die Steuerung per Turbo Pascal un paraleller Schnittstelle ansteuern(port [$378] := 1;)
|
BID = 33962
perl Ehrenmitglied
       
Beiträge: 11110,1 Wohnort: Rheinbach
|
Wenn ich das noch richtig weiß, hat das unbewaffnete Auge eine Auflösung von etwa 1' entsprechend 0,016°.
Da die Pupillengröße mit 7mm angenommen werden kann, sollte eine 14cm Reflektor locker auf die 20-fache Auflösung also 8,3*10-4 ° kommen.
Es wird nicht verkehrt sein, wenn die Nachführung viermal besser ist, das gäbe dann 1728000 Schritte auf den Vollkreis und die erforderlich Schrittgeschwindigkeit zur Nachführung bei parallaktischer Montierung wäre 20Hz, aber viel mehr um einen Satelliten zu verfolgen.
Die nötige Untersetzung für einen Motor mit 200 Schritten errechnet sich dann zu 8640:1.
Ich hatte gehofft, daß Du das schon mal überschlagen hättest anstatt einfach nach starken Transistoren zu rufen.
Die gängigen Schrittmotore vertragen im Start-Stop-Betrieb etwa 300Hz, alles was schneller gehen soll, muß über eine Frequenzrampe beschleunigt und abgebremst werden.
Das Drehmoment, das der Motor aufbringen muß, dürfte bei der großen Untersetzung vernachlässigbar sein, allerdings wird für schnellen Betrieb eine Verhältnismäßig hohe Spannung erforderlich.
Im Stillstand muß der Steuerschalter dann dafür sorgen, daß der Strom durch die Wicklungen nicht zu hoch wird. Im Falle einer linearen Endstufe wie dem L298 muß dazu die überschüssige Spannung verheizt werden.
Der L298 hat einen zulässige Verlustleistung von 25W. In Verbindung mit den Daten des Schrittmotors kann man daraus die richtige Speisespannung berechnen.
Motore mit hoher Schrittzahl pro Umdrehung findet man in der Kopfpositionierung von uralten (vor 1992) Harddisks.
Starke Schrittmotore mit hoher Schrittzahl findet man im Papiertransport von Laserdruckern, oder als Schlittenmotor bei alten Nadeldruckern.
Ich halte starke Motore aber nicht für eine gute Lösung, da sie das Telekop wahrscheinlich erschüttern.
Ich würde empfehlen überhaupt keinen Schrittmotor verwenden, sondern einen guten, mit Strichscheibe versehenen Gleichstrommotor, der von einem Mikroprozessor angesteuert wird.
Bei der schnellen Positionierung ist es kein Problem Frequenzen von einigen kHz mitzuzählen. Solche Rampen für einen Schrittmotor zu erzeugen ist aber nicht ganz einfach. Insbesondere die Anforderungen an den Steuerschalter und die Versorgung sind dann sehr hoch. Mit dem L298 kommst Du da nicht weit.
Außerdem sind Schrittmotore die dabei noch mitspielen, schwer erhältlich und mit Gewißheit teuer. (Ich hab aber schon Schrittmotorsteuerungen mit über 8kHz Schrittfrequenz gebaut)
Ein generelles Problem dürften Teilungsfehler der Zahnräder des Untersetzungsgetriebes sein. Du kannst nur beten, daß Dein 144:1 Getriebe die nötige Genauigkeit besitzt. Bei Langzeitaufnahmen wirst Du das ja feststellen.
Zu Deiner Leiterplatte:
Solange Du keine SMD-Teile verwendest, würde ich Dir empfehlen für Signalleitungen eine Leiterbahnbreite und -abstand von 0,4mm nicht zu unterschreiten.
Die Versorgungsleitungen zu den IC's sollten 2..3mm breit sein, Massebahnen auch das Doppelte oder soviel wie möglich. Selbst dann, wenn da scheinbar nur wenig Strom fließt !
Es ist meist auch vorteilhaft Versorgungsspannungen und insbesondere Massebahnen auf der Platine zu gitterförmigen Strukturen zu verbinden.
Für die relative langsamen Signale von und zu den Leistungstransistoren, braucht man die Bahnen nicht so stark überzudimensionieren. Die erwähnten 0,4mm dürfen mit 1A belastet werden, aber weniger ist besser. Ich würde mindestens 1mm/A nehmen, bei Durchkontaktierungen 0,2A pro Bohrloch.
Auch bei bei der Belastbarkeit von Steckkontakten lohnt sich ein Blick ins Datenblatt.
_________________
Haftungsausschluß:
Bei obigem Beitrag handelt es sich um meine private Meinung.
Rechtsansprüche dürfen aus deren Anwendung nicht abgeleitet werden.
Besonders VDE0100; VDE0550/0551; VDE0700; VDE0711; VDE0860 beachten !
|
BID = 33975
maltejahn Gelegenheitsposter
 
Beiträge: 66
|
Wenn ich das also jetzt richtig verstanden habe, sollte ich ein entsprechendes Getriebe vorschalten und erst mal mit dem mir zur verfügung stehenden Motor ausprobieren.(Hatte bis vor einem Jahr einen großen A3 Nadeldrucker, aber aus Aufräumwahn habe ich den Entsorgt - schande über mich)
Zum Thema Leiterbahnen erst mal Danke. Jetzt habe ich einen Anhaltspunkt. Auch wenn ich dadurch bei der Schaltung mit den Transistoren Platzprobleme bekomme(ich bin froh, das ich kleine gedruckte schaltungen erstellen kann, aber soweit wie ich bis jetzt bin, müsste es fast eine Doppelseitige Platine sein oder wieder Lufteitungen).
Dies bringt mich wieder zu der Lösung mit dem L298N. Damit könnte ich eine kleine Platine erstellen, die auch ausreichend wäre, falls der kleine Motor doch nicht reichen würde oder ich ir später moch eine kleine CNC bauen möchte, aber das ist ein anderes Thema. Mich hat es nur gewundert, das da von Motoren bis 35V/3A gesprochen wird, und der Kollege eine Tisch hat CNC wo die Endstufen in eine 1/2 19" Rack drin sind(glaube 5HE - ISEL)
Aber habe ich bzgl. der Bauteile(siehe erste Frage) alles richtig angenommen?(Den Dioden Typ habe ich jetzt glaube ich gefunden 3A/400V müsste 1N5404 sein, oder?).
Mit Anfahrrampen oder ähnlichem habe ich ich noch nicht beschäftigt. Ich bin froh das sich der Motr überhaupt dreht.
|
BID = 33980
maltejahn Gelegenheitsposter
 
Beiträge: 66
|
Habe jetzt die Daten zu meinem Schrittmotor gefunden und dies erklärt warum mich dieser Motor nicht vom Hocker reißt!
2Phasen
37,5Ohm Widerstand pro Phase
0,15A Stromstärke je Phase
12v
Das Dateiformat *.bmp ist nicht erlaubt ! Denken Sie bitte an den Traffic ! Deswegen nicht hochgeladen
|
BID = 33982
perl Ehrenmitglied
       
Beiträge: 11110,1 Wohnort: Rheinbach
|
Zitat :
| | ...mit dem L298N. Damit könnte ich eine kleine Platine erstellen,.... |
Bei den Dir vorliegenden Schaltungen brauchst Du in jedem Fall ein großes Kühlblech, um die Verlustwärme im Stillstand bzw. Langsamlauf loszuwerden.
Fortschrittlichere Schaltungen verwenden Pulsbreitenmodulierte Treiber um die hohen Verlustleistungen zu vermeiden. Damit läßt sich dann meist auch Microstepping realisieren.
Damit Du siehst, was ich meine, habe mal das Datenblatt des L6219 ahgehängt.
Was die Dioden angeht:
Die hatte der gerade da. Sie brauchen nicht mehr Spannung als die Speisespannung auszuhalten, und der Strom ist im Mittel auch relativ gering. Die 1N4001...1N4007 sollte ausreichend sein.
Erst bei hoher Schrittfrequenz würde ich einen schnelleren Diodentyp etwa UF4001...UF4007 verwenden, da die Netzgleichrichter dann doch etwas zu hohe Verluste produzieren.
Hochgeladene Datei : 43902001.PDF
P.S:
Ja, Dein Motor ist wirklich etwas mickrig.
Vor allen Dingen aber ist er zu hochohmig, und brauchte bei hoher Schrittfrequenz irrsinnige Speisespannungen.
_________________
Haftungsausschluß:
Bei obigem Beitrag handelt es sich um meine private Meinung.
Rechtsansprüche dürfen aus deren Anwendung nicht abgeleitet werden.
Besonders VDE0100; VDE0550/0551; VDE0700; VDE0711; VDE0860 beachten !
[ Diese Nachricht wurde geändert von: perl am 4 Okt 2003 11:18 ]
|
BID = 34054
maltejahn Gelegenheitsposter
 
Beiträge: 66
|
Das mit dem von Dir vorgetellten IC werde ich mir für spätere Projekte merken.
Für die Teleskopsteuerung mit dem Programm wäre es aber ungeeignet, da das Programm an diese Platine angepaßt ist.
Das mit dem Gleichstrommotor zum Nachführen habe ich mir auch schon überlegt, aber mir geht es auch um die Goto Funktion(automatisches anfahren eines Objektes).
Danke bis hierher
|
BID = 34723
maltejahn Gelegenheitsposter
 
Beiträge: 66
|
Hallo nochmal,
habe jetzt bei Ebay einen Schrittmotor gefunden.
Kennt ihr diese Schrittmotoren und sind sie zu diesem Preis zu empfehlen?
Minebea
Typ 23LM-K307
1,8° Schrittwinkel
Phasenstrom 1,0 A
Phasenwiderstand 5 Ohm
20EUR
http://cgi.ebay.de/ws/eBayISAPI.dll.....=9723
Die Motoren sind neu. Jetzt noch eine Frage: sind das bipolare? ELV hat auch einen Schrittmotor im Programm - es wird gesagt, das er sowohl als unipolar als auch als bipolar Motor eingesetzt werden kann. Geht das mit jedem unipolaren Motor?
|
BID = 34739
perl Ehrenmitglied
       
Beiträge: 11110,1 Wohnort: Rheinbach
|
Garnicht mal so billig. Frag doch den Verkäufer, ob er ein Datenblatt hat.
Vom Aussehen her scheint er für den Carriage Transport eines Druckers vorgesehen gewesen zu sein, und diese Motore werden wegen des höheren Drehmoments meist bipolar betrieben.
Zitat :
| | s wird gesagt, das er sowohl als unipolar als auch als bipolar Motor eingesetzt werden kann. Geht das mit jedem unipolaren Motor? |
Im Prinzip ja, Du brauchst nur den Sternpunkt nicht anzuschließen, durch den beim bipolaren Betrieb eh kein Strom fließt. Im Einzelfall mag aber im Halbschrittbetrieb oder beim Microstepping die Schrittgeschwindigkeit beinträchtigt werden, wenn die H und L Treiber nicht gleichzeitig schalten. Das hängt aber vom Steuerschalter ab.
_________________
Haftungsausschluß:
Bei obigem Beitrag handelt es sich um meine private Meinung.
Rechtsansprüche dürfen aus deren Anwendung nicht abgeleitet werden.
Besonders VDE0100; VDE0550/0551; VDE0700; VDE0711; VDE0860 beachten !
[ Diese Nachricht wurde geändert von: perl am 10 Okt 2003 23:19 ]
|
BID = 35925
maltejahn Gelegenheitsposter
 
Beiträge: 66
|
Habe jetzt mal neue Schrittmotoren:
Phytron 32-200-06(0,6A, 200Schritte, 10Ohm)
Diese Schrittmotoren wollte ich mit der zweiten Schaltung ausprobieren(c_adapted.gif - 2.ter Thread)
Die Motoren werden auch angesprochen. Das Programm benutzt Rampen zum fahren der Schrittmotoren. Die ersten sec. läuft der Motor schön an, kommt dann aber mit den Schritten nicht mehr hinterher. Liegt dies an den Dioden 1N4007 und/oder den Transistoren?
Wie wurde überhaupt an Rampe Programmiert(Das Programm wurde mit einem Free C programmiert womit ich mich überhaupt nicht auskenne). Kennt jemand Units für Turbo Pascal? Habe auch Beispiele für Assembler gesehen, doch leider verhälten sich meine Kenntnisse ähnlich wie mit C.
|
BID = 35934
perl Ehrenmitglied
       
Beiträge: 11110,1 Wohnort: Rheinbach
|
Zitat :
| Diese Schrittmotoren wollte ich mit der zweiten Schaltung ausprobieren(c_adapted.gif - 2.ter Thread)
|
Diese Schaltung ist eh falsch. Jedenfalls sind die Wicklungen der Schrittmotore falsch eingezeichnet. Ich frage mich, ob der Autor niemals kontrolliert, was er publiziert. Papier ist ja geduldig.
Wenn Dein Schrittmotor nicht die volle Drehzahl erreicht, liegt das nicht an den Dioden, sondern daran, daß die Speisespannung der Endstufe zu gering ist.
Die Motorwicklung stellt eine Induktivität dar, und damit der Strom schnell auf den Sollwert ansteigen kann, muß die Speisespannung sehr viel höher sein, als diejenige die sich aus dem ohmschen Gesetz ergäbe.
Darüberhinaus wird von dem Moment an, indem sich der Motor in Bewegung setzt, eine Spannung in der Wicklung induziert (Generatorprinzip), die ebenfalls versucht, ein schnelles Ansteigen des Magnetstroms zu verhindern.
Beiden Effekten kann nur durch hohe Spannung an der Wicklung begegnet werden. 30V würde ich durchaus noch als angemessen ansehen.
Auch beim Abschalten kann die Magnetisierung nur dann schnell abgebaut werden, wenn man eine hohe Spannung an der Wicklung zuläßt. Die Dioden verhindern aber, daß die Induktionsspannung der Wicklung größer als die Betriebsspannung +1,4V werden kann.
Auch aus diesem Grund muß die Betriebsspannung möglichst hoch sein.
Natürlich muß dann auch der Rest der Schaltung dafür ausgelegt sein, insbesondere muß die Treiberschaltung dafür sorgen, daß auch im Stillstand, wenn die Spannung an der Wicklung gering ist, der zulässige Strom nicht überschritten wird.
Man macht das am einfachsten, indem man als Schrittmotortreiber Konstantstromquellen einsetzt. Im Stillstand fällt dann bei Nennstrom der größte Teil der Spannung an den Ausgangstransistoren ab.
Die daraus sich ergebende Verlustleistung ist der Grund für die großen Kühlbleche.
Von all diesem Basiswissen in Sachen Schrittmotor ist in der Schaltung von Mel Bartels leider nichts zu erkennen.
_________________
Haftungsausschluß:
Bei obigem Beitrag handelt es sich um meine private Meinung.
Rechtsansprüche dürfen aus deren Anwendung nicht abgeleitet werden.
Besonders VDE0100; VDE0550/0551; VDE0700; VDE0711; VDE0860 beachten !
|
|
Zum Ersatzteileshop
Bezeichnungen von Produkten, Abbildungen und Logos , die in diesem Forum oder im Shop verwendet werden, sind Eigentum des entsprechenden Herstellers oder Besitzers. Diese dienen lediglich zur Identifikation!
Impressum
Datenschutz
Copyright © Baldur Brock Fernsehtechnik und Versand Ersatzteile in Heilbronn Deutschland
gerechnet auf die letzten 30 Tage haben wir 18 Beiträge im Durchschnitt pro Tag heute wurden bisher 26 Beiträge verfasst © x sparkkelsputz Besucher : 187256035 Heute : 47375 Gestern : 42993 Online : 387 5.12.2025 23:22 39 Besucher in den letzten 60 Sekunden alle 1.54 Sekunden ein neuer Besucher ---- logout ----viewtopic ---- logout ----
|
xcvb
ycvb
0.0425090789795
|