| Autor |
Projekt blinkende Halogen-Lampen 12V Suche nach: halogen (969) |
|
|
|
|
BID = 149561
daurel Gerade angekommen Beiträge: 4 Wohnort: Zürich
|
|
Brauche dringend Hilfe...
Für ein Theaterprojekt (Premiere in 10 Tagen!) brauche ich als Lichteffekt 3 getrennt blinkende Gruppen von Halogenlampen (je 6 Stiftsockellampen a 5 Watt --> 30 Watt/Gruppe)
Die drei entsprechenden Bausätze habe ich mir bei Conrad bestellt und funktionsfähig zusammengebaut.
Problem:
Als Stromquelle steht mir ein 12V Ringkerntrafo AC max. 200W zur Verfügung. - Die Bausätze brauchen aber gesiebten DC. D.h. ich brauche einen Gleichrichter, habe aber noch nie ein solches Teil aufgebaut.
- Mit welcher Schaltung kann ich aus 12V AC, ungefähr 12V DC 8A gesiebt bekommen?
Ich danke für Eure Hilfe! |
|
BID = 149574
perl Ehrenmitglied
       
Beiträge: 11110,1 Wohnort: Rheinbach
|
|
Normalerweise hätte ich gesagt "Nimm ein Computernetzteil", aber wahrscheinlich spielt das bei den hohen Einschaltströmen der Lampen nicht mit.
Ich vermute, daß es ausreicht nur den elektronischen Teil mit gesiebtem Strom zu versorgen, die Lampen werden mit ungesiebtem auskommen können.
Kannst du mal das Schaltbild der Module posten ?
_________________
Haftungsausschluß:
Bei obigem Beitrag handelt es sich um meine private Meinung.
Rechtsansprüche dürfen aus deren Anwendung nicht abgeleitet werden.
Besonders VDE0100; VDE0550/0551; VDE0700; VDE0711; VDE0860 beachten ! |
|
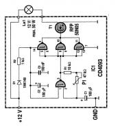
BID = 149583
daurel Gerade angekommen Beiträge: 4 Wohnort: Zürich
|
Gerne. Dies ist der Schaltplan.
Gruss, Dan
|
BID = 149588
perl Ehrenmitglied
       
Beiträge: 11110,1 Wohnort: Rheinbach
|
Na, das sieht ja besser aus als befürchtet:
Das Modul braucht keine geglättete Spannung, sondern macht sie sich für den Elektronikteil selbst.
Alles was du brauchst, ist ein Brückengleichrichter mit entsprechender Strombelastbarkeit am Trafo.
Ich empfehle dir für jedes Modul einen eigenen Gleichrichter mit einer Belastbarkeit von meindestens 3 A zu benutzen z.B. B30C5000 , dann kommst du ohne Kühlung aus, währenddessen ein einziger starker Gleichrichter schon Kühlung braucht.
Außerdem solltest du eine Sicherung z.B. 8A aus der KFZ-Technik in die Wechselstromleitung zu jedem Gleichrichter legen, denn dein Ringkerntrafo ist der Lage im Fehlerfall sehr feuergefährliche Ströme zu liefern.
_________________
Haftungsausschluß:
Bei obigem Beitrag handelt es sich um meine private Meinung.
Rechtsansprüche dürfen aus deren Anwendung nicht abgeleitet werden.
Besonders VDE0100; VDE0550/0551; VDE0700; VDE0711; VDE0860 beachten !
|
BID = 149631
daurel Gerade angekommen Beiträge: 4 Wohnort: Zürich
|
Lieber Perl
Danke für die Tipps. Hätte nochmals zwei kleine Fragen:
- den B30C5000 finde ich bei Conrad.ch (nun ja, bin halt aus Zürich) nicht, nur den B40C5000 mit 3.3A. Wäre der auch OK?
- der 50k Poti liefert mir auch auf unterster Stufe eine etwas zu schnelle Blinkfrequenz. Könnte ich ihn durch ein anderes Bauteil ersetzen, um die Blinkfrequenz weiter zu drosseln?
Weiterhin herzlichen Dank
Dauerl
|
BID = 149639
nullus Gesprächig
  
Beiträge: 190
|
Zitat :
|
- den B30C5000 finde ich bei Conrad.ch (nun ja, bin halt aus Zürich) nicht, nur den B40C5000 mit 3.3A. Wäre der auch OK?
|
Ja, der geht auch. Die 40 (V) gibt die maximale Wechselspannung an und die 5000(mA) den maximalen Strom (mit Kühlung, ohne Kühlung 3300 mA).
Nullus
|
BID = 149647
fenterhannes Stammposter
   
Beiträge: 312 Wohnort: Osnabrück
|
betr.: "Blinkfrequenz weiter drosseln"
Wie langsam solls denn blinken? Ein "bischen" langsamer als die langsamste Stellung?
Dann vergrößer am besten R1 auf etwa 47kOhm, oder tausch das Poti gegen ein 100k Poti aus...
Gruß
fenterhannes
|
BID = 149654
perl Ehrenmitglied
       
Beiträge: 11110,1 Wohnort: Rheinbach
|
Zitat :
| | Dann vergrößer am besten R1 auf etwa 47kOhm, oder tausch das Poti gegen ein 100k Poti aus... |
und / oder du schaltest C1 noch einen weiteren gleichen oder größeren Elko parallel.
Die Zeit wird durch das Produkt von C1*(R1+P1) bestimmt.
_________________
Haftungsausschluß:
Bei obigem Beitrag handelt es sich um meine private Meinung.
Rechtsansprüche dürfen aus deren Anwendung nicht abgeleitet werden.
Besonders VDE0100; VDE0550/0551; VDE0700; VDE0711; VDE0860 beachten !
|
BID = 155485
daurel Gerade angekommen Beiträge: 4 Wohnort: Zürich
|
HERZLICHEN DANK AN ALLE!
Feierten gestern erfolgreich Premiere!!! Das Blinklicht funktioniete einwandfrei. Merci
Daurel
|
BID = 155487
Ltof Inventar
     
Beiträge: 9386 Wohnort: Hommingberg
|
Ich will keine unnötige Aufregung auslösen, doch eins fällt mir auf:
Was ist mit der Versorgungsspannung der Blinkschaltung? Man sollte wenigstens prüfen, ob diese nicht zu hoch läuft.
Naja, rein rechnerisch ist das ausgeschlossen.
Der verwendete CD4093 ist für 5 bis 15V geeignet. Im Betrieb sollte man mal messen, wo die Versorgung des ICs liegt. Notfalls begrenzt man diese hinter R2 mit einer Zener-Diode.
Nicht, dass der CD4093 im ungünstigsten Augenblick abraucht.
_________________
„Schreibe nichts der Böswilligkeit zu, was durch Dummheit hinreichend erklärbar ist.“
(Hanlon’s Razor)
[ Diese Nachricht wurde geändert von: ltof am 27 Jan 2005 8:48 ]
|