| Autor |
|
|
|
BID = 498765
petfr Gerade angekommen
Beiträge: 14
|
|
Habe mir gerade eine kleine Transistorzündung zusammengelötet. Ist ein Bausatz von Vellemann . Schaltplan etc.: http://www.velleman.be/downloads/0/.....3.pdf
Die Schaltung funktioniert im Testaufbau mit Labornetzteil (Spannung ~ 13,5 Volt, Ruhestrom ohne Last 300 mA ) über längere Zeit einwandfrei.
Habe jetzt aber das Problem , daß die Widerstäne R1 und R2 ca.90 Grad/C bzw. R5 bis R7 ~140 Grad/C heiß werden .Ist dies im Toleranzbereich oder muß ich mir Sorgen um die Haltbarkeit machen .Ich dachte mir daß ich die jetzt eingebauten 1 Watt gegen 4 Watt sicherheitshalber tausche . Ist die Höhe des Ruhestromes akzeptabel oder könnte ich Fehler beim Löten/Aufbau gemacht haben ?
|
|
BID = 498770
Mr.Ed Moderator
      
Beiträge: 36327 Wohnort: Recklinghausen
|
|
Die Widerstände werden zu heiß, aber daran wird sich auch mit anderen Widerständen nicht viel ändern, die Leistung bleibt die gleiche.
Gedanken solltest du dir aber mal um ein paar Grundlagen und die Funktion einer Zündanlage machen.
Wo soll das ganze denn eingesetzt werden?
_________________
-=MR.ED=-
Anfragen bitte ins Forum, nicht per PM, Mail ICQ o.ä. So haben alle was davon und alle können helfen. Entsprechende Anfragen werden ignoriert.
Für Schäden und Folgeschäden an Geräten und/oder Personen übernehme ich keine Haftung.
Die Sicherheits- sowie die VDE Vorschriften sind zu beachten, im Zweifelsfalle grundsätzlich einen Fachmann fragen bzw. die Arbeiten von einer Fachfirma ausführen lassen.
[ Diese Nachricht wurde geändert von: Mr.Ed am 9 Feb 2008 11:27 ] |
|
BID = 498783
petfr Gerade angekommen
Beiträge: 14
|
Die Schaltung soll den Unterbrecherkontakt in meinem Ural-Gespann entlasten . Schaltplan : http://www.imz-ural.de/schalt/scha_kon.html .
Ziel ist es , meine bisherige unterbrechergesteuerte Batteriezündung etwas wartungsfreier und startwilliger zu machen . Das von mir benutzte Gehäuse stammt noch von der ursprünglich verbauten kontaktlosen Zündung , die aber aufgrund thermischer Probleme nicht lange gehalten hat . Dies ist ein bekanntes Problem bei diesem Motorradtyp und hat mit der schlechten Qualität russischer Elektronikbauteile zu tun .Ich möchte nun obige Schaltung einsetzen , damit ich bei einem eventuellen Ausfall der Schaltung schnell wieder auf die ursprüngliche Kontaktzündung umrüsten zu können . Mit KFZ-Elektrik kenne ich mich eigentlich sehr gut aus . Da ich aber mangels ausreichender Fachkenntnis mich außerstande sehe sowas selbst zu entwerfen habe ich mir deshalb einen Bausatz ausgesucht . ohmsches Gesetz kann ich aber auswendig , alle Widerstände habe ich vor dem Einbau durgemessen und die Dioden sind richtig rum eingelötet . Ich dachte bisher , daß ein Widerstand mit einer höheren Wattzahl die enstehende Wärme effektiver abführen kann .
|
BID = 498787
Mr.Ed Moderator
      
Beiträge: 36327 Wohnort: Recklinghausen
|
Der momentane Zustand tritt im Realbetrieb ja praktisch nie auf.
Wenn du nichts ansteuerst dann entspricht das ja dem moment des Zündens (Unterbrecher auf).
_________________
-=MR.ED=-
Anfragen bitte ins Forum, nicht per PM, Mail ICQ o.ä. So haben alle was davon und alle können helfen. Entsprechende Anfragen werden ignoriert.
Für Schäden und Folgeschäden an Geräten und/oder Personen übernehme ich keine Haftung.
Die Sicherheits- sowie die VDE Vorschriften sind zu beachten, im Zweifelsfalle grundsätzlich einen Fachmann fragen bzw. die Arbeiten von einer Fachfirma ausführen lassen.
|
BID = 498790
Kleinspannung Urgestein
     
Beiträge: 13386 Wohnort: Tal der Ahnungslosen
|
Edit:
Unfug gelöscht...
Aber "richtige" Transistorzündanlagen hatten meines Wissens nach eine Ruhestromabschaltung,die bei Inaktivität des Kontakts (egal ob auf oder zu)den Strom fast auf Null reduziert hat.Auf jeden Fall weniger als 300mA...
Zitat :
|
Ruhestromabschaltung habe ich absichtlich verzichtet , um die Schaltung einfach zu halten .
|
Dann wirste wohl damit leben müssen...
[ Diese Nachricht wurde geändert von: Kleinspannung am 9 Feb 2008 12:48 ]
[ Diese Nachricht wurde geändert von: Kleinspannung am 9 Feb 2008 12:51 ]
|
BID = 498791
petfr Gerade angekommen
Beiträge: 14
|
Die 300 mA verbraucht die Schaltung unabhäng vom Zustand des Unterbrechers .Das heißt , egal ob der Unterbrecher auf oder zu ist sind es immer 300 mA . Dazu kommt natürlich noch der Stromverbrauch der angeschlossenen Testlast in (in meinem Fall eine kleine Lampe mit ca. 8 Watt).
@ Kleinspannung
Genau dies macht meine Schaltung . Ich habe auch noch einen 2-poligen Umschalter in mein Gehäuse integriert um im Ernstfall schnell auf die ursprüngliche Kontaktzündung umschalten zu können und auf eine Ruhestromabschaltung habe ich absichtlich verzichtet , um die Schaltung einfach zu halten .
[ Diese Nachricht wurde geändert von: petfr am 9 Feb 2008 12:40 ]
|
BID = 498798
Otiffany Urgestein
     
Beiträge: 13779 Wohnort: 37081 Göttingen
|
|
BID = 498800
GeorgS Inventar
     
Beiträge: 6440
|
Hallo petfr,
das sind 1W-Widerstände. Wieviel Leistung wird denn
tatsächlich pro Widerstand verbraten?
Miß doch mal Spannung über so einen Widerstand.
Wenn Vellemann halbwegs sein Handwerk versteht, dann
ist das in Ordnung. Man kann von hier nicht sehen,
welche "Qualität" die Widerstände haben (Metallschicht,
Draht/keramisch, usw)
Übrigens ist es manchmal besser, solche Widerstände
etwas über der Platine erhöht einzulöten, damit die
Platine und vor allem die Lötstellen nicht leiden.
Manchmal sieht man dafür eigens eine Art Hülsen
eingelötet, damit die langen Drähte nicht umgebogen
werden können. Außerdem könnte man die Widerstände
abwechselnd auf zwei Höhen über der Platine setzen,
damit sie seitlich etwas mehr Abstand voneinander haben.
Die sicherste Methode ist ein Hochlastwiderstand,
der direkt auf die Grundplatte geschraubt wird.
Wie ist das eigentlich mit der Zündspule bei dem
Motorrad? Sind die Kerzen einfach parallel geschaltet
oder gibt es für jede Kerze eine Sekundärwicklung?
Insgesamt erinnert das Ding an die alten BMWs,
die Russen haben oft abgekupfert, nicht nur bei der
Konkordinski.
Gruß
Georg
PS
es gab Anfang 70er eine Transistorzündung im Elektor,
dort auch Diskussion über den Mindeststrom, der die
Kontakte sauber halten sollte.
[ Diese Nachricht wurde geändert von: GeorgS am 9 Feb 2008 13:12 ]
|
BID = 498805
petfr Gerade angekommen
Beiträge: 14
|
Laut meinem Voltmeter bleiben von den 13,5 Volt bei R1 und R2 noch 7,65 Volt übrig.Bei R5 bis R7 sind es nur ~190 mV . Wird der Unterbrecher geschlossen fällt die Spannung auf jeweils auf 0 Volt . Das ganze ist noch nicht in mein Motorrad eingebaut . Als Zündspule verwende ich eine Entenspule vom Citroen 2CV , da die originalen nicht lange halten . Die Technik ist sonst wie bei alten BMWs .Das heißt die Zündkerzen zünden gleichzeitig .
|
BID = 498813
GeorgS Inventar
     
Beiträge: 6440
|
Hallo,
da ich das pdf von Velleman nicht öffnen kann,
kann ich deine Angaben nicht einordnen.
Die Leistung ist U*U/R.
Gruß
georg
|
BID = 498820
petfr Gerade angekommen
Beiträge: 14
|
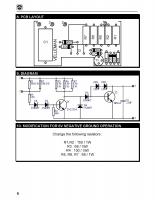
Habe das entscheidene aus der Anleitung als Bild hochgeladen .
|
BID = 498843
GeorgS Inventar
     
Beiträge: 6440
|
Hallo,
R5 bis R7 kriegen tatsächlich 1 Watt ab, somit
könnte die gemessene Temperatur schon hinkommen.
Ob das auf Dauer Probleme bringt, das müßtest du
bei Vennemann erfragen. Wie schon oben gesagt,
würde ich viel von einem 50 Ohm Hochlastwiderstand,
anstelle der drei Einzelwiderstände,
auf das Grundblech geschraubt, halten.
R1 und R2 sind wenig belastet (unter 1/4tel Watt).
Die ganze Schaltung ist recht "robust" ausgeführt.
Man könnte das meiste von den 300 mA einsparen,
wenn man einen Darlington oder sonst einen Transistor
mit höherer Stromverstärkung für den TIP einsetzen würde.
Aber zu der Änderung rate ich aus der Entfernung
nicht. Man braucht dazu Erfahrung und mindestens
ein Oszi.
Gruß
Georg
|
BID = 498848
petfr Gerade angekommen
Beiträge: 14
|
@ GeorgS
Vielen Dank für Deine Ausführungen . Ich würde gerne die 3 Widerstände
R5 - R7 durch Drahtwiderstände mit 5 Watt ersetzen ( Conrad-Elektronik Artikel-Nr.: 402036 - 62 )Die könnte ich auf Grund ihrer Bauform ganz gut auf der Platine unterbringen .Spricht etwas dagegen ?
Ich würde noch ganz gerne parallel zu R1/R2 eine grüne Led mit 680 Ohm
Vorwiderstand als Funktionskontrolle bzw. zur statischen Zündzeitpunkteinstellung einlöten . Hält das die Led auf Dauer im Hinblick auf Spannungsspitzen aus ?
[ Diese Nachricht wurde geändert von: petfr am 9 Feb 2008 17:22 ]
|
BID = 498865
faustian.spirit Schreibmaschine
    
Beiträge: 1388 Wohnort: Dortmund
|
Warum nicht die Widerstände an den Metallboden klammern (oder gleich solche mit Schraublaschen nehmen), da werden die gekühlt...
|