Schaltungsfunktionsweise Einheitsempfänger E1 Im Unterforum Historische Technik - Beschreibung: Geräte, Bauteile, Installationen aus alter Zeit.
| Autor |
|
Schaltungsfunktionsweise Einheitsempfänger E1 |
|
|
|
|
BID = 465412
elektrolurch Gesprächig
  
Beiträge: 183 Wohnort: Heidelberg
|
|
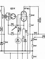
Habe im Web ein Schaltbild zum Einheitsempfänger E1 gefunden und bin gerade dabei, die Funktionsweise der Zeilen- und Bildkippstufe "aufzudröseln". Seltsam sind die beiden Röhren ES111, die anscheinend als selbstschwingende Leistungsstufen arbeiten. Dazu passen aber nicht die sehr hochohmigen Widerstände im Anodenkreis. Ich denke, im Schaltbild sind einige Fehler enthalten. Seltsam ist auch, dass das Bremsgitter der EF14/4 kein definiertes Gleichspannungspotential hat. Ich denke mal, über den 0,1 µF Kondensator wird der Sync. ausgekoppelt. Phasenvergleichstufe, wie sonst hier üblich, Fehlanzeige. Wird hier direkt synchronisiert? Boosterdiode gibt´s auch keine.
Habe gelesen, dass früher 441 Zeilen und Positivmodulation verwendet wurde (weiss ist Trägermaximum). Das würde auch vom Videoteil her passen, aber auch hier ist seltsam, dass die Bildröhre am Wehnelt angesteuert wird.
|
|
BID = 465488
Otiffany Urgestein
     
Beiträge: 13779 Wohnort: 37081 Göttingen
|
|
BID = 465598
elektrolurch Gesprächig
  
Beiträge: 183 Wohnort: Heidelberg
|
na klar, von dieser Seite ist ja auch das Schaltbild. Eine sehr interessante und gut gemachte Seite.
Da ist auch beschrieben, dass die beiden ESS111 über die Gitter 3 synchronisiert werden (Gitter 3 kann also kein normales Bremsgitter sein), das Ganze auch in der Zeilenkippstufe!! Daher vermute ich mal, dass die Zeilensynchronisierung recht labil und der Fangbereich nicht besonders gross war. Als Amplitudensieb soll die EF14/5 fungieren?? (wie eigentlich), eine Störaustastung gibt es anscheinend nicht. Vieles ist hier rätselhaft.
Zitat :
| | Die Bild-ZF beträgt 8,4 MHz, die Ton-ZF 5,6 MHz, die Zeilenfrequenz 11,025 KHz, die Bildfrequenz 50 Hz. Ein Vollbild besteht aus 441 Zeilen mit 25 Bildwechseln pro Sekunde im Zeilensprungverfahren. Die Videobandbreite beträgt 2 MHz, der Abstand zwischen Bild- und Tonträger 2,8 MHz |
Interessant wäre noch zu wissen, wie damals der V-Sync. aussah (Zeilensprungverfahren), bzw. in welcher Form damals schon Ausgleichsimpulse (Vor und Nachtrabanten) verwendet wurden.
Ebenfalls mir unbekannt ist, ob damals schon mit Restseitenbandmodulation gearbeitet wurde (wahrscheinlich nicht) oder mit normaler AM.
[ Diese Nachricht wurde geändert von: elektrolurch am 21 Okt 2007 15:58 ]
|
BID = 465625
Strömling Schreibmaschine
     Beiträge: 1377 Wohnort: Berlin
|
Hallo
http://www.hts-homepage.de/DStahl/DSES111.html
Wird schon funktioniert haben.Ist aber auch für mich schwer nachzuvollziehen , wenn man nur noch die Standard TV-schaltung der 60er Jahre gerade mal so noch versteht, und mit Röhren nichts mehr selbst gebaut hat
MfG
|
BID = 465688
elektrolurch Gesprächig
  
Beiträge: 183 Wohnort: Heidelberg
|
danke, guter Tip!
Zitat :
| 2. Arbeitspunkt:
Anodenspannung: 34V
Anodenstrom: 68 mA
Schirmgitterspannung: 20 V
Schirmgitterstrom: 120 mA
Steuergitterspannung g1: +34 V
Steuergitterspannung g3: -70 V
|
Das erklärt einiges. Dann fungiert das Schirmgitter als die eigentliche Anode.
Zitat :
| | Die beiden ersten Gitter der Röhre bilden in Verbindung mit einem Spezialtransfprmator eine Kippschaltung |
trotzdem ist noch vieles unklar. Wo geschieht die Impulsabtrennung? Die Schaltung um die EF14/5 sieht nicht nach Amplitudensieb aus, eher wie ein gewöhnlicher Impulsverstärker.
|
BID = 465697
yagosaga Gesprächig
  
Avatar auf fremdem Server ! Hochladen oder per Mail an Admin
Beiträge: 110 Wohnort: Braunschweig
|
Hallo,
der E1 ist ursprünglich - wie die britische 405-Zeilennorm - für Positivmodulation vorgesehen gewesen. In Berlin war damals das Stromnetz jedoch so instabil, mit vielen Störungen durch die Straßenbahn und aus den Kraftwerken, dass der Empfang durch helle Spratzer im Bild und Fehlsynchronisation gestört wurde. So wurde die Norm und die vorhandenen Apparate sehr schnell auf Negativmodulation umgestellt (schwarze Spratzer sind wesentlich unscheinbarer als weiße Spratzer im Bild).
Die EF14/5 ist die Impulsabtrennstufe. Sie wurde quasi "übersteuert", so dass nur die Impulsspitzen durchkamen.
Die Synchronisation soll gut gewesen sein. Der E1 hatte m.W. die erste Zeilenendstufe, bei der die Hochspannung aus dem Zeilenimpuls gewonnen wurde. Eine Boosterdiode gab es noch nicht. (Vorher nahm man die Hochspannung aus dem Netztrafo, eine höchst gefährliche Sache!)
Das Schirmgitter der ES111 verhält sich in der Tat wie eine Anode. Auf Gitter 3 kommt der Synchronimpuls, der dann auch an der Anode vorhanden ist. Damit dieser das Selbstschwingen des Zeilentrafos nicht unterbindet, ist die Anode über 0,2 MOhm mit dem Zeilentrafo verbunden. So kommt der Sync-Impuls mit einem niedrigen Level in den Schwingkreis.
V-Sync arbeitet mit Zeilensprungverfahren (das wurde m.W. schon 1935 eingeführt). Vor- und Nachtrabanten sind mir nicht bekannt aus dieser Zeit.
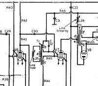
Von dem, was ich aus "neuerer" Zeit kenne, kommt dieser Zeilenschaltung der PYE LV30 am nächsten:
http://bs.cyty.com/menschen/e-etzold/archiv/TV/pye/img/LV30.jpg
Hier ist Zeilenoszillator und Zeilenendstufe in einer Röhre V7 (PL38) realisiert. Impulsabtrennung geschieht durch V6 (EF80). Der Apparat braucht ca. fünf Minuten bevor die Zeilenfrequenz stabil ist.
Schöne Grüße
Eckhard
_________________
Richtige Fernseher haben Röhren.
[ Diese Nachricht wurde geändert von: yagosaga am 21 Okt 2007 22:37 ]
|
BID = 465716
Strömling Schreibmaschine
     Beiträge: 1377 Wohnort: Berlin
|
Das mit der Impulsabtrennung an der EF14/5 sehe ich auch so
Durch das R-C-Glied (MOhmR ohne Bez., 0.1uF tritt bei anliegendem BAS-Signal eine Gittergleichrichtung ein ,wodurch am Gitter eine etwa dem Spitzenwert des Signals (Synchronpegel)entsprechende Gleichspannung entsteht.
Diese verlagert den Arbeitspunkt so weit ins negative das nur noch der obere Teil der Synchonimpulse die Röhre aussteuert,und damit der Bildinhalt nicht mit übertragen wird .
An der Anode liegen also nur noch die Synchronimpulse an.
Die Schaltung gibt es auch (als Triode)beim Standard-Amplitudensieb mit der ECC82.
MfG
|
BID = 465825
elektrolurch Gesprächig
  
Beiträge: 183 Wohnort: Heidelberg
|
Hallo,
freut mich, dass man endlich mal Leute trifft, die sich mit dem "alten Kram" auskennen. Ich habe damals als kleiner Junge mit alten Fernsehern vom Sperrmüll angefangen und kenne daher noch die Röhrenzeit. Was damals so weggeworfen wurde, danach würde man sich heute die Finger lecken.
Einige Fragen habe ich doch noch. Ich gehe mal davon aus, dass damals für´s Bild reine AM (keine Nyquistdemodulation) verwendet wurde, Ton ebenfalls AM. Da die Ton-ZF direkt am Mischer abgenommen wird, Paralleltonverfahren. War der Tonträger auf der HF-Ebene oberhalb des Bildträgers bzw. schwang der Oszillator oberhalb der Empfangsfrequenz?
Zitat :
| Durch das R-C-Glied (MOhmR ohne Bez., 0.1uF tritt bei anliegendem BAS-Signal eine Gittergleichrichtung ein ,wodurch am Gitter eine etwa dem Spitzenwert des Signals (Synchronpegel)entsprechende Gleichspannung entsteht.
Diese verlagert den Arbeitspunkt so weit ins negative das nur noch der obere Teil der Synchonimpulse die Röhre aussteuert,und damit der Bildinhalt nicht mit übertragen wird .
An der Anode liegen also nur noch die Synchronimpulse an.
|
Habe ich auf den ersten Blick auch gedacht, aber an der Anode der EF14/4 liegt ein positives Videosignal mit neg. Sync. (die Bildröhre wird am Wehnelt angesteuert). Dann müsste doch dasselbe auch am Bremsgitter sein, oder nicht? Die Röhrenzeit ist doch schon etwas lange her und es ist unüblich, am Bremsgitter ein Signal auszukoppeln. Bin im Moment da überfragt.
Gruß
Andy
|
BID = 465885
yagosaga Gesprächig
  
Avatar auf fremdem Server ! Hochladen oder per Mail an Admin
Beiträge: 110 Wohnort: Braunschweig
|
Hallo,
Zitat : elektrolurch hat am 22 Okt 2007 16:49 geschrieben :
|
Einige Fragen habe ich doch noch. Ich gehe mal davon aus, dass damals für´s Bild reine AM (keine Nyquistdemodulation) verwendet wurde, Ton ebenfalls AM. Da die Ton-ZF direkt am Mischer abgenommen wird, Paralleltonverfahren. War der Tonträger auf der HF-Ebene oberhalb des Bildträgers bzw. schwang der Oszillator oberhalb der Empfangsfrequenz? |
Der Tonträger lag unterhalb des Bildträgers mit einem Abstand von 2,8 MHz, die Videobandbreite betrug 2 MHz.
Zitat :
| | Habe ich auf den ersten Blick auch gedacht, aber an der Anode der EF14/4 liegt ein positives Videosignal mit neg. Sync. (die Bildröhre wird am Wehnelt angesteuert). Dann müsste doch dasselbe auch am Bremsgitter sein, oder nicht? Die Röhrenzeit ist doch schon etwas lange her und es ist unüblich, am Bremsgitter ein Signal auszukoppeln. Bin im Moment da überfragt. |
Gitter 3 der EF14/5 ist wie ein normales Bremsgitter gegen Masse geschaltet.
Zur Bildröhre: zwischen Videoendröhre und Masse ist ein Spannungsteiler mit Regler, der die Helligkeit steuert. Kathode und Wehnelt sind an verschiedenen Punkten dieses Spannungsteilers eingebunden. An der Kathode wie auch am Wehnelt liegt das Videosignal, das übrigens - zur damaligen Zeit sehr ungewöhnlich - auch den Gleichstromanteil enthält. Sonst war es damals üblich, das Videosignal kapazitiv zu übertragen, was zu sprunghaften Kontrasten und grauem Weißton führte. Insofern war die Bildqualität des E1 damals wirklich das Beste, was es gab.
MfG,
Eckhard
_________________
Richtige Fernseher haben Röhren.
|
BID = 465911
elektrolurch Gesprächig
  
Beiträge: 183 Wohnort: Heidelberg
|
Hallo Eckhard,
Zitat :
| Der Tonträger lag unterhalb des Bildträgers mit einem Abstand von 2,8 MHz, die Videobandbreite betrug 2 MHz.
|
auf der ZF und auch auf der HF-Ebene?
Zitat :
| | Gitter 3 der EF14/5 ist wie ein normales Bremsgitter gegen Masse geschaltet. |
ich meinte Gitter 3 der EF14/4, wo der Sync. ausgekoppelt wird.
Zitat :
| | An der Kathode wie auch am Wehnelt liegt das Videosignal, das übrigens - zur damaligen Zeit sehr ungewöhnlich - auch den Gleichstromanteil enthält. |
hab mir die Schaltung noch mal "zur Brust genommen". Die Kathode der Bildröhre ist signalmäßig mit 1 Müf abgeblockt bzw. darüber wird die V-Rücklaufaustastung vorgenommen. Bei 2 Kohm gegen Masse wird an der Kathode nicht viel vom Videosignal übrig bleiben. Die Gleichspannungskopplung vom Demodulator bis hin zur Bildröhre ist in der Tat erstaunlich.
Gruß
Andy
|
BID = 465932
yagosaga Gesprächig
  
Avatar auf fremdem Server ! Hochladen oder per Mail an Admin
Beiträge: 110 Wohnort: Braunschweig
|
Hallo Andy,
Zitat :
| | auf der ZF und auch auf der HF-Ebene? |
Ich zitiere dazu aus "Fernsehen und Tonfilm - Zeitschrift für Technik und Kultur des Fernsehens und Tonfilms", Oktober 1939, Heft 10, S. 1:
"Die wesentlichen Daten dieser Norm sind: 441 Zeilen und 25 Bildwechsel/sek. nach dem Zeilensprungverfahren; positive Modulation. Synchronpegel 0-30%, Bildmodulation 30-100%; höchste Modulationsfrequenz im Bildband 2 MHz; Abstand zwischen Bild- und Tonträger 2,8 MHz; Tonzwischenfrequenz tiefer als Bildzwischenfrequenz. ... Übertragen werden im Bildkanal beide Seitenbänder, da die im Hinblick auf die erzielbare Verstärkung günstigere Einseitenbandübertragung eine sehr genaue Einhaltung von Frequenz- und Phasenbedingungen im Hochfrequenzverstärker erfordert."
Der Bildsignal wurde auf 47,8 MHz gesendet, der Ton auf 45 MHz.
Zitat :
| | ich meinte Gitter 3 der EF14/4, wo der Sync. ausgekoppelt wird. |
Dazu heißt es in der Zeitschrift "Funk", Heft 16, 1939, S. 427:
"Vom Kathodenwiderstand der Bild-NF-Röhre aus erfolgt die Weitergabe der Zeichen an das Amplidutensieb, das mit einer Fünfpolröhre EF14 mit niedriger Schirmgitterspannung arbeitet."
Zitat :
| | hab mir die Schaltung noch mal "zur Brust genommen". Die Kathode der Bildröhre ist signalmäßig mit 1 Müf abgeblockt bzw. darüber wird die V-Rücklaufaustastung vorgenommen. Bei 2 Kohm gegen Masse wird an der Kathode nicht viel vom Videosignal übrig bleiben. |
Das ist richtig. An selber Stelle heißt es dazu:
"An den Gleichrichter schließt sich in bekannter Weise ein direkt gekoppelter (Gleichstrom-) Verstärker mit EF14 als Bild-NF-Röhre an, von deren Anodenwiderstand aus die direkte Übertragung auf die Helligkeitssteuerelektrode der Bildschreibröhre erfolgt. Die Kathode der Bildschreibröhre ist daher - über einen Regler zur Einstellung der Grundhelligkeit - an eine positive Spannung gelegt."
Schöne Grüße
Eckhard
_________________
Richtige Fernseher haben Röhren.
|
BID = 465945
Strömling Schreibmaschine
     Beiträge: 1377 Wohnort: Berlin
|
"Vom Kathodenwiderstand der Bild-NF-Röhre aus erfolgt die Weitergabe der Zeichen an das Amplidutensieb, das mit einer Fünfpolröhre EF14 mit niedriger Schirmgitterspannung arbeitet."
Dann fehlt da bestimmt nur ein Verbindungspunkt zwischen Bremsgitter und Kathode der EF14/4.
MfG
|
BID = 465984
yagosaga Gesprächig
  
Avatar auf fremdem Server ! Hochladen oder per Mail an Admin
Beiträge: 110 Wohnort: Braunschweig
|
Zitat :
Strömling hat am 22 Okt 2007 23:14 geschrieben :
|
"Vom Kathodenwiderstand der Bild-NF-Röhre aus erfolgt die Weitergabe der Zeichen an das Amplidutensieb, das mit einer Fünfpolröhre EF14 mit niedriger Schirmgitterspannung arbeitet."
Dann fehlt da bestimmt nur ein Verbindungspunkt zwischen Bremsgitter und Kathode der EF14/4. |
Bremsgitter und Kathode sind in der EF14 nicht miteinander verbunden wie bei anderen Röhren.
Im Schaltplan ist hinter dem Bremsgitter nur ein Kondensator vermerkt. Auch das ergibt keinen Sinn, denn da müsste sich ein starkes negatives Potenzial aufbauen, das die Röhre sperrt.
Daher habe ich den Verdacht, dass der Plan nicht stimmt. Ich gehe dem nach.
MfG,
Eckhard
_________________
Richtige Fernseher haben Röhren.
|
BID = 466001
elektrolurch Gesprächig
  
Beiträge: 183 Wohnort: Heidelberg
|
Zitat :
| "Vom Kathodenwiderstand der Bild-NF-Röhre aus erfolgt die Weitergabe der Zeichen an das Amplidutensieb, das mit einer Fünfpolröhre EF14 mit niedriger Schirmgitterspannung arbeitet."
Dann fehlt da bestimmt nur ein Verbindungspunkt zwischen Bremsgitter und Kathode der EF14/4. |
so wird es wohl sein. Dann stimmt auch die Polarität des Videosignals.
Zitat :
| | das Amplidutensieb, das mit einer Fünfpolröhre EF14 mit niedriger Schirmgitterspannung arbeitet |
durch die niedrige Schirmgitterspannung läßt sich die Röhre leicht übersteuern. Infolge Klemmung des Sync. durch Gittergleichrichtung in der EF14/5 (wie Strömling es ja bereits beschrieben hat) und der Übersteuerung bleibt nur der Sync. übrig.
So muss die Schaltung aussehen:
|
BID = 466021
yagosaga Gesprächig
  
Avatar auf fremdem Server ! Hochladen oder per Mail an Admin
Beiträge: 110 Wohnort: Braunschweig
|
Hallo,
der Plan stimmt in der Tat nicht. In "Fernsehen und Tonfilm" wird das Videosignal für das Amplidutensieb von der Kathode der Bild-NF-Röhre genommen, siehe Ausschnitt unten.
MfG,
Eckhard
_________________
Richtige Fernseher haben Röhren.
|
|
Zum Ersatzteileshop
Bezeichnungen von Produkten, Abbildungen und Logos , die in diesem Forum oder im Shop verwendet werden, sind Eigentum des entsprechenden Herstellers oder Besitzers. Diese dienen lediglich zur Identifikation!
Impressum
Datenschutz
Copyright © Baldur Brock Fernsehtechnik und Versand Ersatzteile in Heilbronn Deutschland
gerechnet auf die letzten 30 Tage haben wir 17 Beiträge im Durchschnitt pro Tag heute wurden bisher 0 Beiträge verfasst © x sparkkelsputz Besucher : 188005353 Heute : 1028 Gestern : 8349 Online : 245 30.12.2025 4:50 0 Besucher in den letzten 60 Sekunden ---- logout ----viewtopic ---- logout ----
|
xcvb
ycvb
| In 558 Sekunden wird ein Backup gestartet. Bitte beenden Sie alle Eingaben. Das Forum wird dann für 10 Minuten abgeschaltet ! |
|