SOMFY 9 SM2000-1 Reparaturtipps und Ersatzteile zum Fehler: Sonnensensor Im Unterforum Haushaltsgeräte sonstige - Beschreibung: Geräte wie z.B. Microwelle, Mixer, Kaffeemaschine, Rasierer, Kaffeautomat
| Autor |
|
|
|
BID = 1043087
Urosevic Gerade angekommen
Beiträge: 12 Wohnort: Bad Soden
|
|
Geräteart : Sonstiges
Defekt : Sonnensensor
Hersteller : SOMFY
Gerätetyp : SM2000-1
Kenntnis : Minimale Kenntnisse (Ohmsches Gesetz)
Messgeräte : Multimeter
______________________
Besitze eine SOMFY Wintergarten-Beschattung, mit SM2000-1 (keine Pro) Wind- und Sonnenautomatik. Sonnenautomatik funktioniert nicht! (andere Funktionen der SM2000 sind in Ordnung)
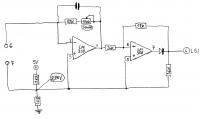
Sonnenautomatik ist mit einem elektronischen Außen-Fühler realisiert (Paar OpV's sind drine), der über einen 2-adr. Kabel an die Steuerung angeschlossen ist. In der Steuerung ist auch mit Paar OpV's etwas Elektronik da, schließlich noch ein LSI Prozessor da, um die Logik der Sonnenautomatik (und Windautomatik usw.) abzubilden.
Nun, was ich gemacht habe:
- Elektronikaufbau für den Sonnenfühler aufgezeichnet (Bilder: Sonnenfuehler*, habe die OpV Teile erst zusammen, dann separat dargestellt)
- Elektronikaufbau der Steuerung aufgezeichnet (Bild: Steuerung1, nur die Sonnen-Teil)
- Mit meinem Multimeter ein bisschen gemessen: was mich gewundert hat: es liegt an Anschlüssen des Sonnenfühlers keine Spannung. Somit kann ich auch keine (ausreichende) Versorguns-Spannung an der Elektronik des Sonnenfühlers messen.
- Falls ich an der Steuerung mit einem 10k Wiederstand die Punkte: Pin 4 an der LSI, oder Pin 2 der LM358, oder Pin 6 der LM358 - an positive Spannung (ca. 5,1 V) anschließe, springt die Sonnenautomatik an, die gelbe LED leuchtet.
Meine Fragen: weißt jemand wie diese Steuerung funktioniert?
Oder kann jemand dies anhand der Schaltungen und meiner Erklärungen herausfinden, und mir helfen den Fehler zu finden?
Gerne beantworte ich euere Fragen!
[ Diese Nachricht wurde geändert von: Urosevic am 8 Sep 2018 15:24 ] |
|
BID = 1043100
perl Ehrenmitglied
       
Beiträge: 11110,1 Wohnort: Rheinbach
|
|
Zitat :
| | Mit meinem Multimeter ein bisschen gemessen: was mich gewundert hat: es liegt an Anschlüssen des Sonnenfühlers keine Spannung. | Warum auch?
Fotovoltaik ist ja keine ganz neue Erfindung.
Wenn der Lichtsensor eine Photodiode (oder Solarzelle) ist, hast du die vielleicht nur falschrum angeschlossen.
|
|
BID = 1043105
Urosevic Gerade angekommen
Beiträge: 12 Wohnort: Bad Soden
|
Zitat :
perl hat am 8 Sep 2018 23:00 geschrieben :
|
Zitat :
| | Mit meinem Multimeter ein bisschen gemessen: was mich gewundert hat: es liegt an Anschlüssen des Sonnenfühlers keine Spannung. | Warum auch?
Fotovoltaik ist ja keine ganz neue Erfindung.
Wenn der Lichtsensor eine Photodiode (oder Solarzelle) ist, hast du die vielleicht nur falschrum angeschlossen.
|
Vielleicht ein kleines Missverständnis: mit dem Sonnenfühler meine ich die ganze Elektronik, wie auf dem farbigem Bild dargestellt.
Lichtsensor ist tatsächlich eine kleine Solarzelle, diese erzeugt immer etwas Spannung. Und ich habe schon versucht mit der Umpolung, aber ohne Erfolg...
|
BID = 1043173
unlock Schriftsteller
     Beiträge: 902 Wohnort: Mosbach
|
Zitat :
|
Urosevic schrieb
Meine Fragen: weißt jemand wie diese Steuerung funktioniert?
|
Möglicherweise sind vielleicht nicht alle Vorraussetzungen gegeben!
Nachzulesen hier
Aber wenn schon keine Spannung an der Sensoreinheit ankommt(Einheit schon abgeklemmt?),dann könnte,wie schon erwähnt,keine Freigabe vorhanden sein,oder es herscht ein Kurzschluss zwischen den Geräten.
Auch möglich,das die Steuerung einen weg hat.
_________________
One Flash and you're Ash !
|
BID = 1043175
Urosevic Gerade angekommen
Beiträge: 12 Wohnort: Bad Soden
|
Zitat :
unlock hat am 12 Sep 2018 22:34 geschrieben :
|
Zitat :
|
Urosevic schrieb
Meine Fragen: weißt jemand wie diese Steuerung funktioniert?
|
Möglicherweise sind vielleicht nicht alle Vorraussetzungen gegeben!
Nachzulesen hier
Aber wenn schon keine Spannung an der Sensoreinheit ankommt(Einheit schon abgeklemmt?),dann könnte,wie schon erwähnt,keine Freigabe vorhanden sein,oder es herscht ein Kurzschluss zwischen den Geräten.
Auch möglich,das die Steuerung einen weg hat.
|
Danke für die SM2000 Anleitung, ich habe eine andere (ältere) gehabt, da ich (jetzt habe ich nachgelesen) die Steuerung von vor-1994 besitze. Also, kein Service Schalter vorhanden (obwohl Kontakte auf der Platine vorhanden) und auch kein Schiebeschalter für AUTO. Mein Sonnenfühler hat den weißen Kabel.
Wg. "Freigabe": ich sollte mind. 15 Min. warten, bis ich mit dem (angeschlossenen) Sonnenfühler was anfangen darf? Das steht in meiner Anleitung nicht so, die Sonnenautomatik sollte immer einstellbar sein (es gibt allerdings die 15 Min. Wartezeit, bis die Markise eingefahren wird).
Einen Kurzschluss gibt es nicht.
Eher vermute ich (seit gestern) ein Problem am Sonnenfühler selbst. Es sieht für mich so aus, als ziehe der Sonnenfühler irgendwo Strom weg. Falls ich eine Spannung am Eingang des Sonnenfühlers anschließe, die wird nach dem B80C800 runtergedrückt, egal ob die Fotozelle belichtet ist oder nicht. LM324N kaputt?
Noch was: wo ich seinerzeit festgestellt habe dass SM2000 nicht richtig funktioniert, habe ich noch zwei weitere SM2000 im Internet gekauft. Alle drei funktionieren gleich, aber mein (einziger) Sonnenfühler funktioniert auf keinem der drei SM2000.
Da es früher Fragen über die Stromversorgung der Sonnenfühler gegeben hat, habe ich es noch mal an Steuerung überprüft und keine weitere relevante Teile gefunden. Angehängt sind nun auch die beiden Seiten der Steuerung-Platine.
[ Diese Nachricht wurde geändert von: Urosevic am 13 Sep 2018 0:16 ]
|
BID = 1043176
unlock Schriftsteller
     Beiträge: 902 Wohnort: Mosbach
|
Die Freigabe wird imho auch durch den Windsensor bestimmt,d.h. das dieser überlagert als Master fungiert!Möglicherweise könnte dieser auch die Steuerspannung für Sonnensensor steuern!
Sonnensensor ist ein parasitäres Aktivelement,d.H.er schließt sich selbst die Versorgungsspannung,in Abhänigkeit der Sonneneinstrahlung bis auf einen definierten Wert kurz.
P.s.An den Trimmern hast du nichts gedreht?
_________________
One Flash and you're Ash !
|
BID = 1043177
Urosevic Gerade angekommen
Beiträge: 12 Wohnort: Bad Soden
|
Zitat :
unlock hat am 13 Sep 2018 00:43 geschrieben :
|
Die Freigabe wird imho auch durch den Windsensor bestimmt,d.h. das dieser überlagert als Master fungiert!Möglicherweise könnte dieser auch die Steuerspannung für Sonnensensor steuern!
|
Aber kein Wind, Sonnenfühler sollte dan funktionieren?
Zitat :
|
Sonnensensor ist ein parasitäres Aktivelement,d.H.er schließt sich selbst die Versorgungsspannung,in Abhänigkeit der Sonneneinstrahlung bis auf einen definierten Wert kurz.
|
Klingt kompliziert. Aber ist es so, dass der Sonnenfühler sehr wenig Strom verbrauchen sollte?
Zitat :
|
P.s.An den Trimmern hast du nichts gedreht?
|
Leider JA. Habe aber markiert, wo die Originaleinstellung war.
|
BID = 1043178
unlock Schriftsteller
     Beiträge: 902 Wohnort: Mosbach
|
Zitat :
Urosevic hat am 13 Sep 2018 01:25 geschrieben :
|
Zitat :
|
Sonnensensor ist ein parasitäres Aktivelement,d.H.er schließt sich selbst die Versorgungsspannung,in Abhänigkeit der Sonneneinstrahlung bis auf einen definierten Wert kurz.
|
Klingt kompliziert. Aber ist es so, dass der Sonnenfühler sehr wenig Strom verbrauchen sollte?
|
Hier geht es primär nicht um den "Stromverbrauch",sondern das ganze geht eher in Richtung Variable Stromquelle,und der Strom oder die Spannung ist dann das Maß für die Einstrahlung!
_________________
One Flash and you're Ash !
|
BID = 1043188
Otiffany Urgestein
     
Beiträge: 13779 Wohnort: 37081 Göttingen
|
Was sind denn das für Lötstellen?  (siehe roter Kreis!)
Bitte mal nachlöten!!
Gruß
Peter
_________________
Ich ignoriere Beiträge, die ohne Anwendung der deutschen Rechtschreibung verfaßt werden!
|
BID = 1043190
Urosevic Gerade angekommen
Beiträge: 12 Wohnort: Bad Soden
|
OK dann werde ich alles nochmal prüfen und versuchen zum laufen zu bringen.
Sonnen- wie auch Windsensor anschliessen, Steuerung an Strom, "Automatik" sollte leuchten.
Dann abwarten bis die Ansprechzeit "3 min. für Sonne" abgelaufen ist.
Die Tasten AB/Auf nicht betätigen, sonst muss ich auch da 5 Min. warten, wo die Sonnenautomatik unterdrückt ist. Dabei sollte "Automatik" blinken.
Freigabeverzögerung für "Wind" von 12 Minuten muss ich wohl nicht abwarten, da es keinen Wind gab/gibt?
Dann sollte irgendwas passieren und der Sonnenfühler sollte unter Strom stehen, also ich könnte Versorgungsspannung auf den Anschlüssen 6/7 messen können? Bzw. Versorgungsspannung auf dem LM324N von mind. 3V.
Sollte die Fotozele dabei belichtet oder im dunkeln sein?
|
BID = 1043192
unlock Schriftsteller
     Beiträge: 902 Wohnort: Mosbach
|
Zitat :
Urosevic hat am 13 Sep 2018 00:08 geschrieben :
|
Einen Kurzschluss gibt es nicht. |
Ok,dann müsste ja ohne den Sonnenfühler Spannung anliegen!?
Zitat :
|
Falls ich eine Spannung am Eingang des Sonnenfühlers anschließe, die wird nach dem B80C800 runtergedrückt, egal ob die Fotozelle belichtet ist oder nicht. LM324N kaputt? |
Wie hoch ist denn die angelegte Spannung,und wird der Strom begrenzt durch z.B.einen Widerstand?
Außer dem LM gibt es ja noch Gleichrichter,die Supressordiode und den Elko.
Zitat :
|
Noch was: wo ich seinerzeit festgestellt habe dass SM2000 nicht richtig funktioniert, habe ich noch zwei weitere SM2000 im Internet gekauft. Alle drei funktionieren gleich, aber mein (einziger) Sonnenfühler funktioniert auf keinem der drei SM2000.
|
Hast Du hierzu auch einen Sonnenfühler?Diesen könntest Du zur Vergleichsmessung heranziehen!
Zitat :
| Da es früher Fragen über die Stromversorgung der Sonnenfühler gegeben hat, habe ich es noch mal an Steuerung überprüft und keine weitere relevante Teile gefunden.
|
Du sollst erst mal nicht nach Teilen suchen,sondern den Fühler abklemmen und dann die Spannung an diesen Anschlüssen messen.
Am besten nimmst Du dazu ein Multimeter oder ein anderes Instrument mit hochohmiger Eingangsimpendanz,um die Ausgangsspannung nicht zu verfälschen!
_________________
One Flash and you're Ash !
|
BID = 1043198
Urosevic Gerade angekommen
Beiträge: 12 Wohnort: Bad Soden
|
Zitat :
unlock hat am 13 Sep 2018 13:14 geschrieben :
|
Zitat :
Urosevic hat am 13 Sep 2018 00:08 geschrieben :
|
Einen Kurzschluss gibt es nicht. |
Ok,dann müsste ja ohne den Sonnenfühler Spannung anliegen!?
|
Habe keine Spannung gemessen
Das werde ich heute abend zu Hause wieder prüfen, nicht dass ich wg. "Freigabe" usw. was zu hastig gemacht habe.
Zitat :
unlock hat am 13 Sep 2018 13:14 geschrieben :
|
Zitat :
|
Falls ich eine Spannung am Eingang des Sonnenfühlers anschließe, die wird nach dem B80C800 runtergedrückt, egal ob die Fotozelle belichtet ist oder nicht. LM324N kaputt? |
Wie hoch ist denn die angelegte Spannung,und wird der Strom begrenzt durch z.B.einen Widerstand?
Außer dem LM gibt es ja noch Gleichrichter,die Supressordiode und den Elko. |
Habe eine 9V Batterie benutzt, mit 1K Wiederstand den Strom begrenzt. Ich konnte die Spannung nach dem Gleichrichter gerade noch über 3-4V messen. Zener 2v7 und Elko habe ich zum Test kurzzeitig abgeklemmt bzw. ausgetauscht. Keine erhöhung der Spannung. Musste noch zum Test BZW abklemmen, oder? Dann bliebe nur noch LM324N.
Zitat :
unlock hat am 13 Sep 2018 13:14 geschrieben :
|
Zitat :
|
Noch was: wo ich seinerzeit festgestellt habe dass SM2000 nicht richtig funktioniert, habe ich noch zwei weitere SM2000 im Internet gekauft. Alle drei funktionieren gleich, aber mein (einziger) Sonnenfühler funktioniert auf keinem der drei SM2000.
|
Hast Du hierzu auch einen Sonnenfühler?Diesen könntest Du zur Vergleichsmessung heranziehen! |
Leider habe ich nur meinen orig. Sonnenfühler...
Zitat :
unlock hat am 13 Sep 2018 13:14 geschrieben :
|
Zitat :
| Da es früher Fragen über die Stromversorgung der Sonnenfühler gegeben hat, habe ich es noch mal an Steuerung überprüft und keine weitere relevante Teile gefunden.
|
Du sollst erst mal nicht nach Teilen suchen,sondern den Fühler abklemmen und dann die Spannung an diesen Anschlüssen messen.
Am besten nimmst Du dazu ein Multimeter oder ein anderes Instrument mit hochohmiger Eingangsimpendanz,um die Ausgangsspannung nicht zu verfälschen! |
Genauso habe ich schon gemessen (Multimeter), werde ich heute abend wiederholen, wie oben schon erwähnt.
|
BID = 1043210
Urosevic Gerade angekommen
Beiträge: 12 Wohnort: Bad Soden
|
Zitat :
Otiffany hat am 13 Sep 2018 12:19 geschrieben :
|
Was sind denn das für Lötstellen? (siehe roter Kreis!)
Bitte mal nachlöten!!
Gruß
Peter
|
Wird gemacht - danke!
|
BID = 1043211
Urosevic Gerade angekommen
Beiträge: 12 Wohnort: Bad Soden
|
Also, gestern abend habe ich einiges gemessen und ausprobiert...
Zitat :
Urosevic hat am 13 Sep 2018 15:11 geschrieben :
|
Zitat :
unlock hat am 13 Sep 2018 13:14 geschrieben :
|
Zitat :
Urosevic hat am 13 Sep 2018 00:08 geschrieben :
|
Einen Kurzschluss gibt es nicht. |
Ok,dann müsste ja ohne den Sonnenfühler Spannung anliegen!?
|
Habe keine Spannung gemessen
Das werde ich heute abend zu Hause wieder prüfen, nicht dass ich wg. "Freigabe" usw. was zu hastig gemacht habe. |
Gemessen: ohne Sonnenfühler (Pins 6&7 offen), gibt es ca. 0,1mV zw. 6&7. Zu Masse haben die beiden 2,2V
Zitat :
unlock hat am 13 Sep 2018 13:14 geschrieben :
|
Zitat :
|
Falls ich eine Spannung am Eingang des Sonnenfühlers anschließe, die wird nach dem B80C800 runtergedrückt, egal ob die Fotozelle belichtet ist oder nicht. LM324N kaputt? |
Wie hoch ist denn die angelegte Spannung,und wird der Strom begrenzt durch z.B.einen Widerstand?
Außer dem LM gibt es ja noch Gleichrichter,die Supressordiode und den Elko. |
Habe eine 9V Batterie benutzt, mit 1K Wiederstand den Strom begrenzt. Ich konnte die Spannung nach dem Gleichrichter gerade noch über 3-4V messen. Zener 2v7 und Elko habe ich zum Test kurzzeitig abgeklemmt bzw. ausgetauscht. Keine erhöhung der Spannung. Musste noch zum Test BZW abklemmen, oder? Dann bliebe nur noch LM324N.[/quote]
Nun sprechen wir über Sonnenfühler alein, also nicht an SM2000-1 Steuerung angeschlossen. Eine alte 9V Batterie mit ca. 8V, über R 1K an Eingänge des Sonnenfühlers angeschlossen, wo die Spannung noch ca. 4,8V ist. Nach dem Gleichrichter sind noch 3,6V zu messen. Das ist der Vcc zum LM324N, dessen Pins dann so aussehen:
Pin 1: zw. -0,6mV und -2,4mV (variert nach unten bei belichtung)
Pin 2: -2,5mV
Pin 5: 0,92V
Pin 6: 0,24V
Pin 7: 2,26V - 2,27V
Pin 8: 2,20V - 2,22V
Pin 13: 0,8mV
Auch die Supressordiode (BZW) habe ich kurzzeitig abgeklemmt: keine Änderung.
Zitat :
unlock hat am 13 Sep 2018 13:14 geschrieben :
|
Zitat :
|
Noch was: wo ich seinerzeit festgestellt habe dass SM2000 nicht richtig funktioniert, habe ich noch zwei weitere SM2000 im Internet gekauft. Alle drei funktionieren gleich, aber mein (einziger) Sonnenfühler funktioniert auf keinem der drei SM2000.
|
Zitat :
| | Hast Du hierzu auch einen Sonnenfühler?Diesen könntest Du zur Vergleichsmessung heranziehen! |
Leider habe ich nur meinen orig. Sonnenfühler... |
Habe gestern auch den zweiten SM2000-1 getestet, Sonnenfühler angeschlossen und Spannungen (am LM358 bzw. LSI Pin 4) gemessen. Es gibt keine nennenswerte Unterschiede. Interessant: gemessene Spannung am Sonnenfühler ca. 0,1mV, aber nach dem Gleichrichter sind es ca. 0,5V. Sollte ich hier meinen alten Oszilloskop einschalten und prüfen, was für "0,1mV" das sind?! (Wechselspannung vielleicht...)
Andere Spannungen am LM324N waren viele auf Null, ich vermute weil die Vcc von 0,5V nicht ausreicht.
|
BID = 1043212
Otiffany Urgestein
     
Beiträge: 13779 Wohnort: 37081 Göttingen
|
Löte mal die von mir bemängelten Lötstellen nach! Vielleicht sind da noch andere Lötstellen, die ich auf dem Bild nicht identifizieren konnte.
Gruß
Peter
_________________
Ich ignoriere Beiträge, die ohne Anwendung der deutschen Rechtschreibung verfaßt werden!
|
|
Zum Ersatzteileshop
Bezeichnungen von Produkten, Abbildungen und Logos , die in diesem Forum oder im Shop verwendet werden, sind Eigentum des entsprechenden Herstellers oder Besitzers. Diese dienen lediglich zur Identifikation!
Informationen zu Schlafdecken
Pfannenarten gut erklärt
Impressum
Datenschutz
Copyright © Baldur Brock Fernsehtechnik und Versand Ersatzteile in Heilbronn Deutschland
gerechnet auf die letzten 30 Tage haben wir 18 Beiträge im Durchschnitt pro Tag heute wurden bisher 21 Beiträge verfasst © x sparkkelsputz Besucher : 187794282 Heute : 8907 Gestern : 20801 Online : 515 17.12.2025 19:35 7 Besucher in den letzten 60 Sekunden alle 8.57 Sekunden ein neuer Besucher ---- logout ----viewtopic ---- logout ----
|
xcvb
ycvb
0.0661759376526
|