Miele Wäschetrockner Kondenstrockner Novotronic T455-C Reparaturtipps und Ersatzteile zum Fehler: Im Unterforum Reparatur - Haushaltsgeräte - nur lesen - Beschreibung: Waschmaschine, Wäschetrockner, Trockner, Geschirrspüler, Microwelle, Bügeleisen, Herd, Elektroherd, Kühlschrank, Rasierer, Spülmaschine, Küchenmaschine und alle anderen Geräte der Haushaltstechnik. READ ONLY!
Elektronik- und Elektroforum Forum Index >>
Reparatur - Haushaltsgeräte - nur lesen
Reparatur - Haushaltsgeräte - nur lesen : Waschmaschine, Wäschetrockner, Trockner, Geschirrspüler, Microwelle, Bügeleisen, Herd, Elektroherd, Kühlschrank, Rasierer, Spülmaschine, Küchenmaschine und alle anderen Geräte der Haushaltstechnik. READ ONLY! |
| Autor |
|
Wäschetrockner Miele Novotronic T455-C |
Fehler gefunden
|
|
|
|
BID = 428057
Gilb Urgestein
     
Beiträge: 16259 Wohnort: Gardine (Gardinenhof)
|
|
OK, Danke, Wolfgang,
laß uns mal Folgendes probieren:
Gerätetür öffnen,
Gerät ausschalten,
den Türverschluss mit einem Schraubendreher "überlisten" und einrasten,
Gerät einschalten,
Programmwähler auf "15 Minuten Kaltluft" drehen.
Wenn die Trommel sich nicht von alleine dreht,
diese mal mit der Hand an der Trommelrippe anschieben.
Dreht sie nun?
Evtl. mal ein paar Sekunden warten, bis die andere Drehrichtung angesteuert wird,
dann erneut beobachten / anschieben.
Was stellst Du fest?
Mit freundl. Gruß
der Gilb |
Erklärung von Abkürzungen |
BID = 428061
wolfikraus Gerade angekommen
Beiträge: 17 Wohnort: Eilsbrunn
|
|
Hallo,
ok, habe den Türschalter überlistet und auf Kaltluft gestellt.
Gebläse fängt sofort zu laufen an, Trommel bewegt sich aber nicht, weder in die eine, noch in die andere Richtung - auch nicht durch anschieben.
Trommel läßt sich aber von Hand problemlos und leichtgängig anschubsen.
Gruß
Wolfgang
[ Diese Nachricht wurde geändert von: wolfikraus am 9 Mai 2007 9:13 ] |
Erklärung von Abkürzungen |
BID = 428065
Gilb Urgestein
     
Beiträge: 16259 Wohnort: Gardine (Gardinenhof)
|
Dann wird wohl der Treibriemen gerissen oder abgesprungen sein.
Wenn Du den Gerätedeckel entfernst, siehst Du den Treibriemen doch auf der Trommel.
Lässt er sich anheben (ist er locker oder sogar gerissen, dass Du ihn herausziehen kannst)?
Erklärung von Abkürzungen |
BID = 428070
wolfikraus Gerade angekommen
Beiträge: 17 Wohnort: Eilsbrunn
|
Hallo,
habe den Gerätedeckel abgenommen und sehe den Treibriemen im hinteren Drittel der Trommel (Teilenummer 378 7310) fest und straff auf der Trommel anliegen. Habe versucht, ihn anzuheben, ist nur sehr schwer möglich.
Gruß
Wolfgang
[ Diese Nachricht wurde geändert von: wolfikraus am 9 Mai 2007 9:32 ]
Erklärung von Abkürzungen |
BID = 428071
Gilb Urgestein
     
Beiträge: 16259 Wohnort: Gardine (Gardinenhof)
|
Hallo Wolfgang,
dann wird der kleine Treibriemen am Untersetzungsgetriebe (hinten am Motor) wohl gerissen sein?!
Dazu musst Du wohl die Vorderwand öffnen und das Gebläse unten rechts herausbauen. (Hinten dran ist diese Untersetzung)
Der Ausbau des vorderen Gebläses ist z.B. hier beschrieben: https://forum.electronicwerkstatt.d.....n.pdf
MfG
der Gilb
[ Diese Nachricht wurde geändert von: Gilb am 9 Mai 2007 9:41 ]
Erklärung von Abkürzungen |
BID = 428075
wolfikraus Gerade angekommen
Beiträge: 17 Wohnort: Eilsbrunn
|
Hallo,
habe die Vorderwand ausgebaut und mal an dem großen Lüfterrad unten rechts gedreht - die Trommel läuft da einwandfrei mit.
Habe dann mal den Trockner eingeschalten um zu sehen, woher das Lüftergeräusch kommt - und bingo - es scheint wohl 2 Lüfter zu geben - einer der von hinten links bläst (dieser läuft) und der Hauptmotor rechts unten, dieser dreht sich nicht!
Gruß
Wolfgang
Erklärung von Abkürzungen |
BID = 428178
Gilb Urgestein
     
Beiträge: 16259 Wohnort: Gardine (Gardinenhof)
|
Hallo Wolfgang,
bin wieder da.
Eingangs hattest Du doch mal von Problemen mit den Reversierrelais auf der Leistungselektronik berichtet.
Vielleicht ist dort wieder etwas defekt?
Unten an der Leistungselektronik findest Du ja auch die Stecker der Verbindungsleitungen zum vorderen Gebläse (Umluftlüfter/Prozeßluftgebläse), dort kannst Du doch, bei geöffneter Vorderwand und im Kaltluft-Programm messen, ob der Motor überhaupt Spannung bekommt.
(Dieses setzt natürlich Meßgeräte voraus. Wie bist Du damit inzwischen ausgestattet?)
MfG
der Gilb
_________________
Ich bin der Gilb und wohne in Euren Gardinen. Meine Freunde sind Eumel und die Fleckenzwerge.
[url=https://forum.electronicwerkstatt.de/phpBB/vorstellung.php?vid=26240]Hier meine Vorstellung:
VORSICHT! Geräte stets spannungslos machen!<BR
Erklärung von Abkürzungen |
BID = 428202
wolfikraus Gerade angekommen
Beiträge: 17 Wohnort: Eilsbrunn
|
Hallo,
dass mit den Steuerrelais habe ich nur aus einem anderen Forumsbeitrag herausgelsen und darauf getippt, hatte also nichts mit dem tatsächlichen Defekt meines Trockners zu tun.
Wo muss ich genau messen, um die Spannung zum Motor festzustellen?
-> Wenn ich unten rechts vor dem Gebläse/Trommelmotor (direkt unterhalb und vor dem Lüfterrad) an dem Stecker messe, wird mir bei einem eingestellten Wert am Meßgerät von 200V der Meßwert 10,6 angezeigt
Gruß
Wolfgang
[ Diese Nachricht wurde geändert von: wolfikraus am 9 Mai 2007 15:16 ]
Erklärung von Abkürzungen |
BID = 428208
Gilb Urgestein
     
Beiträge: 16259 Wohnort: Gardine (Gardinenhof)
|
Hallo Wolfi,
da misst Du wahrscheinlich Mist.
Denn dort sitzt nur ein Temperaturregler oder ein Kondensator.
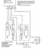
Stelle das Meßgerät auf den höchsten Wechselspannungsmeßbereich und miß dann, wie im Bild erklärt wird.
Hole dir lieber einen Elektro-Fachmann hinzu, wenn Du im Umgang mit Meßgeräten und, vor Allem, Netzspannung nicht geübt bist.
!!! Es lauert der Stromtod !!!
MfG
der Gilb
Erklärung von Abkürzungen |
BID = 428217
wolfikraus Gerade angekommen
Beiträge: 17 Wohnort: Eilsbrunn
|
Hallo,
passt schon, hab da als Informatiker wenigstens minimale Kenntnisse
-> Da liegt weder auf Pin 1/2 noch auf Pin 2/3 Spannung an
-> Hats da die Steuerung zerbröselt?
Gruß
Wolfgang
Erklärung von Abkürzungen |
BID = 428223
Gilb Urgestein
     
Beiträge: 16259 Wohnort: Gardine (Gardinenhof)
|
Sieht schwer danach aus.
Wohlmöglich durch den Kurzschluss in der Trommelbeleuchtung?
Bau die Platine (bei spannungsfreiem Gerät!) doch mal aus und überprüfe die Leiterbahnen auf Vollständigkeit und Unversehrtheit.
Die Leistungselektronik ist aussen, im Türbereich, mit einer Schraube befestigt.
MfG
der Gilb
Erklärung von Abkürzungen |
BID = 428225
Gilb Urgestein
     
Beiträge: 16259 Wohnort: Gardine (Gardinenhof)
|
 Nachtrag: Prüfe bitte auch den Drucktastenschalter (oben in der Schalterblende) und seine Leiterbahnen.
Hast Du den Schaltplan gefunden? Dann gib bitte seine Material-Nr. und die TI-Bezeichnung noch durch.
 der Gilb
Erklärung von Abkürzungen |
BID = 428239
wolfikraus Gerade angekommen
Beiträge: 17 Wohnort: Eilsbrunn
|
Hallo,
BINGO! die Platine war an den Leiterbahnen zum Motorkontaktstecker unterbrochen
-> Habe das feingelötet und nun freut sich mein Frauchen wieder
VIELEN DANK für den Top-Support!
Gruß
Wolfgang
Erklärung von Abkürzungen |
BID = 428270
Gilb Urgestein
     
Beiträge: 16259 Wohnort: Gardine (Gardinenhof)
|
Na prima, Wolfgang,
ich freue mich auch.
Jetzt wünsche ich dir aber erst mal einen längeren störungsfreien Betrieb.
Wenn Du keine Fragen mehr in der Sache hast,
deine Maschine die nächsten paar Testläufe
ohne Mucken übersteht, kannst Du das Thema
hier beenden, indem Du auf die entsprechende
Schaltfläche unter dem letzten Beitrag klickst.
Dort ist auch eine Möglichkeit, sich (kostenlos!)
zu bedanken.
Viel Freude noch, mit der guten Miele.
Mit freundlichen Grüßen
der Gilb
_________________
Ich bin der Gilb und wohne in Euren Gardinen. Meine Freunde sind Eumel und die Fleckenzwerge.
[url=https://forum.electronicwerkstatt.de/phpBB/vorstellung.php?vid=26240]Hier meine Vorstellung:
VORSICHT! Geräte stets spannungslos machen!<BR
Erklärung von Abkürzungen |
Liste 1 MIELE |
|
Das Thema ist erledigt und geschlossen. Es kann nicht mehr geantwortet werden !
Zum Ersatzteileshop
Bezeichnungen von Produkten, Abbildungen und Logos , die in diesem Forum oder im Shop verwendet werden, sind Eigentum des entsprechenden Herstellers oder Besitzers. Diese dienen lediglich zur Identifikation!
Impressum
Datenschutz
Copyright © Baldur Brock Fernsehtechnik und Versand Ersatzteile in Heilbronn Deutschland
gerechnet auf die letzten 30 Tage haben wir 18 Beiträge im Durchschnitt pro Tag heute wurden bisher 3 Beiträge verfasst © x sparkkelsputz Besucher : 187929291 Heute : 6387 Gestern : 17227 Online : 337 25.12.2025 9:19 18 Besucher in den letzten 60 Sekunden alle 3,33 Sekunden ein neuer Besucher ---- logout ----viewtopic ---- logout ----
|
xcvb
ycvb
0,0334548950195
|