| Autor |
|
|
|
BID = 123194
frank03021973 Gerade angekommen
Beiträge: 13 Wohnort: 40721 Hilden
|
|
Geräteart : Fernsehgerät
Hersteller : Loewe
Gerätetyp : Art TV700
Chassis : ?
Messgeräte : Multimeter, Oszilloskop
______________________
Hallo Fersehprofis,
nach ersten Untersuchungen meines Löwe Fernsehers komme ich mit der Fehlersuch nicht weiter:
Loewe ART TV 700 S-PAL BS33
Artikel 69424 L 00
Chassis-Aufkleber: 884 85020.010 033 12330
Das Gerät hat folgenden Fehler:
Beim Einschalten zwitschert das Schaltnetzteil kurz,
geht aber dann sofot wieder aus. Wenn ich geduldig so
bis zu 50 mal versuche das Gerät am Netzschalter ein
zuschalten dann läuft es irgendwann.
Netzteil schon auf kalte Lötstelle untersucht und nachgelötet. Kein Erfolg. Vermute einen trockenen Kondensator.
Erwärmen und abkühlen habe ich auch schon ohne Erfolg probiert.
Habe leider keinen Schaltplan. Kann mir vielleicht jemand helfen.
Vielen Dank für die Hilfe.
|
Erklärung von Abkürzungen |
BID = 123199
Daisy Neu hier

Beiträge: 21 Wohnort: Schwabenland
|
|
Hi
Wechsel im Schaltnetzteil alle Elko`s |
Erklärung von Abkürzungen |
BID = 123201
frank03021973 Gerade angekommen
Beiträge: 13 Wohnort: 40721 Hilden
|
Hallo,
hat denn jemand einen Schaltplan von diesem Chassis
oder zumindest von der Netzteil Ecke.
Meine Mailadresse: f.evertz äht gmx.de (automatisch editiert wegen spamgefahr)
Besten Dank
Erklärung von Abkürzungen |
BID = 123219
Alde Stammposter
   
Beiträge: 337 Wohnort: Speyer
|
Grüss Dich,
heiz doch dem Teil einfach mal mit nem Föhn ein.
Wenns denn wirklich die Elcos sind,
geht er an.
Dann einfach mal mit Kältespray die Elcos
runterkühlen.
Gerät schaltet dann meist ab.....
So kann man die Elcos ermitteln.
Gruss Alde 
Erklärung von Abkürzungen |
BID = 123270
torti Stammposter
    Beiträge: 479
|
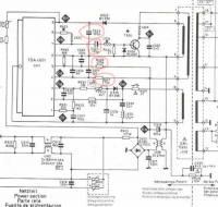
die 2 100uF Elkos neben dem Netzteil-BU.
1x 100uF 63V und 1x 100uF 25V.
Zudem neben dem Netztraffo auch die 2 Widerstände. Je nach Gerät sind das 270kOhm, 470kOhm, 680kOhm. Also vorher nachsehen, und die richtigen einbauen.
Die Widerstände verändern ihren Wert, und da startet das Netzteil nicht mehr so gut.
Erklärung von Abkürzungen |
BID = 123303
frank03021973 Gerade angekommen
Beiträge: 13 Wohnort: 40721 Hilden
|
Hallo,
habe nun C622, C623 sowie R627, R628 ausgetausch.
C622 hatte nurnoch halbe Kapazität - Also ein Treffer
Seit dem spring das Gerät gleichmäßig an, geht aber
nach ca. 2 Sekunden wieder auf Standby.
Gibt es für mich noch einen heißen Tipp?
Vielen Dank.
Erklärung von Abkürzungen |
BID = 123487
torti Stammposter
    Beiträge: 479
|
Kindersicherung ?
Schon mit FB probiert einzuschalten?
Die Widerstände sind ja die richtigen? der 470kOhm ist als bösewicht bei Loewe ja bekannt.
Erklärung von Abkürzungen |
BID = 123732
frank03021973 Gerade angekommen
Beiträge: 13 Wohnort: 40721 Hilden
|
Hallo,
hattest natürlich recht.
Mit der Fernbedienung läuft die Kiste wieder perfekt!
Nochmal vielen Dank für die professionelle und gezielte
Hilfe - einfach spitze!!!
Gruß
Frank
Erklärung von Abkürzungen |