Fragfe zu einfacher Strombegrenzungsschaltung Im Unterforum Alle anderen elektronischen Probleme - Beschreibung: Was sonst nirgendwo hinpasst
| Autor |
|
Fragfe zu einfacher Strombegrenzungsschaltung |
|
|
|
|
BID = 94449
Makersting Schriftsteller
    
Beiträge: 612 Wohnort: Ostfriesland
|
|
Hallo,
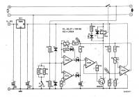
ich habe folgende Strombegrenzungsschaltung gebaut. Die 1,6V an der LED sind mit DVM genessen.
Frage: Angenommen RL sei 0 Ohm und die Betriebsspannung variabel. Wie klein darf die Spannung zwischen dem Kollektor und 0V minimal werden, damit die Strombegrenzungsschaltung noch den maximal eingestellten Strom liefert? (1,6V???)
Gruß,
Martin. |
|
BID = 94450
Makersting Schriftsteller
    
Beiträge: 612 Wohnort: Ostfriesland
|
|
BID = 94452
Makersting Schriftsteller
    
Beiträge: 612 Wohnort: Ostfriesland
|
Nochmal ach ja - ist doch wichtig: RL ist nicht 0 Ohm sondern ein 12V Bleiakku.
Gruß,
Martin.
|
BID = 94460
perl Ehrenmitglied
       
Beiträge: 11110,1 Wohnort: Rheinbach
|
Diese Spannung kann sogar etwas kleiner als die Flußspannung der LED, also vielleicht 1,1V, werden, bevor der Kollektorstrom ernstlich abfällt.
Falls du vorhast damit 12V Akkus zu laden, würde ich dir aber empfehlen den 750 Ohm Widerstand mindestens zu verdoppeln, damit der Strom durch die LED nicht so groß wird.
_________________
Haftungsausschluß:
Bei obigem Beitrag handelt es sich um meine private Meinung.
Rechtsansprüche dürfen aus deren Anwendung nicht abgeleitet werden.
Besonders VDE0100; VDE0550/0551; VDE0700; VDE0711; VDE0860 beachten !
[ Diese Nachricht wurde geändert von: perl am 24 Aug 2004 14:14 ]
|
BID = 94471
Makersting Schriftsteller
    
Beiträge: 612 Wohnort: Ostfriesland
|
Hallo perl,
die LED beginnt erst zu leuchten wenn ich mich dem eingestellten Max. Strom nähere - der meiste Strom geht vorher zur Basis vom Transistor.
Ist es im Fall des max. Stromes nicht so, dass sich der Strom der durch den 750 Ohm Widerstand fließt exakt zwischen Basis und LED aufteilt? So würde die LED nicht überlastet - statt rechnerischen rund 20 mA, würden nur noch rund 10 mA durch die LED fließen.
Betriebspannung bei I max = 16V
I max = 1,5A
(beides gemessen)
Die ganze Rechnerei übrigens deshalb, weil ich mich bei fast vollem Akku nahe den 16 V nähere. (16 V - 14,0 V [eine Schaltung schaltet bei 14V die Ladung des Akkus ab]= 2V. Und 2V sind > 1,6 V. Also noch 0,4V 'Luft', die an den Transistoren verbraten werden und bis Ende der Akkuladung wird mit I max gemessen)
Gruß,
Martin.
|
BID = 94509
Makersting Schriftsteller
    
Beiträge: 612 Wohnort: Ostfriesland
|
Hi,
1. in der letzten Zeile müsste es statt 'gemessen' 'geladen' heißen.
2. Hab deb Strom zur LED gemessen: tatsächlich 9,1 mA bei I max.
Gruß und Dank,
Martin.
|
BID = 94534
perl Ehrenmitglied
       
Beiträge: 11110,1 Wohnort: Rheinbach
|
Zitat :
Makersting hat am 24 Aug 2004 14:34 geschrieben :
|
Hallo perl,
die LED beginnt erst zu leuchten wenn ich mich dem eingestellten Max. Strom nähere - der meiste Strom geht vorher zur Basis vom Transistor.
|
Das stimmt schon, aber dann arbeitet die Schaltung auch noch nicht als Konstantstromquelle.
Zitat :
|
Ist es im Fall des max. Stromes nicht so, dass sich der Strom der durch den 750 Ohm Widerstand fließt exakt zwischen Basis und LED aufteilt? |
Nein, die LED arbeitet als Konstantspannungquelle.
Der Basisstrom ist gleich dem Laststrom dividiert durch das Produkt der Stromverstärkungsfaktoren. Bei guten Transistoren ist er also gering und der LED-Strom hoch.
Zitat :
|
Betriebspannung bei I max = 16V
I max = 1,5A
(beides gemessen)
|
Das hatte ich auch so erwartet.
_________________
Haftungsausschluß:
Bei obigem Beitrag handelt es sich um meine private Meinung.
Rechtsansprüche dürfen aus deren Anwendung nicht abgeleitet werden.
Besonders VDE0100; VDE0550/0551; VDE0700; VDE0711; VDE0860 beachten !
|
BID = 94566
hannoban Schreibmaschine
    
Beiträge: 1722 Wohnort: Hinter Düsseldorf die 4. Mülltonne links
|
Jetzt frage ich mich aber wirklich warum keiner einfach den LM317T als Ladeschaltung vorschlägt. Der regelt doch die Spannung automatisch auf den eingestellten Wert und hat außerdem diese eingebaute Strombegrenzung von 1,5A. Überladung bei richtiger Beschaltung also ausgeschlossen. Lediglich gegen Rückwärtsstrom muß man ihn absichern.
Ist das nicht das einfachste??? Ich hab sogar beim Apotheken-Klaus einen Spannungsregler gesehen, der Speziell für das Laden von Bleiakkus konzipiert ist. Villeicht braucht man den garnichtmehr gegen Rückwärtsstrom absichern?!?
MfG hanno...
|
BID = 94577
hannoban Schreibmaschine
    
Beiträge: 1722 Wohnort: Hinter Düsseldorf die 4. Mülltonne links
|
Ach sieh mal da! Ich hab ihn sogar gefunden, was bei der Suchfunktion von Conrad i.d.R. ein wahres Wunder ist.
http://www.produktinfo.conrad.com/d.....7.pdf
Und er ist wirklich gegen Rückwärtsstrom abgesichert, hat einen Drop-Out von 2,1 - max. 2,6 Volt und die 1,5 Ampere Strombegrenzung.
MfG hanno...
|
BID = 94592
Makersting Schriftsteller
    
Beiträge: 612 Wohnort: Ostfriesland
|
Hallo hanoban,
also, ich glaube ich muss das 'Projekt' mal näher erläutern.
Ich habe die unten Schaltung aufgebaut, um einen Autoakku von Sept. bis Mai über den Winter zu bringen. Dazu wird er bei erreichen der einstellbaren Ladeentspannung über zusätzliche dicke Widerstände entladen und die Ladung beginnt erst wieder wenn eine bestimmte Spannung erreicht ist. Man könnte das auch ohne Entladewiderstände machen, nur denn wird der Akku den Winter über etwas 'träge'.
Ansich ist diese Schaltung gedacht, um sie mit einem normalen Ladegerät zu kombinieren. Nun wollte ich diese Schaltung und den Lader in einem Gehäuse haben. Also habe ich noch einen 2A Trafo mit Gleichrichter + obige Strombegrenzungsschaltung 'drumherum' gebastelt.
Mit P1 wird eine gewisse Hysterese eingestellt, so dass der Akku erst bei erreichen einer bestimmten unteren Spannung wieder geladen wird. P1 habe ich zusätzlich in doppelter Ausführung (umschaltbar) für eine Ladung die bei 13,8V endet und bei 12,4V wieder beginnt, um den Akku voll zu halten. Der zweite Trimmer P1 hat die Schaltschwellen 13,8 V und 11V, um ihn zyklisch zu entladen und laden.
Da die Gleichgerichtete Spannung 16 V betrug und das nahe an der Ladeschlussspannung von 13,8 V kommt, war ich am überlegen, ob ich die Strombegrenzungsschaltung nicht zu viele Volt frisst. Das würde mit dem LM317 zu eng werden. Ausserdem hatte ich die Darlingtonstufe der oben gezeigeten Strombegrenzung eh noch in dem Gahäuse sitzen, in dem ich die ganze Schaltung eingebaut habe. (das Gehäuse diente vorher als Netzteil)
Ach ja, das Copyright der hier abgebildeteten Schaltung hat der Elektor Verlag (aus: 305 Schaltungen).
Gruß,
Martin.
|
BID = 94612
hannoban Schreibmaschine
    
Beiträge: 1722 Wohnort: Hinter Düsseldorf die 4. Mülltonne links
|
Hmmm...
Schön und gut. Selbstverständlich kannst du diese Geschichten glauben, daß man einen Bleiaccu über Winter am besten Zyklisch lädt und entlädt. Ich persönlich halte das für absoluten HUMBUG. Grade ein Starteraccu, mit seinen dünnen Elektroden, halte ich für viel zu empfindlich, als daß das gut für ihn sein könnte. Was ich allenfalls noch für möglich halte, sind diese Geräte, die mit extrem hohen und kurzen Entladeströmen, Sulfatablagerungen verhindern sollen. Alerdings bin ich mir sicher, daß du dem Starterakku mit einer zklischen Entladung auf 11 Volt mehr schadest als alles andere. Überall ist zu lesen, daß sich ein Bleiakku über lange Zeit mit 13,8 Volt bei 20 Grad Celsius am aller wohlsten fühlt. Und was ich bisher von der Chemie eines Akkus weiß, bestätigt das. Bei Akkus, die oben Einfüllmöglichkeit für destiliertes Wasser bieten, schadet sogar eine leichte Überladung nicht, wenn man dafür sorgt, daß der Säurestand nicht unter die Mindestmarke sinkt.
Aber wie gesagt, mach du wie du meinst. Kannst ja mal googeln, und dich ausreichend Informieren.
MfG hanno...
|
BID = 94617
perl Ehrenmitglied
       
Beiträge: 11110,1 Wohnort: Rheinbach
|
Zitat :
| | Alerdings bin ich mir sicher, daß du dem Starterakku mit einer zklischen Entladung auf 11 Volt mehr schadest als alles andere. |
Hannoban hat Recht. Nach meiner Kenntnis ist eine Starterbatterie nach 80 solcher Zyklen hinüber.
_________________
Haftungsausschluß:
Bei obigem Beitrag handelt es sich um meine private Meinung.
Rechtsansprüche dürfen aus deren Anwendung nicht abgeleitet werden.
Besonders VDE0100; VDE0550/0551; VDE0700; VDE0711; VDE0860 beachten !
|
BID = 94645
chilla Schreibmaschine
    
Beiträge: 1403 Wohnort: von hier zwei mal rechts und dann zwei mal links
|
ELV hat zu diesem Zweck eine Schaltung entwickelt (eigentlich zwei), mit denen Bleiakkus für ein paar µS mit ca 80A belastet werden.
eine Version ist nur zum entladen, eine Andere Version ist mit integriertem automatsichen Ladegerät.
beugt halt Sulfatablagerungen vor und entfernt sie auch.
www.elv.de
mfg CHillA
_________________
Wenn man erst einmal die Sache verstanden hat, kapiert man auch, wies im Handbuch gemeint war.
Haftungsausschluß:
Bei obigem Beitrag handelt es sich um meine private Meinung.
Rechtsansprüche dürfen aus deren Anwendung nicht abgeleitet wer
|
BID = 94670
Makersting Schriftsteller
    
Beiträge: 612 Wohnort: Ostfriesland
|
Hi,
sehr interessant! Mir war bisher nur bekannt, dass eine Zyklische Ladung/Entladung eher Hilft als das sie schadet. ich bin mir nicht mehr ganz sicher, wo ich diese Info her habe, glaube aber aus einer Elektorschaltung (nicht diese). Und der Elektor Verlag ist mir bisher durch gut recherchierte Schaltungen aufgefallen.
Wenn dem so sei, ist meine Schaltung natürlich garnicht so gut. Dann müsste ich sie ummodeln, dass sie schon eher anfängt nachzuladen. Hat jemand einen Link zur Hand, der eure Theorie bestätigt (würde mir das langwierige googeln ersparen).
Hat jemand ne Idee, wie man eine sehr kurze, jedoch kräfige Entladung realisieren könnte? Am besten natürlich so, dass ich sie in meine bisherige Schaltung integrieren könnte(bisher entlade ich mit zwei dicken 15 Ohm Widerständen).
Gruß,
Martin.
|
BID = 94692
Makersting Schriftsteller
    
Beiträge: 612 Wohnort: Ostfriesland
|
So, hab mich schlau gegoogelt. Tatsache, ihr hattet vollkommen recht. Ich nehme an, dass ich NiCd Akkus mit Bleiakkus verwechselt habe...
Bleibt noch die Frage, wie ich einen kurzen, kräftigen Entladeimpuls hinbekomme. Spntan denke ich an dicken FET und der irgendwie mit Hilfe eine Kondensators für nur kurze Zeit offengehalten wird.
Wer kann mir mit ner Schaltung helfen, wie auch immer die realisiert sein mag? (ich habe ein 1*UM Relais in der schaltung, mit der ich bisher von Ladung auf Entladung umgeschaltet habe - im Entladezweig wäre so eine Schaltung integrierbar)
Gruß,
Martin.
|
|
Zum Ersatzteileshop
Bezeichnungen von Produkten, Abbildungen und Logos , die in diesem Forum oder im Shop verwendet werden, sind Eigentum des entsprechenden Herstellers oder Besitzers. Diese dienen lediglich zur Identifikation!
Impressum
Datenschutz
Copyright © Baldur Brock Fernsehtechnik und Versand Ersatzteile in Heilbronn Deutschland
gerechnet auf die letzten 30 Tage haben wir 18 Beiträge im Durchschnitt pro Tag heute wurden bisher 0 Beiträge verfasst © x sparkkelsputz Besucher : 187854158 Heute : 1742 Gestern : 21855 Online : 112 21.12.2025 3:46 10 Besucher in den letzten 60 Sekunden alle 6.00 Sekunden ein neuer Besucher ---- logout ----viewtopic ---- logout ----
|
xcvb
ycvb
0.0861530303955
|