| Autor |
Hilfe!! Suche nach Transformator HEC0309/A EE-19 Suche nach: transformator (1313) |
|
|
|
|
BID = 1097808
Marcus_82 Gerade angekommen
Beiträge: 7 Wohnort: Rosenheim
|
|
Guten Abend liebe Forum Mitglieder!
Ich bin neu Hier und wende mich an euch da ich mit meinem Latein am Ende Bin
Hab einen Haier Weinkühlschrank für den ich weder die Steuerplatine noch das gesuchte Ersatzteil bekomme!!
Ich dachte eigenlich das alles bei google finden kann aber ich komm auf keinen grünen zweig
nun bin ich hier gelandet und hoffe das mir jemand weiter helfen kann ?!
Bin auf der suche nach diesen Transformator oder auch eine alternative andere bauform oder so da ich genügend platz im Gerät hätte um ihn an andere Stelle mit Kabeln Einbauen könnte.
Es handelt sich um Folgendes Bauteil HEC0309/A EE19
Ich finde weder das Teil Noch einen Schaltplan
Kann mir jemand weiter Helfen
Vielen dank schon mal im vorraus
Lg Marcus
|
|
BID = 1097810
bluebyte Schriftsteller
    
Beiträge: 711 Wohnort: Unterfranken
|
|
Hi, das ist kein handelsübliches Bauteil, wirst Du so nicht bekommen.
Woher weißt Du, daß das Teil defekt ist ??
_________________
Gruß
bluebyte |
|
BID = 1097815
BlackLight Inventar
      Beiträge: 5461
|
Zitat : Marcus_82 hat am 21 Mai 2022 18:49 geschrieben :
| Es handelt sich um Folgendes Bauteil HEC0309/A EE19
Ich finde weder das Teil Noch einen Schaltplan |
Das ist ein Übertrager ("Hochfrequentrafo") aus einem Schaltnetzteil. Ist oft eine kundenspezifische Anfertigung.
Wie schon erwähnt sollte das bei einem SMPS als letztes defekt gehen.
|
BID = 1097845
perl Ehrenmitglied
       
Beiträge: 11110,1 Wohnort: Rheinbach
|
Zitat :
| | Bin auf der suche nach diesen Transformator oder auch eine alternative andere bauform oder so da ich genügend platz im Gerät hätte um ihn an andere Stelle mit Kabeln Einbauen könnte. |
Dann stelle fest, welche Spannung das Schaltnetzteil geliefert hat (vermutlich 12V=) und welchen Strom es mindestens liefern können muss (notfalls anhand der Größe und Zahl der Peltiers oder der auf dem Typenschild angegebenen Leistungsaufnahme) und besorge dir ein neues.
Mit deinen Kenntnissen wirst du das defekte Schaltnetzteil nicht reparieren können.
Achte beim Anschluss des Ersatzes auf korrekte Polarität der Gleichspannung, sonst wird aus deinem Kühlschrank ein Wärmeschrank!
|
BID = 1097848
Mr.Ed Moderator
      
Beiträge: 36328 Wohnort: Recklinghausen
|
Das kann auch ein Kompressorkühlschrank sein. Ansonsten einfach mal einen beitrag mit Gerätedaten im passenden Unterforum eröffnen. Der Wandlertrafo wird nicht der Fehler sein und ist auch nicht zu beschaffen.
_________________
-=MR.ED=-
Anfragen bitte ins Forum, nicht per PM, Mail ICQ o.ä. So haben alle was davon und alle können helfen. Entsprechende Anfragen werden ignoriert.
Für Schäden und Folgeschäden an Geräten und/oder Personen übernehme ich keine Haftung.
Die Sicherheits- sowie die VDE Vorschriften sind zu beachten, im Zweifelsfalle grundsätzlich einen Fachmann fragen bzw. die Arbeiten von einer Fachfirma ausführen lassen.
|
BID = 1097849
Onra Schreibmaschine
    
Beiträge: 2516
|
Zitat :
Mr.Ed hat am 22 Mai 2022 15:06 geschrieben :
|
Das kann auch ein Kompressorkühlschrank sein. Ansonsten einfach mal einen beitrag mit Gerätedaten im passenden Unterforum eröffnen. Der Wandlertrafo wird nicht der Fehler sein und ist auch nicht zu beschaffen.
|
Falls EE19 den Kern beschreibt, wirst du wahrscheinlich Recht haben, der bringt nicht viel mehr als 10-12VA, also sehr wenig für einen TEC. Der Fehler wird vermutlich in der näheren Umgebung zu suchen sein, vom Eingangschutz bis zum sekundären Gleichrichter.
Da aber der TO noch nicht mal die Masse angegeben hat, sind alles nur Ratespielchen.
Onra
|
BID = 1097857
Marcus_82 Gerade angekommen
Beiträge: 7 Wohnort: Rosenheim
|
Vielen dank für eure Hilfe
Ja ich weiß im Moment nicht wie ich weiter vorgehen soll..
Ich habe eigentlich so gut wie jedes Bauteil auf der Platine geprüft und so gut wie die meisten ersetzt dennoch geht er immer noch nicht!
1. er war defekt
2. zerlegt
3. alle defekten Bauteile erneuert
4. Sicherung war durch , Dioden auch sowie die widerstände am Transistor,
beide Transistoren defekt, ein großer Kondensator Eingang machte einen Kurzschluss
5. ich hab halt gemeint das der Trafo eine Macke hat weil etwas hört man wenn man ihn einschaltet ... elektrisches bitzeln
und recht viele möglichkeiten gibt es ja nicht mehr ausser einer der Trafos auf der Platine!
wenn ich den Trafo ausbaue ist es weg
messen tu ich am Ausgang des des Trafos einmal 0,6 Volt und einmal 5,9 Volt
das komische ist auch das ich ihn 10 mal einschalten kann und beim 11 mal schiest
die Sicherung und die Dioden wieder.
Ich hänge mal 2 fotos mit an bei dem mit rot umkreisten sind NEU
mit gelb hab ich mehrmals überprüft sogar im ausgebauten zustand
Vielleicht hat ja irgendwer ja noch eine idee
wäre dankbar für jeden tipp
Schönen rest Sonntag zusammen
|
BID = 1097859
Mr.Ed Moderator
      
Beiträge: 36328 Wohnort: Recklinghausen
|
Die Fotos bitte in groß und scharf, statt unscharf, klein und unkomprimiert.
Wie schafft man es derart riesige Fotos für so schlechte Fotos zu erzeugen?
Und nochmals die bitte, endlich die fehlenden Angaben nachzuliefern oder einen Thread im passenden Unterforum mit allen Angaben zu eröffnen.
Haier hat mehr als einen Kühlschrank auf den Markt geschmissen!
_________________
-=MR.ED=-
Anfragen bitte ins Forum, nicht per PM, Mail ICQ o.ä. So haben alle was davon und alle können helfen. Entsprechende Anfragen werden ignoriert.
Für Schäden und Folgeschäden an Geräten und/oder Personen übernehme ich keine Haftung.
Die Sicherheits- sowie die VDE Vorschriften sind zu beachten, im Zweifelsfalle grundsätzlich einen Fachmann fragen bzw. die Arbeiten von einer Fachfirma ausführen lassen.
[ Diese Nachricht wurde geändert von: Mr.Ed am 22 Mai 2022 18:47 ]
|
BID = 1097866
Marcus_82 Gerade angekommen
Beiträge: 7 Wohnort: Rosenheim
|
So Jetzt hab ich ein besseres Bild
Sorry es handelt sich um einen Klarstein Wine Cooler 34 L Kühlschrank 10011580
mit Peletierelement
Ich habs verwechselt als ich die Steuerung gesucht habe mit haier
Lg
|
BID = 1097877
silencer300 Moderator
      
Beiträge: 10172 Wohnort: 94315 Straubing / BY
|
Anmerkung zum Support und Ersatzteilversorgung für solche Geräte auf einer offiziellen Plattform siehe Bild.
VG
_________________
Ich bin nicht faul, ich arbeite im eco-Modus.
|
BID = 1097878
perl Ehrenmitglied
       
Beiträge: 11110,1 Wohnort: Rheinbach
|
Zitat :
| Sicherung war durch , Dioden auch sowie die widerstände am Transistor,
beide Transistoren defekt, ein großer Kondensator Eingang machte einen Kurzschluss |
Na das ist doch schon fast ein Totalschaden.
Wenn du die Bauteile mit der gleichen Beliebigkeit getauscht hast, wie den kleinen Trafo, hast jetzt wahrscheinliche einige neue Fehler.
Zitat :
| | wenn ich den Trafo ausbaue ist es weg |
Logisch.
Wenn du den Netzstecker ziehst auch.
Zitat :
| messen tu ich am Ausgang des des Trafos einmal 0,6 Volt und einmal 5,9 Volt
|
Messen kannst da mit deinem Gerät überhaupt nichts Gescheites.
So ein Trafo wird mit vorwiegend rechteckförmigen Spannungen und einer Frequenz von vlt 30..100kHz betrieben. Ein gewöhnliches DMM zeigt da nur noch Hausnummern.
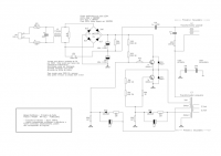
Im Übrigen ist das nicht nur ein Netzteil, sondern auch die Temperaturregelschaltung. Die Aufschrift "RT" am Stecker CN4 verrät es, dass da der Temperaturmesswiderstand angeschlossen wird. Den Rest kann man ja leider nicht erkennen.
|
BID = 1097879
Onra Schreibmaschine
    
Beiträge: 2516
|
Da scheinen viele auszufallen:
https://forum.allaboutcircuits.com/.....1748/
Du musst dich allerdings für Downloads anmelden.
Die beiden Schaltbilder kommen deinem Gerät wohl am Nächsten.
Onra
Der kleine trafo ist der Ansteuertrafo für die Schalttransistoren, ich dachte zuerst der macht StBy.
[ Diese Nachricht wurde geändert von: Onra am 23 Mai 2022 2:08 ]
|
BID = 1097891
Marcus_82 Gerade angekommen
Beiträge: 7 Wohnort: Rosenheim
|
Vielen dank  ja da mach ich mich heute Abend mal weiter auf die suche
und berichte dann
Lg
|
BID = 1097899
prinz. Moderator
       Beiträge: 8935 Wohnort: Gifhorn und Wolfenbüttel
|
Wie kommst Du darauf das der von Haier sein soll?
_________________
Nur für nicht Mutige
1.Freischalten
2.Gegen Wiedereinschalten sichern
3.Spannungsfreiheit allpolig feststellen
4.Erden und kurzschließen
5.Benachbarte, unter Spannung stehende Teile abdecken oder abschranken
|
BID = 1097910
Marcus_82 Gerade angekommen
Beiträge: 7 Wohnort: Rosenheim
|
Nein ist nicht von Haier ist ein Modell von Klarstein
Hab das irgendwie verdreht mit der ganzen Platinen suche im netz
|